GM Service Manual Online
For 1990-2009 cars only
Makes
🢒
Pontiac
🢒
2005
🢒
Grand Am
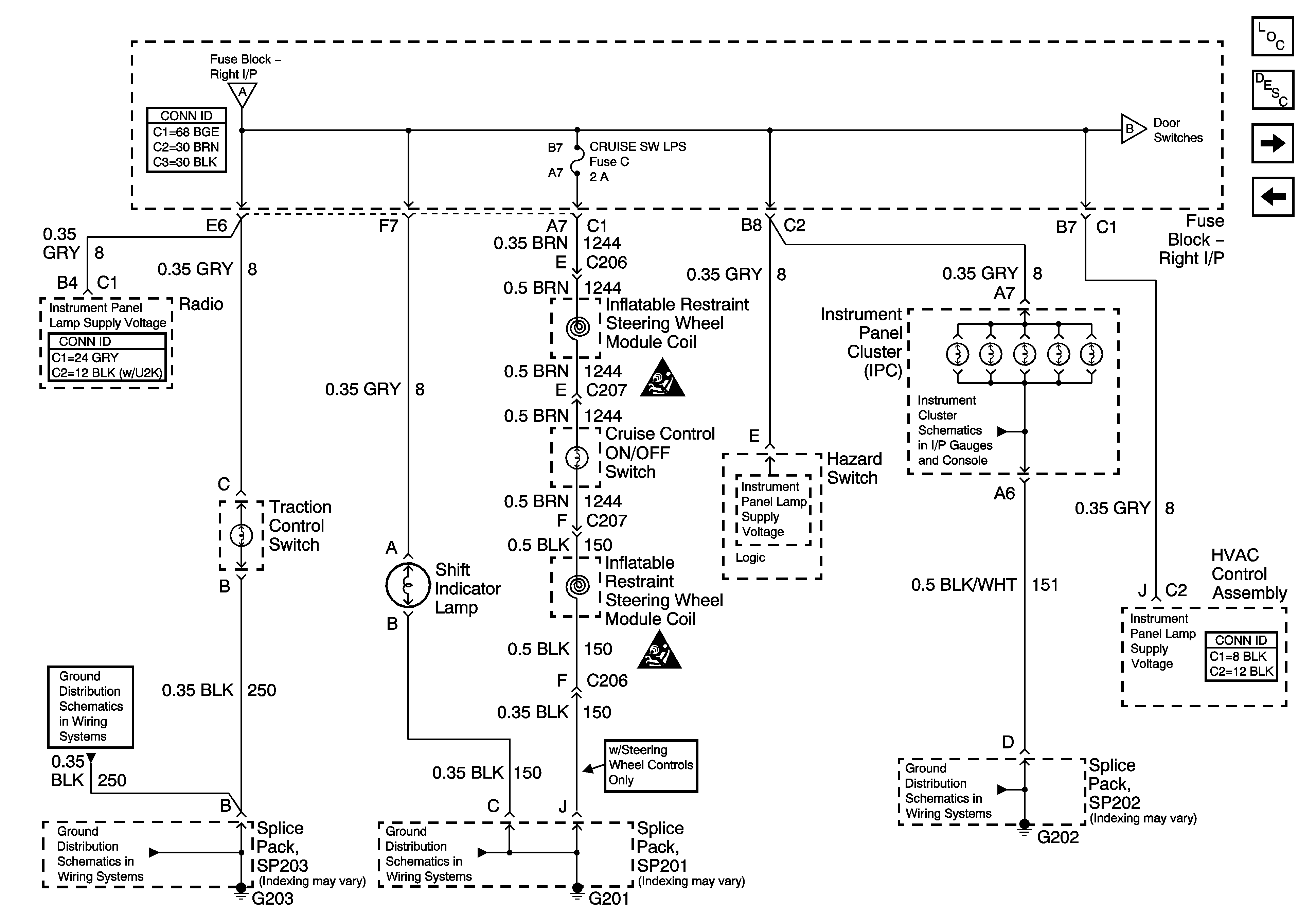
🢒 Instrument Panel Lamps
Instrument Panel Lamps
Instrument Panel Lamps
Master Electrical Component List
Interior Lighting Systems Description and Operation
Door Switches
Dimmer Controls
Dimmer Controls
Door Switches
Power, Ground Tachometer, Speedometer and Odometer
SIR Caution for Zoning
SIR Caution for Zoning
G203
G203
G201
G202