GM Service Manual Online
For 1990-2009 cars only
Makes
🢒
Pontiac
🢒
1996
🢒
Grand Prix
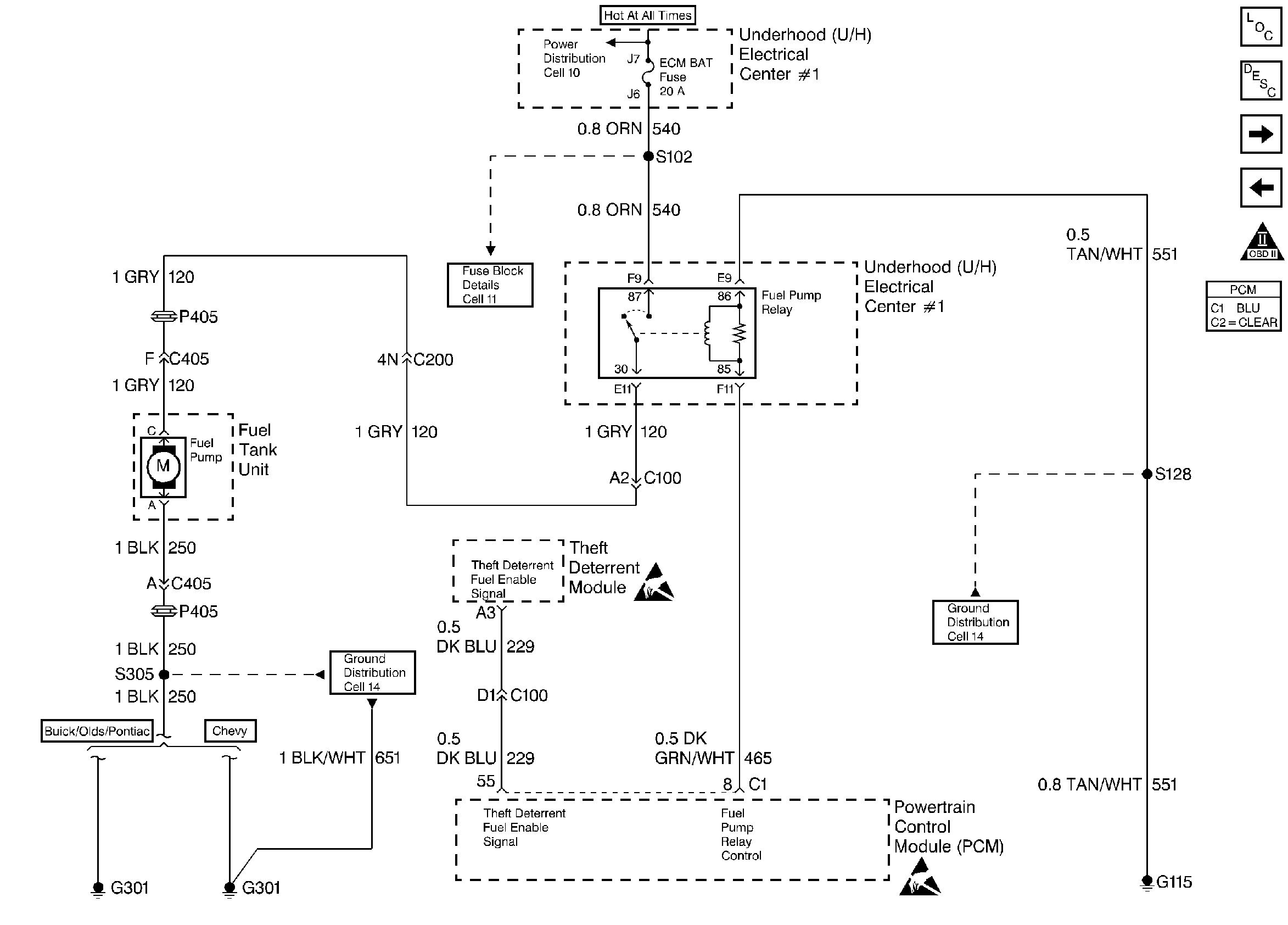
🢒 Fuel Pump Relay and the Theft Deterrent System
Fuel Pump Relay and the Theft Deterrent System
Fuel Pump Relay and the Theft Deterrent System
Engine Controls Components
Fuel Metering System Components
ECT, MAP, TP, IAT, and A/C Systems
Fuel Injectors
OBD II Symbol Description Notice
Handling ESD Sensitive Parts Notice
Handling ESD Sensitive Parts Notice