GM Service Manual Online
For 1990-2009 cars only

Step

Action

Value(s)

Yes

No

DEFINITION: The courtesy lights stay on with all doors closed, IP dimmer switch off, and none of the interior lighting modes activated. However, the inadvertent load (battery rundown) protection turns off the courtesy lights after 10 minutes.

1

Was the Interior Lights System Check performed?

--

Go to Step 2

Go to Interior Lamps System Check

2

Was the BCM Diagnostic System Check performed?

--

Go to Step 3

Go to Diagnostic System Check - Body Control System in Body Control System

3

Enter the BCM Input/Output test. Refer to Body Control Module Diagnostic Information in Body Control System.

Does the BCM enter the Input/Output test?

--

Go to Step 4

Go to Step 7

4

Perform the BCM Input/Output test.

Do the following lamps turn off when the BCM performs the Input/Output test 1, and turn on during tests 2 and 3?

    • IP courtesy lamps
    • Door courtesy warning lamps
    • Roof rail courtesy lamps
    • Windshield header courtesy/reading lamps

--

Go to Step 5

Go to Step 8

5

    • Close all the vehicle doors.
    • Open, then close each vehicle door, one at a time.

Does the chime sound when each vehicle door is opened?

--

Go to Step 6

Go to Step 9

6

  1. If the vehicle is not equipped with the content theft deterrent (RPO UA6), skip to step 27.
  2. Insert the key into the driver's door key cylinder lock.
  3. Turn the key until it stops as in trying to unlock the door. Listen to the chime.
  4. Remove the key from the driver's door key cylinder lock.
  5. Insert the key into the passenger's door key cylinder lock.
  6. Turn the key until the key stops as in trying to unlock the door. Listen to the chime.
  7. Remove the key from the passenger's door key cylinder lock.

Upon turning each door key cylinder with the key, does the chime sound?

--

Go to Step 27

Go to Step 13

7

  1. Turn off the IP dimmer switch.
  2. Disconnect the BCM connector C2.
  3. Use a test light in order to connect between B+ and the BCM harness connector C2 terminal C2.

Does the test light illuminate?

--

Go to Step 16

Go to Step 27

8

  1. Disconnect the BCM connector C1.
  2. Use a J 39200 digital multimeter (DMM) in order to connect between the BCM harness connector C1 terminal F and ground.

Is the resistance within the specified range?

Go to Step 27

Go to Step 18

9

  1. Close the driver's door.
  2. Disconnect the BCM connector C2.
  3. Use a J 39200 digital multimeter (DMM) in order to measure the resistance between the BCM harness connector C2 terminal C1 and ground.

Is the resistance within the specified range?

Go to Step 11

Go to Step 10

10

  1. Leave the J 39200 digital multimeter (DMM ) connected.
  2. Remove the driver's door interior trim panel. Refer to Front Side Door Trim Panel Replacement in Doors.
  3. Disconnect the driver's left door lock switch electrical connector.
  4. Use the J 39200 digital multimeter (DMM) in order to measure the resistance again.

Is the resistance within the specified range?

Go to Step 20

Go to Step 19

11

  1. Close all the vehicle doors.
  2. Disconnect the BCM connector C2.
  3. Use a J 39200 digital multimeter (DMM) in order to measure the resistance between the BCM harness connector C2 terminal C3 and ground.

Is the resistance within the specified range?

Go to Step 27

Go to Step 12

12

  1. Leave the J 39200 digital multimeter (DMM) connected.
  2. Disconnect the right front, left rear, and right rear door lock switches, one at a time, until the J 39200 digital multimeter (DMM) reads infinite.
  3. • If the J 39200 digital multimeter (DMM) shows infinite upon disconnecting one of the door lock switches, then replace that door lock switch.
    • If the J 39200 digital multimeter (DMM) does not show infinite after all the door lock switches are disconnected, then repair a short to ground in CKT 49.

Is the repair complete?

--

Go to Step 26

--

13

  1. Disconnect the BCM connector C2.
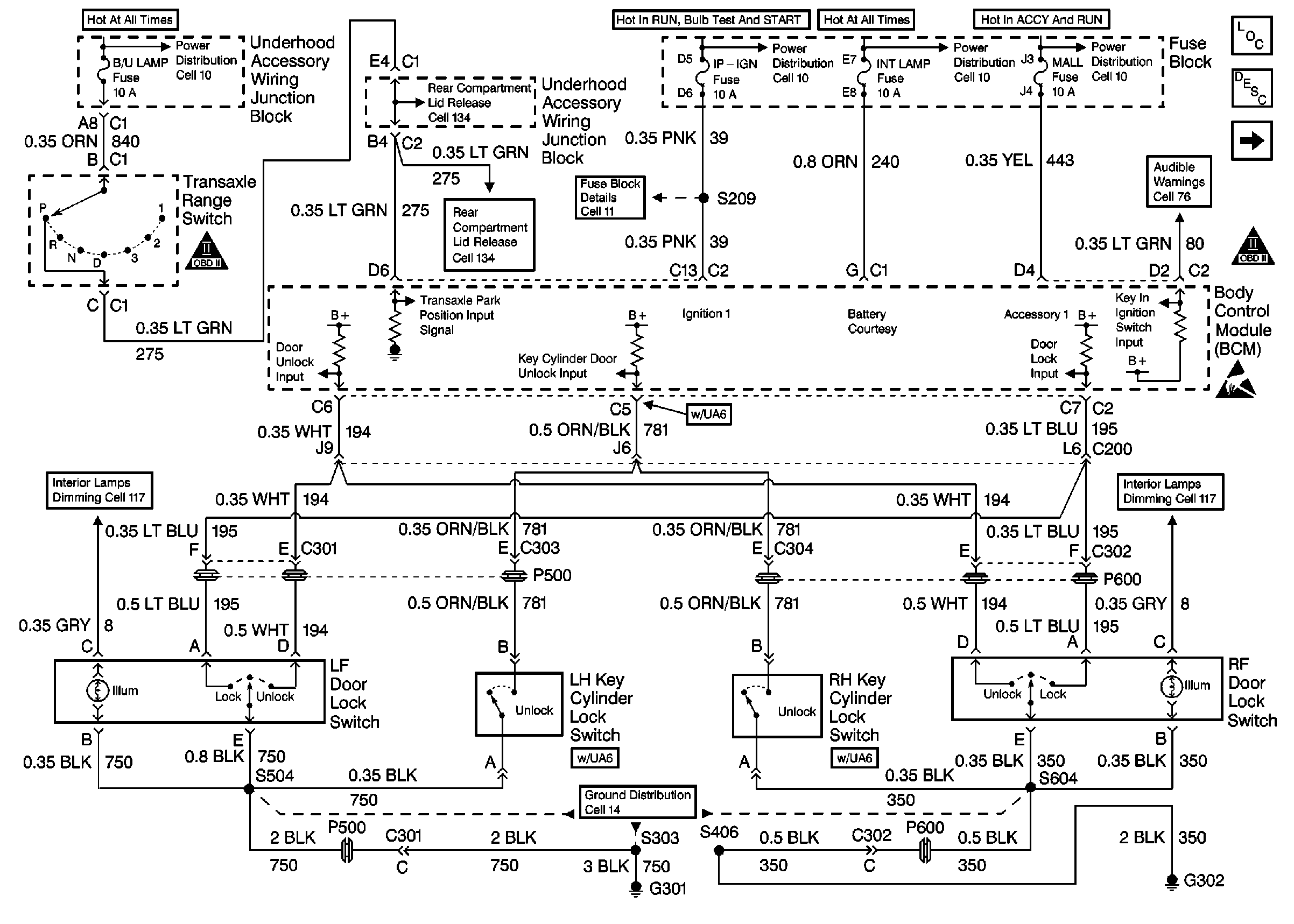
  2. Use a J 39200 digital multimeter (DMM) in order to measure the resistance between the BCM harness connector C2 terminal C5 and ground. Refer to

    Cell 131: B/U Lamp, Pwr Dist, I/P IGN Fuses


    Object Number: 325966  Size: FS
    Power Door Systems Components
    Cell 131: PWR Lock Fuse 15A
    OBD II Symbol Description Notice
    Handling ESD Sensitive Parts Notice
    Power Distribution Schematics
    Power Distribution Schematics
    Power Distribution Schematics
    Power Distribution Schematics
    Fuse Block Schematics
    Release Systems Schematics
    Release Systems Schematics
    Interior Lights Dimming Schematics
    Interior Lights Dimming Schematics
    Ground Distribution Schematics
    in Doors.

Is the resistance within the specified range?

Go to Step 17

Go to Step 14

14

  1. Leave the J 39200 digital multimeter (DMM) connected.
  2. Disconnect the driver's left key cylinder lock switch. Refer to Door Lock/Indicator Schematics in Doors.
  3. Use the J 39200 digital multimeter (DMM) in order to measure the resistance again.

Is the resistance within the specified range?

Go to Step 21

Go to Step 15

15

  1. Leave the J 39200 digital multimeter (DMM) connected.
  2. Disconnect the passenger right key cylinder lock switch. Refer to Door Lock/Indicator Schematics in Doors.
  3. Use the DMM in order to measure the resistance again.

Is the resistance within the specified range?

Go to Step 23

Go to Step 22

16

  1. Leave the test light connected.
  2. Disconnect the headlamp switch electrical connector.

Does the test light illuminate?

--

Go to Step 25

Go to Step 24

17

Use a J 39200 digital multimeter (DMM) in order to measure the resistance between the BCM harness connector C1 terminal F and ground.

Is the resistance within the specified range?

Go to Step 28

Go to Step 29

18

Repair the short to ground in CKT 690. Tip: In order to help isolate the short to ground in CKT 690, disconnect C390 first. If the short still is present, then disconnect C200.

Is the repair complete?

--

Go to Step 26

--

19

Repair the short to ground in CKT 159.

Is the repair complete?

--

Go to Step 26

--

20

Replace the door lock switch. Refer to Front Door Switch Replacement in Doors.

Is the repair complete?

--

Go to Step 26

--

21

Replace the left key cylinder lock switch. Refer to Door Lock Cylinder Replacement in Doors.

Is the repair complete?

--

Go to Step 26

--

22

Repair the short to ground in CKT 781.

Is the repair complete?

--

Go to Step 26

--

23

Replace the right key cylinder lock switch. Refer to Door Lock Cylinder Replacement in Doors.

Is the repair complete?

--

Go to Step 26

--

24

Replace the headlamp switch. Refer to Headlamp Switch Replacement .

Is the repair complete?

--

Go to Step 26

--

25

Repair the short to ground in CKT 156.

Is the repair complete?

--

Go to Step 26

--

26

  1. Turn the ignition switch to the OFF position.
  2. Reinstall the connectors and components that were removed.
  3. Turn the ignition switch to the RUN position for 6 seconds.
  4. Turn the ignition switch to the OFF position.
  5. Remove the MALL PGM fuse.
  6. Turn the ignition switch to the ACC position. (The BCM sounds the chime a number of times equivalent to the BCM type installed on the vehicle.)
  7. Within one second, turn the ignition switch from the ACC position, to the OFF position, then back to the ACC position. (The BCM sounds any DTCs stored.)

Are there any BCM DTCs present?

--

Go to Diagnostic System Check - Body Control System in Body Control System

Go to Interior Lamps System Check

27

    • Inspect the BCM connectors for poor terminal contact. Repair as needed.
    • If the BCM connectors are OK, then replace the BCM. Refer to Body Control Module Replacement in Body Control System.

Is the repair complete?

--

Go to Step 26

--

28

  1. Reconnect the BCM connector C1.
  2. Turn the ignition witch from OFF to RUN, then back to OFF.
  3. Turn the IP dimmer switch to the DOME position for 10 minutes.

Did the courtesy lights turn off after 10 minutes, or 3 minutes if the vehicle has less than 15 total accumulated miles?

--

Go to Interior Lamps System Check

Go to Step 27

29

Repair a short to ground in CKT 690.

Is the repair complete?

--

Go to Step 26

--