GM Service Manual Online
For 1990-2009 cars only
Makes
🢒
Pontiac
🢒
1999
🢒
Grand Prix
🢒 Cell 133
Cell 133
Cell 133
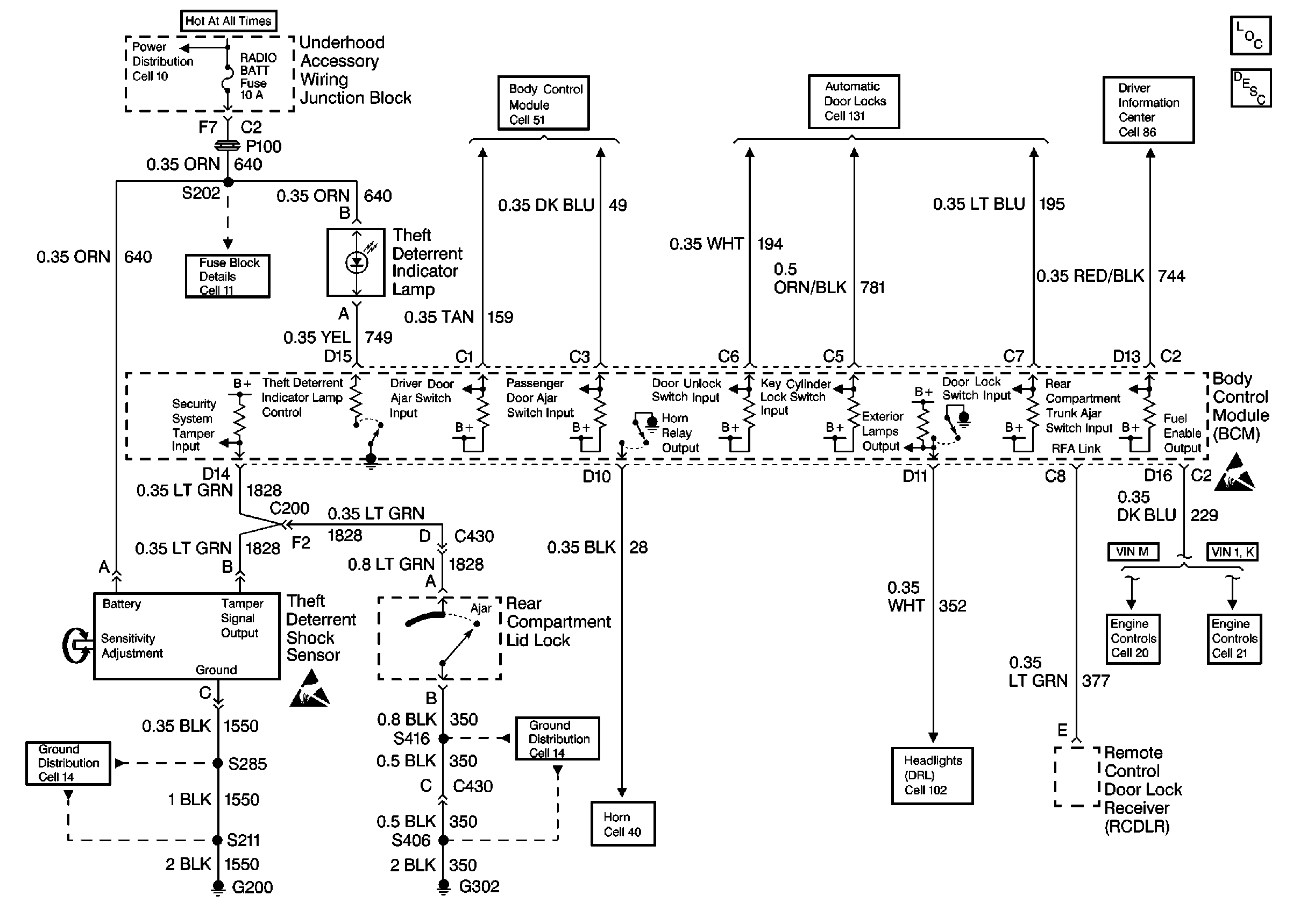
Theft Deterrent System Components
Content Theft Deterrent (CTD) Circuit Description
OBD II Symbol Description Notice
Handling ESD Sensitive Parts Notice
Driver Information System Schematics
Power Window Schematics
Body Control System Schematics
Fuse Block Schematics
Ground Distribution Schematics
Handling ESD Sensitive Parts Notice
Ground Distribution Schematics
Horn Schematics
Headlights/Daytime Running Lights (DRL) Schematics