GM Service Manual Online
For 1990-2009 cars only
Makes
🢒
Pontiac
🢒
2000
🢒
Grand Prix
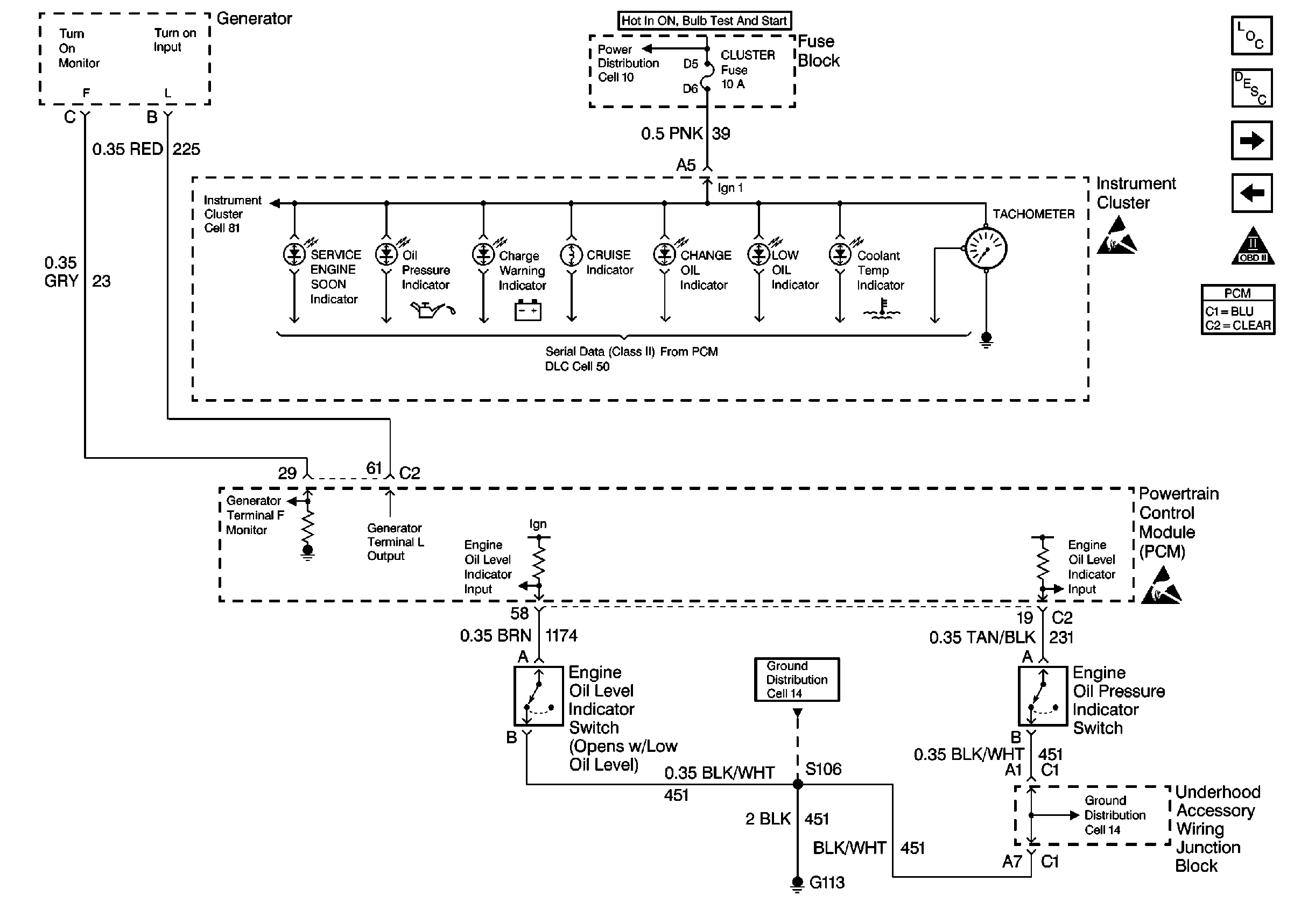
🢒 Indicators
Indicators
Indicators
Cell 10: IGN 2 MaxiFuse®, and Ignition Switch
Engine Controls Components
Transaxle Range Switch
Cruise Control Module and VSS
Handling ESD Sensitive Parts Notice
OBD II Symbol Description Notice
Handling ESD Sensitive Parts Notice
Cell 14: L36 Engine Grounds G100, G111, and G113
Cell 14: L36 Engine Grounds G100, G111, and G113