GM Service Manual Online
For 1990-2009 cars only
Makes
🢒
Pontiac
🢒
2000
🢒
Grand Prix
🢒 Cell 47
Cell 47
Cell 47
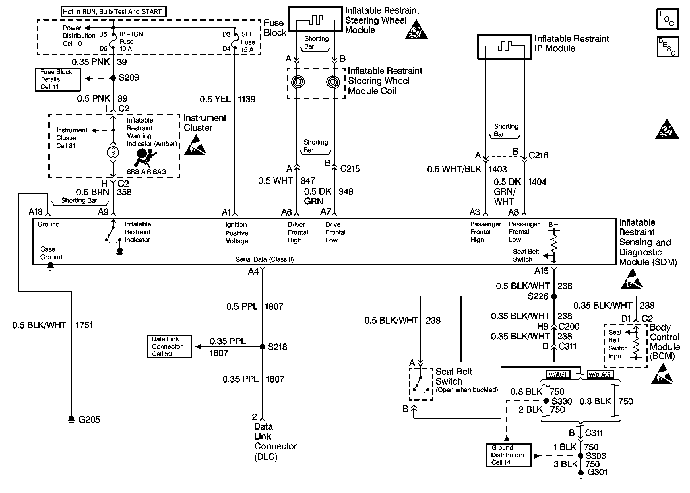
Cell 11: DRL, CANISTER VENT, PWR DROP, TURN, SIR, IP-IGN, CRUISE and ECM Fuses
Cell 10: IGN MAIN 1 MaxiFuse 40 A
Cell 81: Instrument Cluster, Continued
Handling ESD Sensitive Parts Notice
Cell 50
SIR Handling Caution
SIR Components
SIR System Operation
SIR Handling Caution
Handling ESD Sensitive Parts Notice
Handling ESD Sensitive Parts Notice
Cell 14: Left Body Harness Ground G301