GM Service Manual Online
For 1990-2009 cars only
Makes
🢒
Pontiac
🢒
2000
🢒
Grand Prix
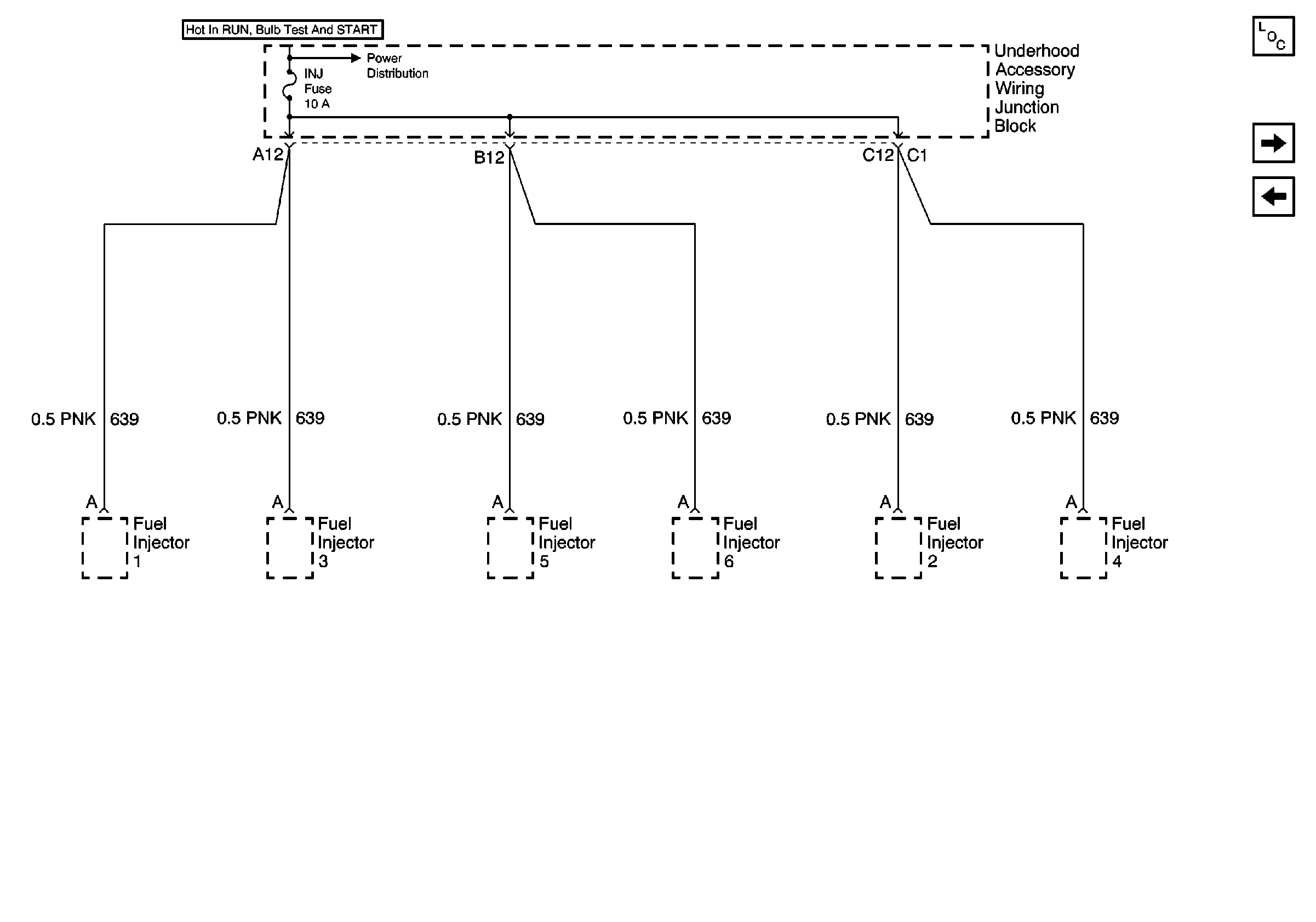
🢒 Fuel Injectors (3.8 L)
Fuel Injectors (3.8 L)
Fuel Injectors (3.8 L)
Underhood Accessory Wiring Junction Block
Power and Grounding Components
Underhood Accessory Wiring Junction Block, ICM, Automatic Transaxle, Stop Lamp Switch and EBCM
Fuel Injectors (3.1 L)