GM Service Manual Online
For 1990-2009 cars only

Refer to Engine Controls Schematics

I/P, Generator and Driver Information Display


Object Number: 588226  Size: FS
Power, Ground and Door Locks
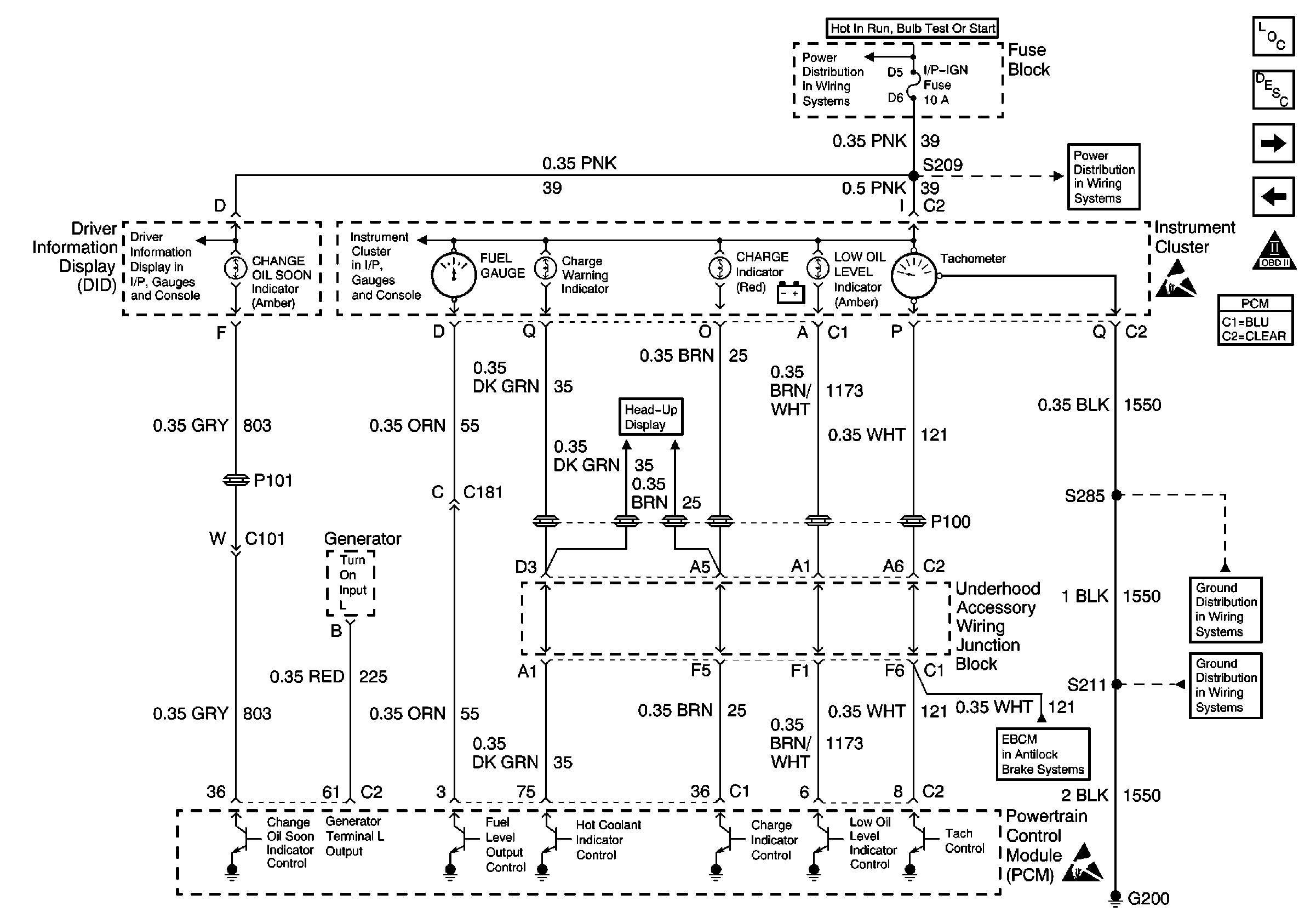
Power/Ground Distribution, Instrument Cluster and DID
Turn Signal Switch, PCM, IPC and Engine Oil Pressure Switch
DRL, Canister, PWR DROP, TURN, SIR, IP-IGN, CRUISE, and ECM Fuse
DRL, Canister, PWR DROP, TURN, SIR, IP-IGN, CRUISE, and ECM Fuse
Handling ESD Sensitive Parts Notice
G200 (4 of 4)
G200 (3 of 4)
Instrument Cluster Indicators, MSVA and Stop Lamp Switch
Handling ESD Sensitive Parts Notice
Engine Controls Components
Powertrain Control Module Description
IAC, I/P, Engine Oil Level Indicator Switch and PNP
MAF, EGR, EVAP Purge and EVAP Canister Valve
OBD II Symbol Description Notice
.

Circuit Description

The PCM monitors system voltage on the PCM ignition feed circuit. If the system voltage is out of tolerance, DTC P0560 will be set. When the conditions that set DTC P0560 are present, operation of some vehicle systems and components may be affected.

Conditions for Running the DTC

The engine speed is more than 650 RPM.

Conditions for Setting the DTC

    •  System voltage monitored at the PCM ignition feed circuit is below 9.0 volts or above 18.0 volts.
    •  Above conditions for longer than 25 seconds.

Action Taken When the DTC Sets

The PCM stores conditions which were present when the DTC set as Failure Records only. This information will not be stored as Freeze Frame Records.

Conditions for Clearing the MIL/DTC

    • The DTC becomes history when the conditions for setting the DTC are no longer present.
    • The history DTC clears after 40 malfunction free warm-up cycles.
    • The PCM receives a clear code command from the scan tool.

Diagnostic Aids

Inspect for the following conditions:

Many situations may lead to an intermittent condition. Perform each inspection or test as directed.

Important: :  Remove any debris from the connector surfaces before servicing a component. Inspect the connector gaskets when diagnosing or replacing a component. Ensure that the gaskets are installed correctly. The gaskets prevent contaminate intrusion.

    • Loose terminal connection
       -  Use a corresponding mating terminal to test for proper tension. Refer to Testing for Intermittent Conditions and Poor Connections , and to Connector Repairs in Wiring Systems for diagnosis and repair.
       -  Inspect the harness connectors for backed out terminals, improper mating, broken locks, improperly formed or damaged terminals, and faulty terminal to wire connection. Refer to Testing for Intermittent Conditions and Poor Connections , and to Connector Repairs in Wiring Systems for diagnosis and repair.
    • Damaged harness--Inspect the wiring harness for damage. If the harness inspection does not reveal a problem, observe the display on the scan tool while moving connectors and wiring harnesses related to the sensor. A change in the scan tool display may indicate the location of the fault. Refer to Wiring Repairs in Wiring Systems for diagnosis and repair.
    •  Inspect the powertrain control module (PCM) and the engine grounds for clean and secure connections. Refer to Wiring Repairs in Wiring Systems for diagnosis and repair.

If the condition is determined to be intermittent, reviewing the Snapshot or Freeze Frame/Failure Records may be useful in determining when the DTC or condition was identified.

For more information and additional diagnostics of the vehicle charging system, refer to Charging System Description in Engine Electrical.

Step

Action

Value(s)

Yes

No

1

Did you perform the Powertrain On-Board Diagnostic (OBD) System Check?

--

Go to Step 2

Go to Powertrain On Board Diagnostic (OBD) System Check

2

Is DTC P1635 also set?

--

Go to DTC P1635 5 Volt Reference Circuit

Go to Step 3

3

  1. Start and run the engine above 1000 RPM.
  2. Observe Ignition 1 on the scan tool.

Is Ignition 1 voltage between the specified values?

9.0-18.0V

Go to Step 4

Go to Step 5

4

  1. Review and record the scan tool Fail Records data.
  2. Clear the DTC P0560 and operate the vehicle to duplicate the Fail Records conditions.
  3. Using a scan tool, monitor Specific DTC info for DTC P0560 until the DTC P0560 test runs.
  4. Note test result.

Does scan tool indicate DTC failed this ignition?

--

Go to Step 5

Go to Diagnostic Aids

5

  1. Install a DMM between the battery terminals.
  2. Monitor the DMM while running the engine above 1000 RPM.

Does DMM show battery voltage between the specified values?

9.0-18.0V

Go to Step 6

Go to Step 7

6

  1. Load electrical system by turning on the headlamps and the HVAC high blower.
  2. Monitor the DMM while running the engine above 2000 RPM.

Does DMM show battery voltage between the specified values?

9.0-18.0V

Go to Step 8

Go to Step 7

7

  1. Turn OFF the ignition and disconnect the generator electrical connector.
  2. Turn ON the ignition.
  3. Connect a DMM to measure voltage between the Generator Control circuit at the generator harness connector and ground.
  4. Command the GEN L Term on using the scan tool.

Does the DMM display voltage near the specified value with the GEN L Term. commanded on?

5.0V

Go to Step 12

Go to Step 10

8

Compare the Ignition 1 voltage displayed on the scan tool with the actual battery voltage read with the DMM.

Does the scan tool Ignition 1 value closely match the actual value read with the DMM?

--

Go to Diagnostic Aids

Go to Step 9

9

  1. Test the PCM ignition feed circuit for a poor connection between the ignition switch and the PCM. Refer to Wiring Repairs in Wiring Systems.
  2. If a problem is found, replace faulty terminals.

Was a problem found?

--

Go to Step 14

Go to Step 13

10

  1. Test the generator control circuit for an open or a short to ground between the PCM and the generator.
  2. If a problem is found, repair as necessary. Refer to Wiring Repairs in Wiring Systems.

Was a problem found?

--

Go to Step 14

Go to Step 11

11

  1. Test the generator control circuit for a poor terminal connection at the PCM.
  2. If a problem is found, repair as necessary. Refer to Wiring Repairs in Wiring Systems.

Was a problem found?

--

Go to Step 14

Go to Step 13

12

  1. Test the generator control circuit for a poor terminal connection at the generator.
  2. If a problem is found, repair as necessary. Refer to Wiring Repairs in Wiring Systems.

Was a problem found?

--

Go to Step 14

Go to Diagnostic System Check - Engine Electrical in Engine Electrical

13

Important: : The replacement PCM must be programmed.

Replace the PCM. Refer to Powertrain Control Module Replacement/Programming .

Is the action complete?

--

Go to Step 14

--

14

  1. Clear DTCs.
  2. Start and run engine above 1000 RPM.
  3. Observe Ignition 1 on the scan tool.

Is Ignition 1 voltage between the specified values?

9.0-18.0V

System OK

Go to Step 2