GM Service Manual Online
For 1990-2009 cars only

Refer to Engine Controls Schematics

I/P and Driver Information Display


Object Number: 588160  Size: FS
Power, Ground and Door Locks
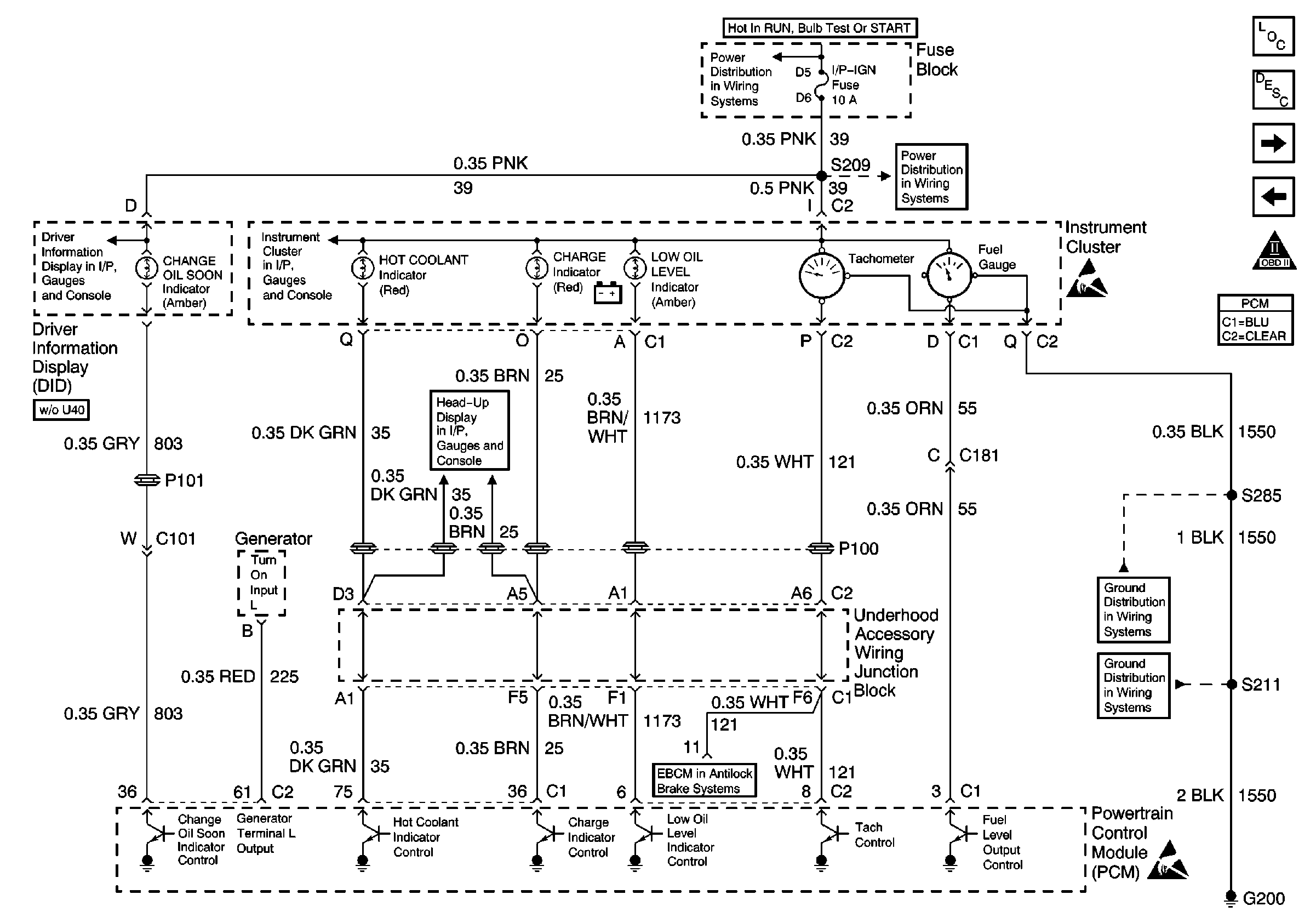
Power/Ground Distribution, Instrument Cluster and DID
Turn Signal Switch, PCM, IPC and Engine Oil Pressure Switch
DRL, Canister, PWR DROP, TURN, SIR, IP-IGN, CRUISE, and ECM Fuse
DRL, Canister, PWR DROP, TURN, SIR, IP-IGN, CRUISE, and ECM Fuse
Instrument Cluster Indicators, MSVA and Stop Lamp Switch
Handling ESD Sensitive Parts Notice
G200 (4 of 4)
G200 (3 of 4)
Handling ESD Sensitive Parts Notice
Engine Controls Components
Powertrain Control Module Description
IAC, I/P, Engine Oil Level Indicator Switch and PNP
MAF, EVAP Purge, EVAP Canister, EGR Valve
OBD II Symbol Description Notice
.

Circuit Description

The powertrain control module (PCM) uses the output driver modules (ODMs) in order to turn on many of the current-driven devices that are needed to control various engine and transaxle functions. Each ODM is capable of controlling up to 7 separate outputs by applying ground to the device which the PCM is commanding ON. Unlike the Quad Driver Modules (QDMs) used in prior model years, ODMs have the capability of diagnosing each output circuit individually. If there is an improper voltage level on the output circuit that controls the fuel gauge, DTC P0656 will set.

Conditions for Setting the DTC

    • The ignition is ON.
    • An improper voltage level has been detected on the output circuit which controls the fuel gauge.
    • The above conditions are present for at least 30 seconds.

Action Taken When the DTC Sets

The PCM stores conditions which were present when the DTC set as Failure Records only. This information will not be stored as Freeze Frame Records.

Conditions for Clearing the MIL/DTC

    • The DTC becomes history when the conditions for setting the DTC are no longer present.
    • The history DTC clears after 40 malfunction free warm-up cycles.
    • The PCM receives a clear code command from the scan tool.

Diagnostic Aids

Inspect for the following conditions.

Many situations may lead to an intermittent condition. Perform each inspection or test as directed.

Important: :  Remove any debris from the connector surfaces before servicing a component. Inspect the connector gaskets when diagnosing or replacing a component. Ensure that the gaskets are installed correctly. The gaskets prevent contaminate intrusion.

    • Loose terminal connection
       -  Use a corresponding mating terminal to test for proper tension. Refer to Testing for Intermittent Conditions and Poor Connections , and to Connector Repairs in Wiring Systems for diagnosis and repair.
       -  Inspect the harness connectors for backed out terminals, improper mating, broken locks, improperly formed or damaged terminals, and faulty terminal to wire connection. Refer to Testing for Intermittent Conditions and Poor Connections , and to Connector Repairs in Wiring Systems for diagnosis and repair.
    • Damaged harness--Inspect the wiring harness for damage. If the harness inspection does not reveal a problem, observe the display on the scan tool while moving connectors and wiring harnesses related to the sensor. A change in the scan tool display may indicate the location of the fault. Refer to Wiring Repairs in Wiring Systems for diagnosis and repair.
    •  Inspect the powertrain control module (PCM) and the engine grounds for clean and secure connections. Refer to Wiring Repairs in Wiring Systems for diagnosis and repair.

If the condition is determined to be intermittent, reviewing the Snapshot or Freeze Frame/Failure Records may be useful in determining when the DTC or condition was identified.

Test Description

The numbers below refer to the step numbers on the Diagnostic Chart.

  1. Normally, ignition feed voltage should be present on the output control circuit with the PCM disconnected, with the ignition turned ON, and with the engine OFF.

  2. This step tests for a shorted component or for a short to B+ on the output control circuit. Either condition will result in a measured current of more than 1.5 amps. This step also tests for a component that is going open while being operated, resulting in a measured current of 0 amps.

  3. This step tests for a malfunctioning instrument cluster.

  4. This vehicle is equipped with a PCM which utilizes an electrically erasable programmable read-only memory (EEPROM). When you replace the PCM, you must program the new PCM.

Fuel Level Output Control Circuit

Step

Action

Value(s)

Yes

No

1

Did you perform the Powertrain On Board Diagnostic (OBD) System Check?

--

Go to Step 2

Go to Powertrain On Board Diagnostic (OBD) System Check

2

Did you perform the Instrument Cluster System Check in Electrical Diagnosis?

--

Go to Step 3

Go to Instrument Cluster System Check in Instrument Panel, Gauges & Console

3

  1. Turn OFF the ignition.
  2. Disconnect the PCM.
  3. Turn ON the ignition, with the engine OFF.
  4. Use a DMM in order to measure the voltage between the fuel level output circuit at the PCM harness connector and ground.

Is the voltage near the specified value?

B+

Go to Step 4

Go to Step 7

4

  1. Set the DMM to the 10 amp scale and install the DMM in order to measure the current between the affected PCM output circuit and ground.
  2. Monitor the current reading on the DMM for at least 2 minutes.

Is the current between the specified values?

0.1 Amp-1.5 Amps

Go to Step 12

Go to Step 5

5

  1. Disconnect the instrument panel cluster.
  2. Leave the PCM disconnected.
  3. Measure voltage between the fuel level output circuit and ground.

Is the voltage at the specified value?

0V

Go to Step 15

Go to Step 6

6

Locate and repair the short to voltage in the affected PCM output circuit. Refer to Wiring Repairs in Wiring Systems.

Did you complete the repair?

--

Go to Step 17

--

7

Inspect the ignition supply fuse for the instrument panel cluster.

Is the fuse open?

--

Go to Step 8

Go to Step 9

8

  1. Locate and repair the short to ground in the ignition feed circuit for the instrument panel cluster. Refer to Wiring Repairs in Wiring Systems.
  2. Replace the fuse.

Did you complete the repair?

--

Go to Step 17

--

9

  1. Disconnect the instrument panel cluster.
  2. Turn ON the ignition, with the engine OFF.
  3. Measure the voltage between the ignition supply circuit for the instrument panel cluster and ground.

Is the voltage near the specified value?

B+

Go to Step 10

Go to Step 14

10

  1. Test the fuel level control circuit for an open or for a short to ground.
  2. If you find a problem, repair the condition as necessary. Refer to Wiring Repairs in Wiring Systems.

Did you find and correct the condition?

--

Go to Step 17

Go to Step 11

11

  1. Inspect the fuel level control circuit and the ignition feed circuit for a poor connection at the instrument panel cluster.
  2. If you find a problem, repair the condition as necessary. Refer to Wiring Repairs in Wiring Systems.

Did you find and correct the condition?

--

Go to Step 17

Go to Step 15

12

  1. Turn OFF the ignition.
  2. Leave the PCM disconnected
  3. Turn ON the ignition, with the engine OFF.
  4. Connect one end of a fused jumper to the fuel level output circuit and touch the other end to ground for at least 30 seconds.

Does the fuel gauge indicate EMPTY?

--

Go to Step 13

Go to Diagnostic Aids

13

  1. Inspect the fuel level output control circuit for a poor connection at the PCM.
  2. If you find a problem, repair the condition as necessary. Refer to Wiring Repairs in Wiring Systems.

Did you find and correct the condition?

--

Go to Step 17

Go to Step 16

14

Locate and repair the open in the ignition feed circuit to the instrument panel cluster indicator lamps. Refer to Wiring Repairs in Wiring Systems.

Did you find and correct the condition?

--

Go to Step 17

--

15

Replace the instrument panel cluster. Refer to Instrument Cluster Replacement in Instrument Panel, Console and Gauges.

Did you complete the replacement?

--

Go to Step 17

--

16

Important: The replacement PCM must be programmed.

Refer to Powertrain Control Module Replacement/Programming .

Replace the PCM.

Did you complete the replacement?

--

Go to Step 17

--

17

Operate the vehicle within the conditions necessary for setting this DTC.

Does P0656 reset?

--

Go to Step 3

System OK