GM Service Manual Online
For 1990-2009 cars only
Figure 1:

Power and Ground


Object Number: 678297  Size: FS
BATT-MAIN 2, R DEFOG, H SEAT/LUM, PWR LOCK, RADIO AMP Fuses, and SEAT Circuit Breaker
IGN-MAIN 2, RADIO, SUNROOF, STR WHL CTRL, PWR WDO, WIPER, MALL, MALL PGM Fuses
IGN-MAIN 2, RADIO, SUNROOF, STR WHL CTRL, PWR WDO, WIPER, MALL, MALL PGM Fuses
Steering Wheel Controls Schematics
Data Link Connector (DLC) Schematics
Master Electrical Component List
Radio to Speakers
Vehicle Interface Unit (VIU) to OnStar Keypad and Radio
Headlamp Switch and Instrument Panel Lighting
G201
Figure 2:

Radio to Speakers


Object Number: 678298  Size: FS
Master Electrical Component List
Radio to Amplifier
Power and Ground
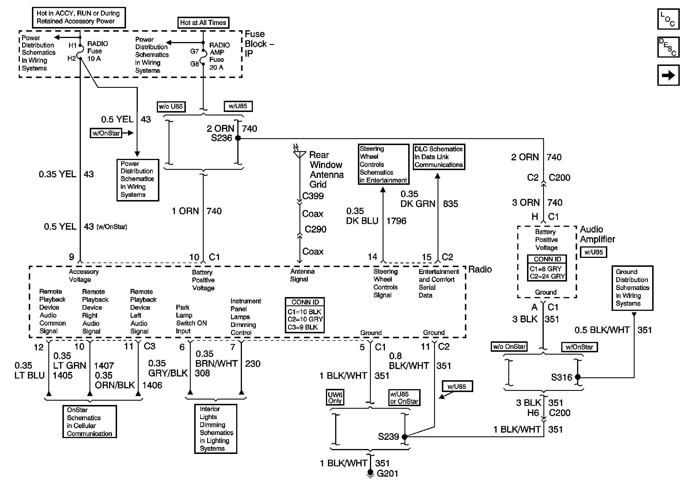
Figure 3:

Radio to Amplifier


Object Number: 678306  Size: FS
Master Electrical Component List
Amplifier to Speakers
Radio to Speakers
Entertainment Schematic Icons
Entertainment Schematic Icons
Entertainment Schematic Icons
Entertainment Schematic Icons
Figure 4:

Amplifier to Speakers


Object Number: 678307  Size: FS
Master Electrical Component List
Radio to Amplifier