GM Service Manual Online
For 1990-2009 cars only
Makes
🢒
Pontiac
🢒
2001
🢒
Grand Prix
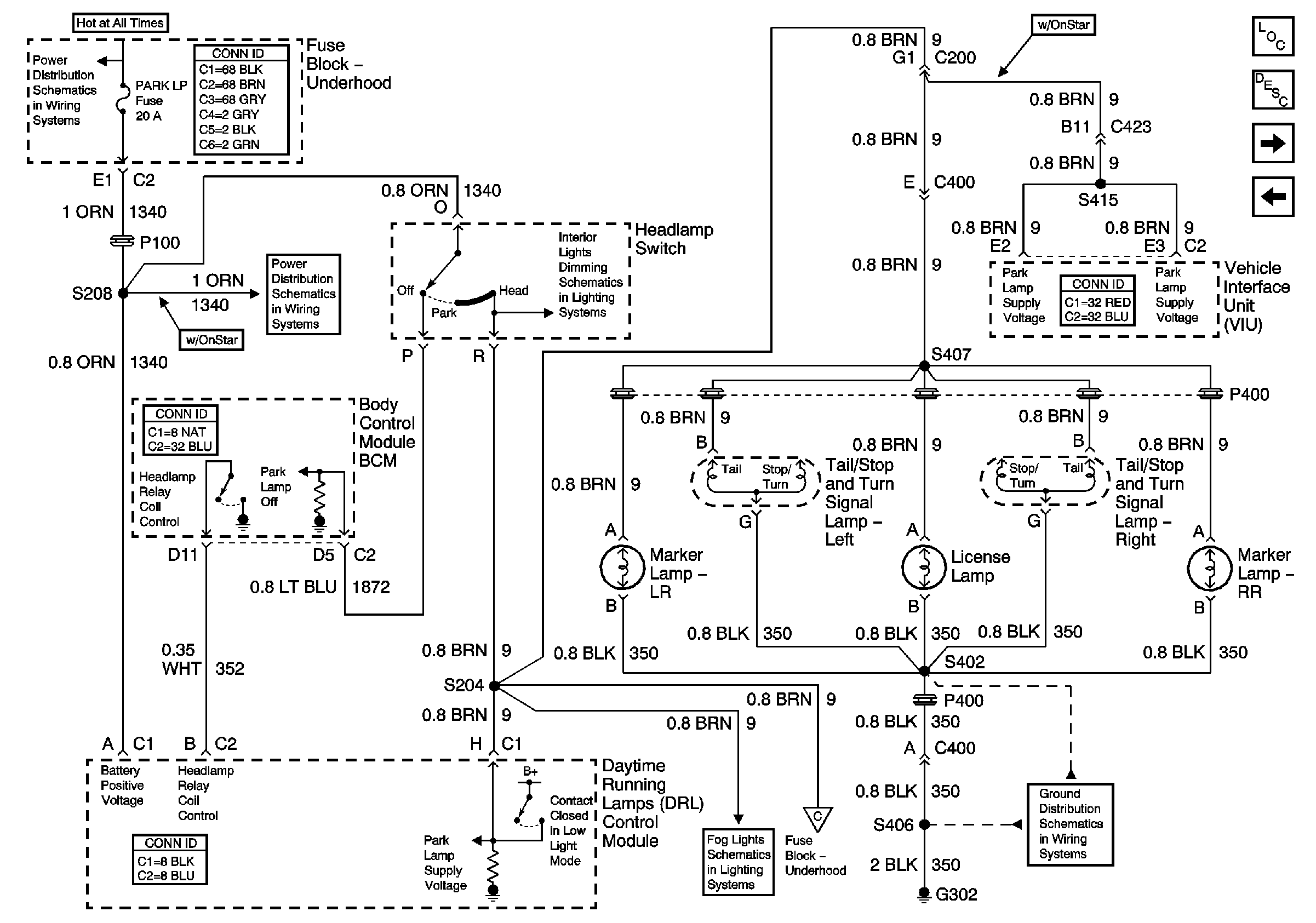
🢒 Park Lamps Rear
Park Lamps Rear
Park Lamps Rear
Master Electrical Component List
Front Park and Turn Signal Lamps
Rear Turn Signals and Stop Lamps
Headlamp Switch and Instrument Panel Lighting
PARK LP, RADIO, and STR WHL ILLUM Fuses
PARK LP, RADIO, and STR WHL ILLUM Fuses
Fog Lights
Front Park and Turn Signal Lamps
G302, S402, S406, S416