GM Service Manual Online
For 1990-2009 cars only
Makes
🢒
Pontiac
🢒
2002
🢒
Grand Prix
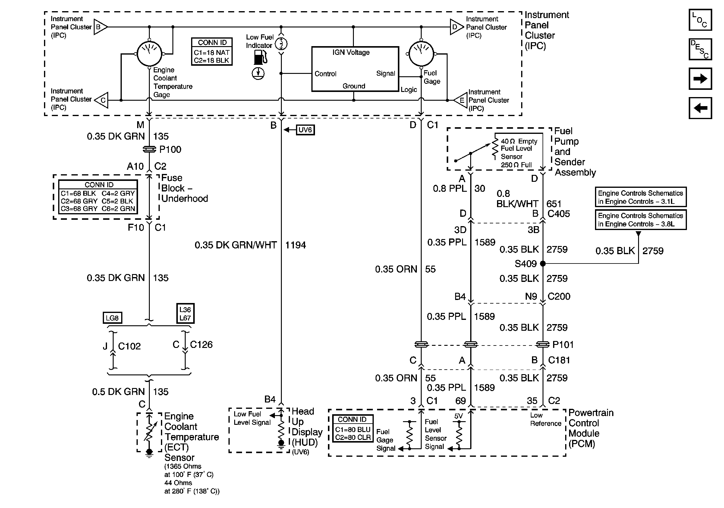
🢒 Engine Coolant Temperature Gauge, Fuel Gauge, and Low Fuel Indicator
Engine Coolant Temperature Gauge, Fuel Gauge, and Low Fuel Indicator
Engine Coolant Temperature Gage, Fuel Gage, and Low Fuel Indicator
Master Electrical Component List
Instrument Cluster Description and Operation
Indicators
Gauges
Gauges
Gauges
Indicators
Indicators
5 Volt and Low Reference Bussing
5 Volt and Low Reference Bussing