GM Service Manual Online
For 1990-2009 cars only
Makes
🢒
Pontiac
🢒
2002
🢒
Grand Prix
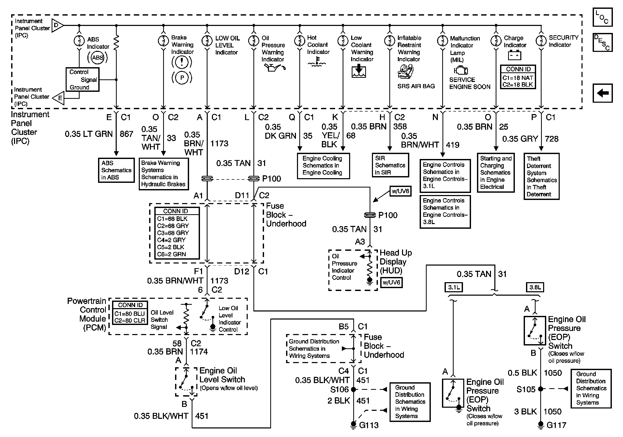
🢒 Indicators
Indicators
Indicators
Master Electrical Component List
Instrument Cluster Description and Operation
Engine Coolant Temperature Gauge, Fuel Gauge, and Low Fuel Indicator
Engine Coolant Temperature Gauge, Fuel Gauge, and Low Fuel Indicator
Engine Coolant Temperature Gauge, Fuel Gauge, and Low Fuel Indicator
ABS Indicator, Torque Signals, and Steering
Brake Warning
Indicators
SIR Schematics
PCM Power, Ground, Serial Data, and MIL
PCM Power, Ground, MIL, and Serial Data
Generator
Theft Deterrent Control Module
G100, G111, G113
G100, G111, G113
G117