GM Service Manual Online
For 1990-2009 cars only
Makes
🢒
Pontiac
🢒
2004
🢒
Grand Prix
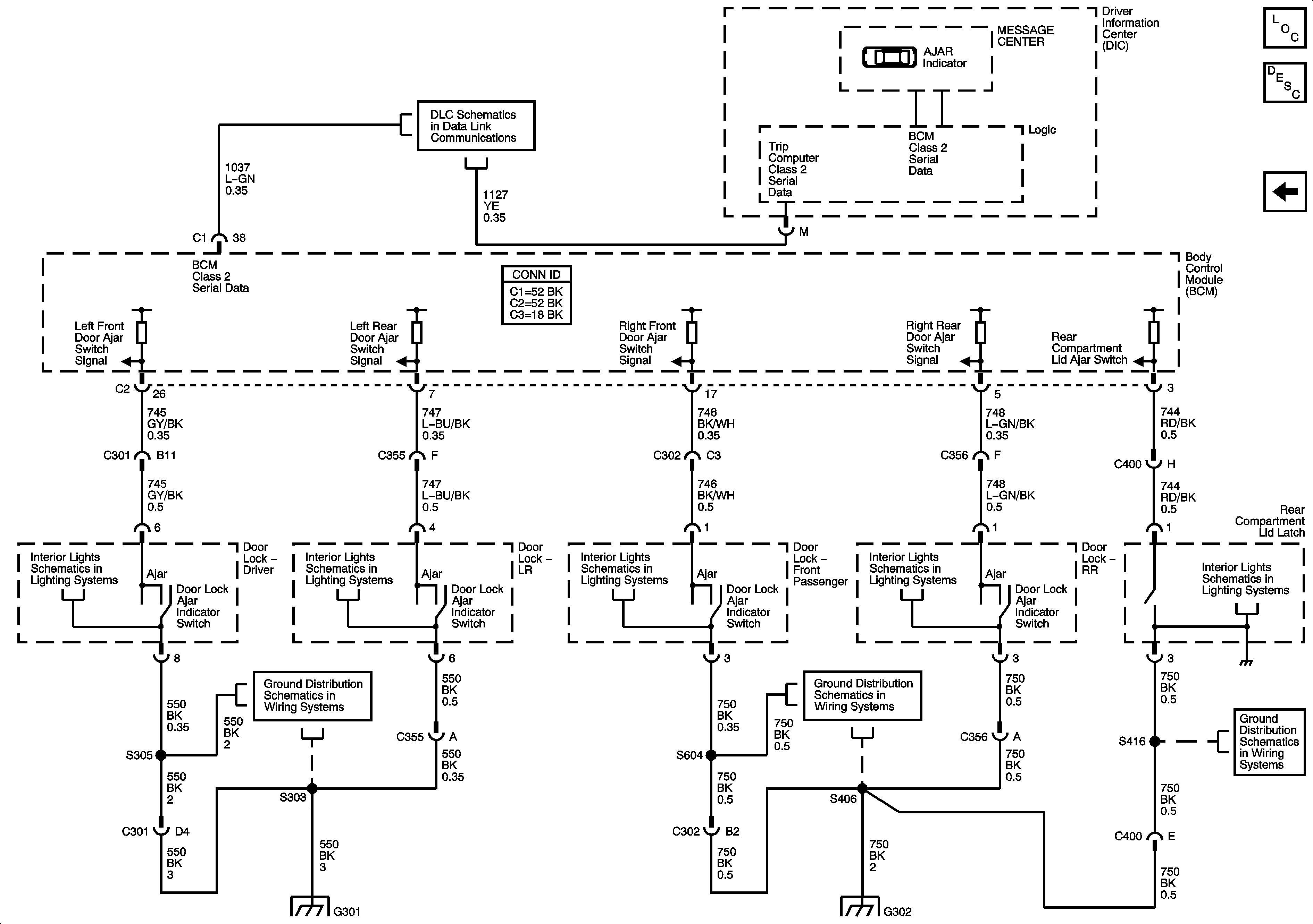
🢒 Door Ajar Indicators
Door Ajar Indicators
Door Ajar Indicators
Master Electrical Component List
Door Ajar Indicator Description and Operation
Door Lock Actuators
Data Link Connector (DLC) Schematics
Switches
Switches
Switches
Switches
Lamps
G301
G302
G301
G302
G302