GM Service Manual Online
For 1990-2009 cars only
Makes
🢒
Pontiac
🢒
2005
🢒
Grand Prix
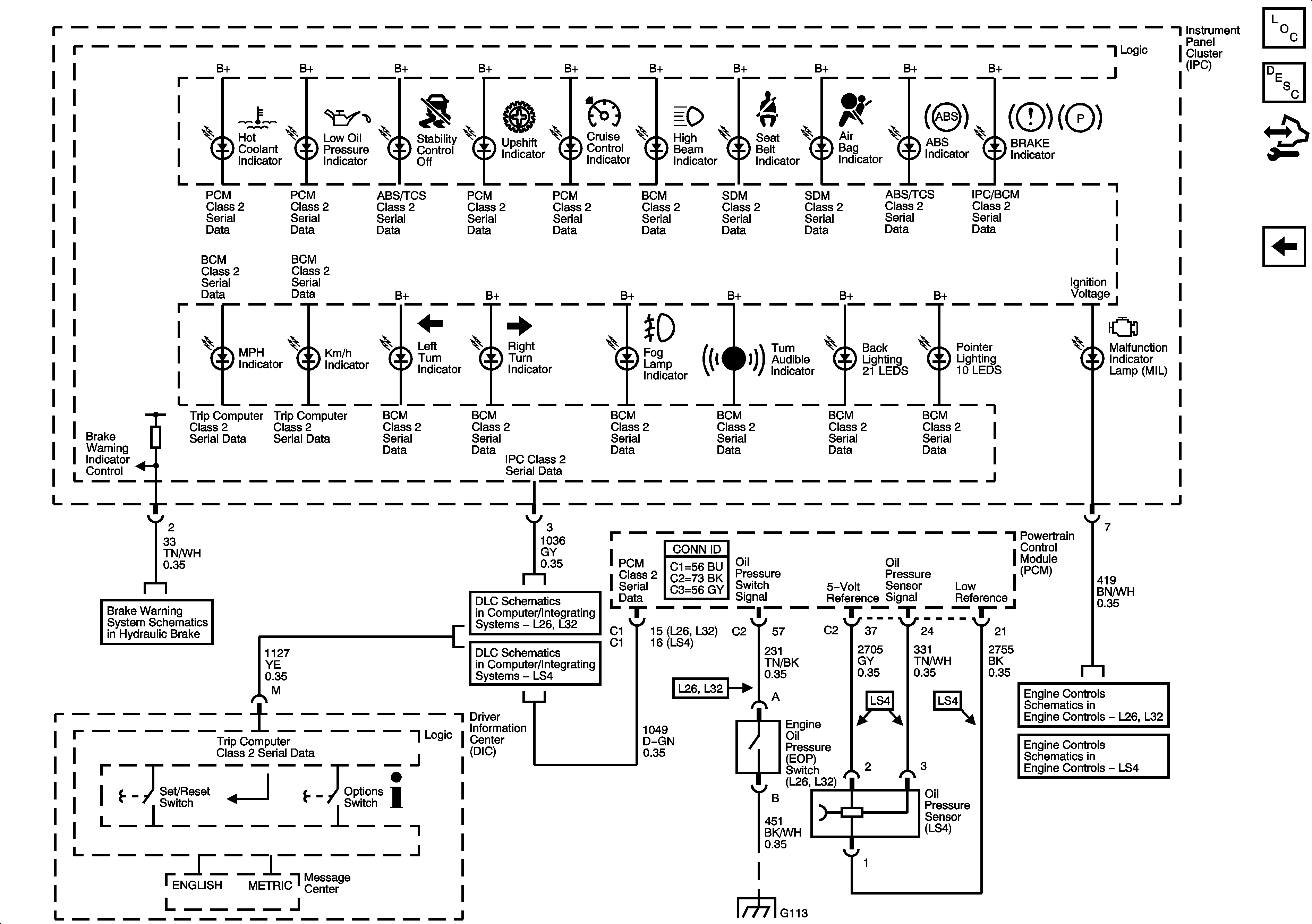
🢒 Indicators
Indicators
Indicators
Master Electrical Component List
Indicator/Warning Message Description and Operation
Control Module References
Power, Ground, and Gages
Data Link Communication
Brake Warning
LS4
ECM Power, Ground, MIL, and Serial Data
PCM Power, Ground, MIL, and Serial Data
G101, G112 (L26/L32), and G113 (L26/L32)