GM Service Manual Online
For 1990-2009 cars only
Makes
🢒
Pontiac
🢒
2004
🢒
Matiz
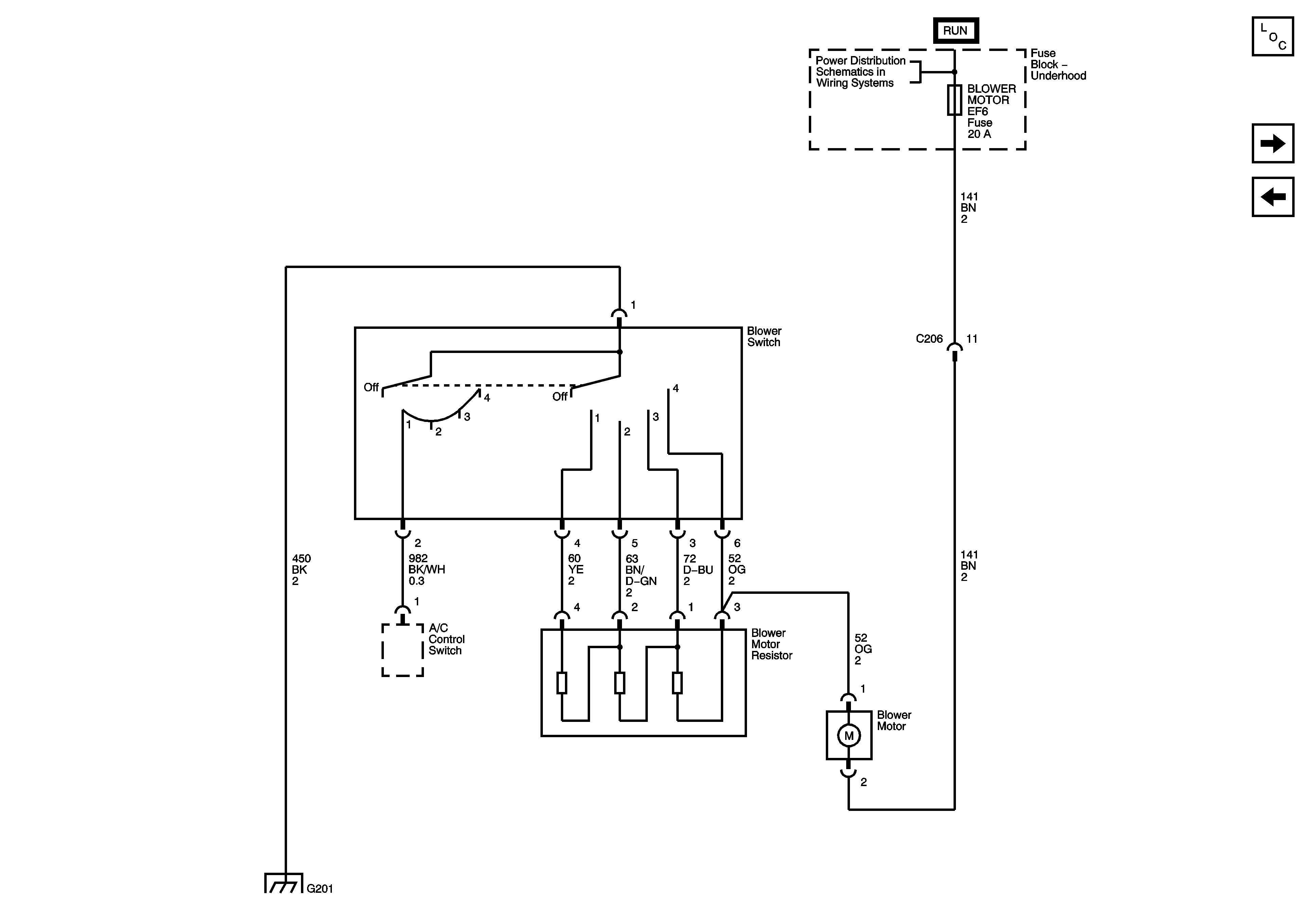
🢒 05 M Car Blower Controls Fenix
05 M Car Blower Controls Fenix
Blower Controls (Fenix)
Master Electrical Component List
Compressor Controls (Sirius D3/D4)
Blower Controls