GM Service Manual Online
For 1990-2009 cars only
Makes
🢒
Pontiac
🢒
2004
🢒
Matiz
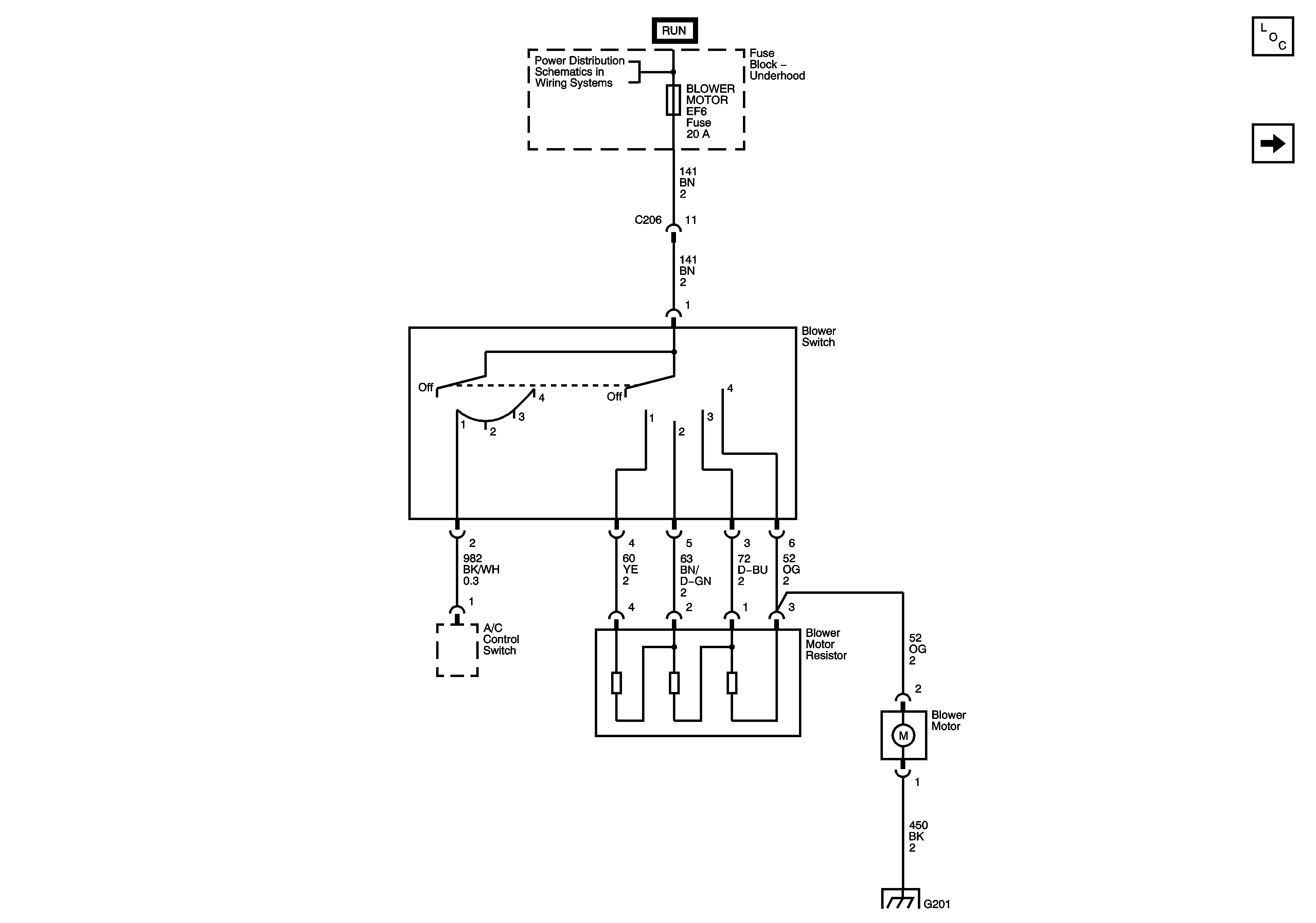
🢒 Blower Controls
Blower Controls
Blower Controls (Sirius D3/D4)
Master Electrical Component List
05 M Car Blower Controls Fenix
Underhood Fuse Block (0.8L) - BLOWER MOTOR, HEATED GLASS, COOLING FAN, and AIRCON Fuses