GM Service Manual Online
For 1990-2009 cars only
Makes
🢒
Pontiac
🢒
2006
🢒
Solstice
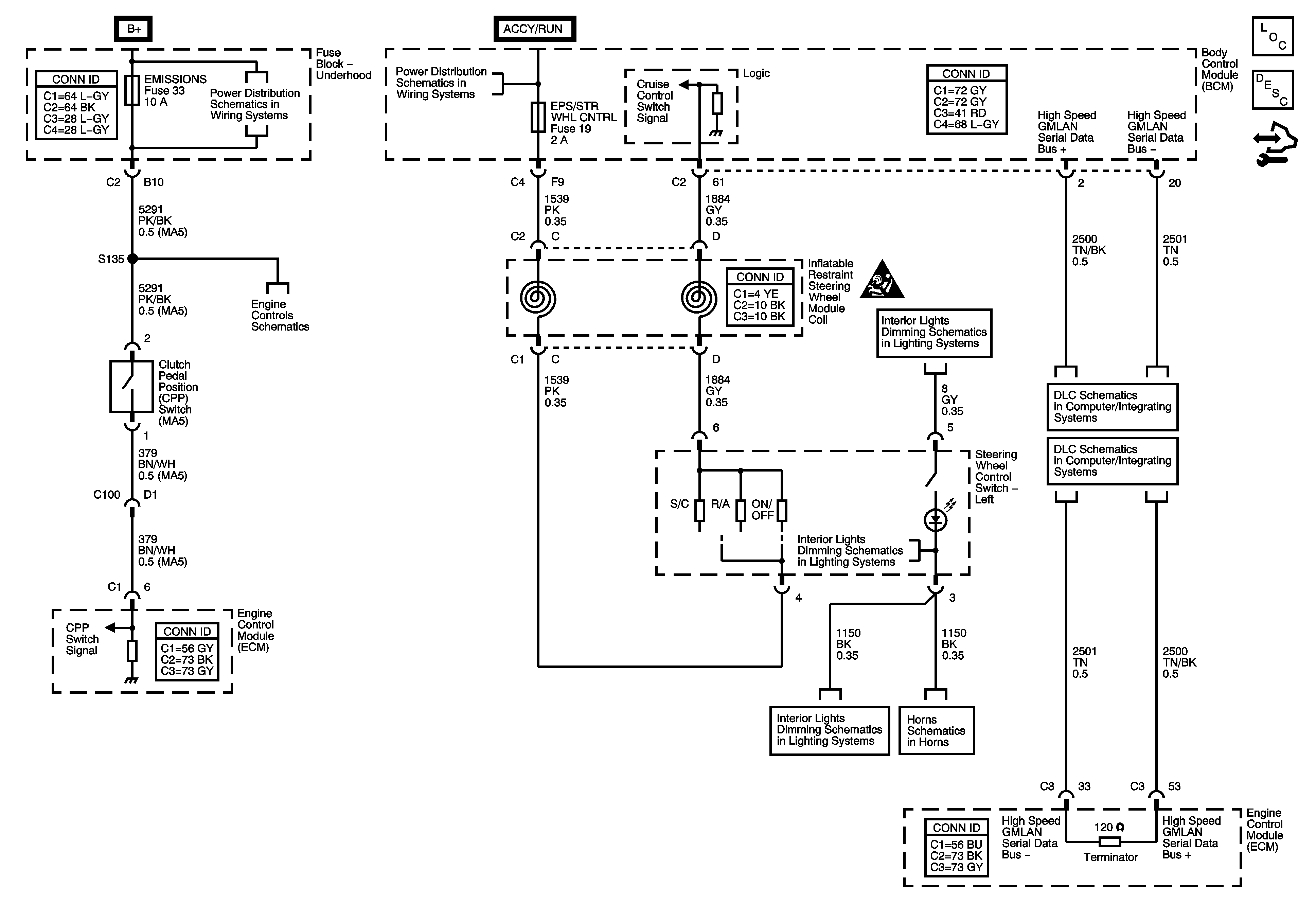
🢒 Cruise Control Schematics
Cruise Control Schematics
Master Electrical Component List
Control Module References
Fuel Controls - EVAP Controls
Lights
High Speed GMLAN
High Speed GMLAN
Lights
Horns Schematics