GM Service Manual Online
For 1990-2009 cars only
Makes
🢒
Pontiac
🢒
2006
🢒
Solstice
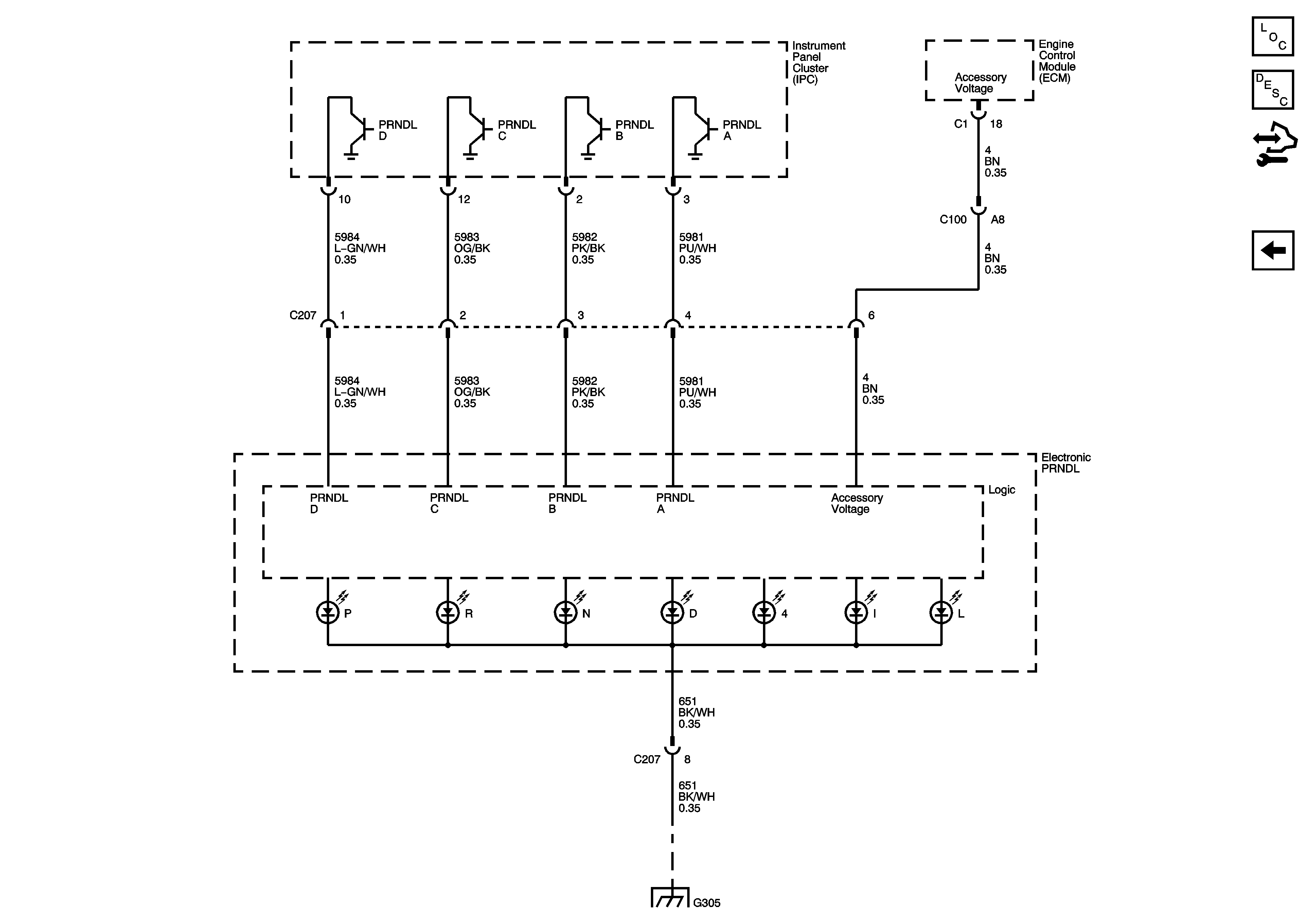
🢒 Electronic PRNDL
Electronic PRNDL
Electronic PRNDL
Master Electrical Component List
Instrument Cluster Description and Operation
Control Module References
Instrument Cluster Schematics
G305 (1 of 2)