GM Service Manual Online
For 1990-2009 cars only
Makes
🢒
Pontiac
🢒
2001
🢒
Sunfire
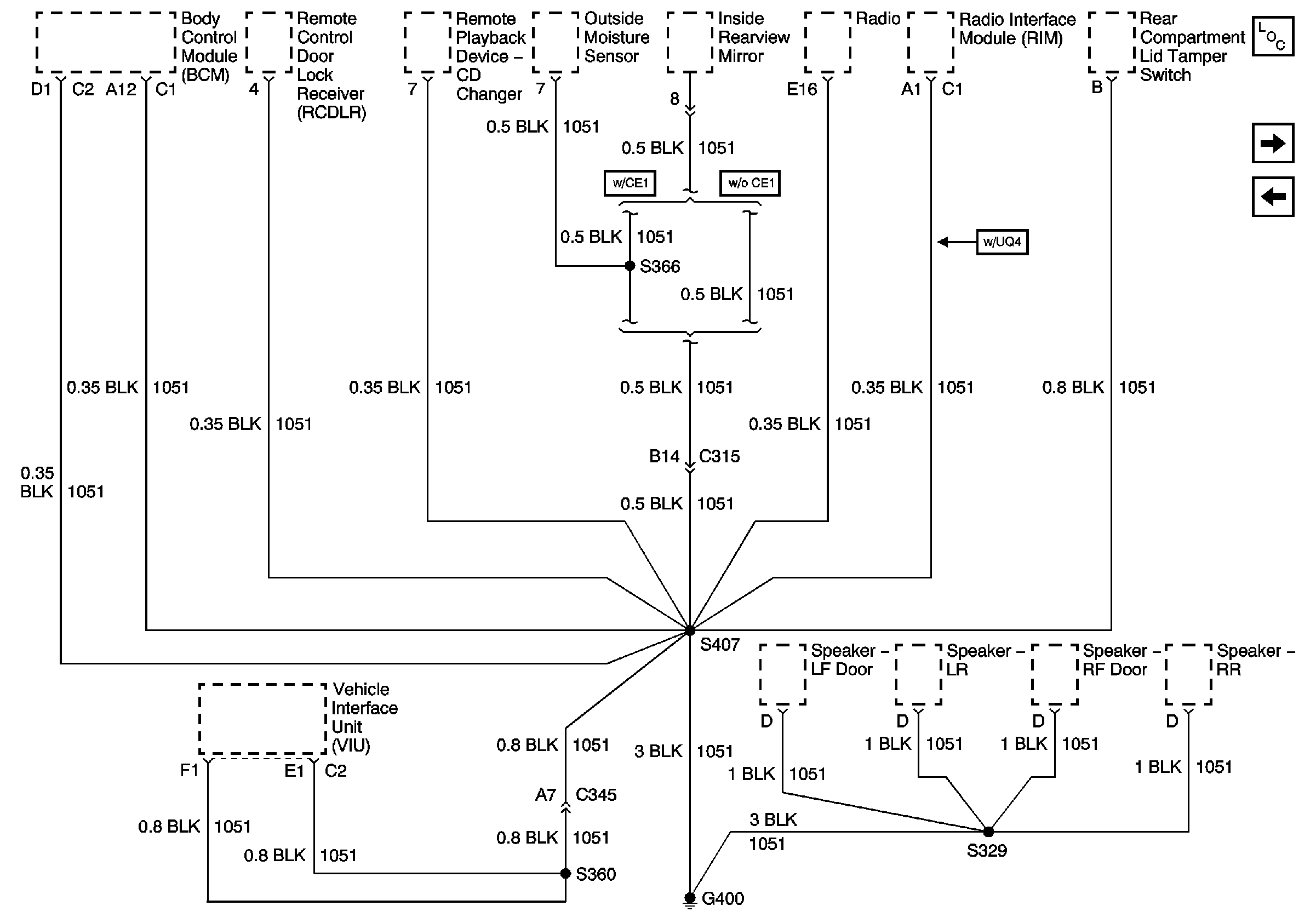
🢒 G400
G400
G400
Master Electrical Component List
G401 (1 of 2)
G302 (2 of 2)