GM Service Manual Online
For 1990-2009 cars only
Makes
🢒
Pontiac
🢒
2001
🢒
Sunfire
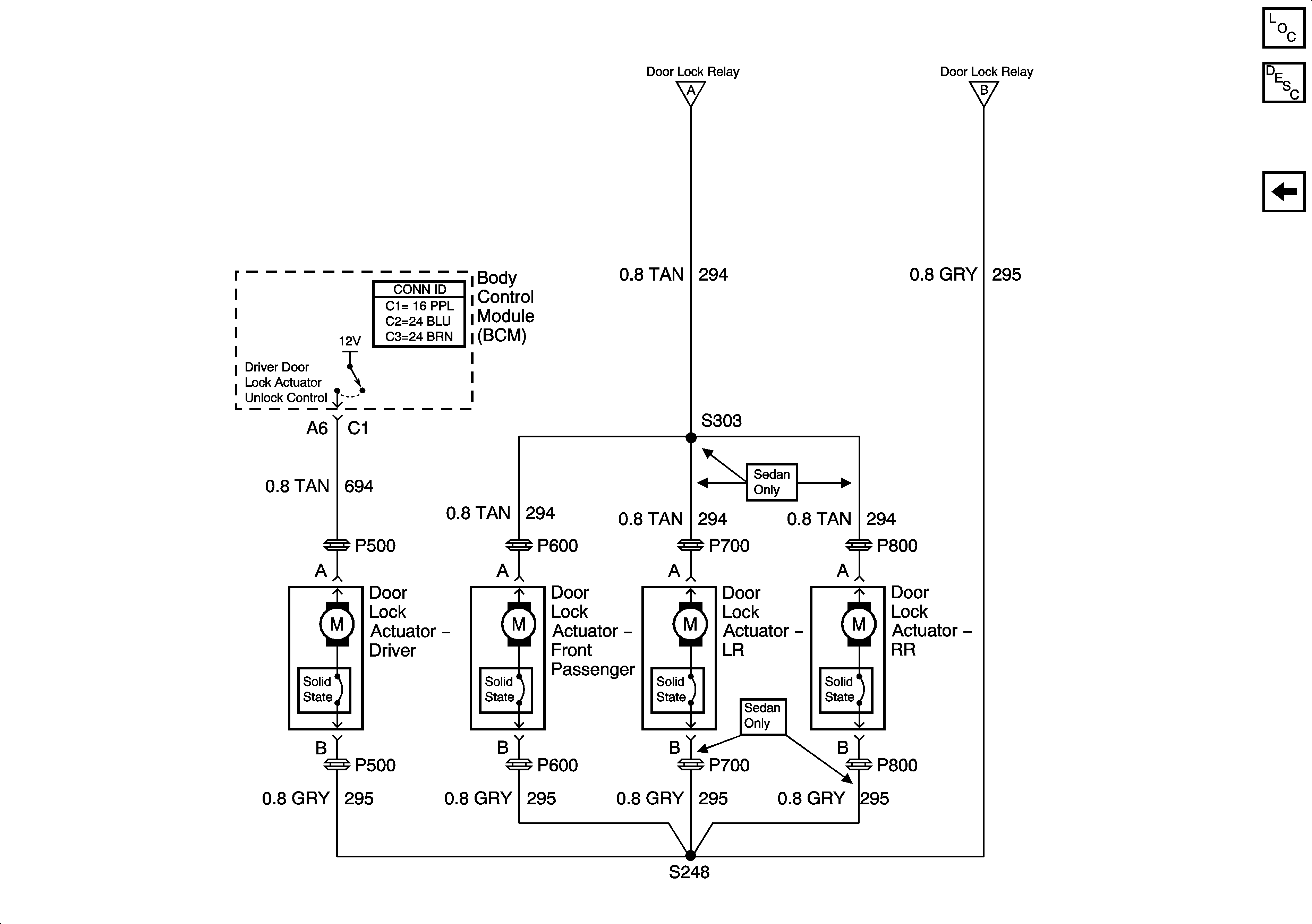
🢒 Door Lock Motors - W/AUO
Door Lock Motors - W/AUO
Door Lock Motors -- W/AUO
Master Electrical Component List
Switch and Controls - W/AUO
G302
Switch and Controls - W/AUO
Switch and Controls - W/AUO
G304 1 of 2