GM Service Manual Online
For 1990-2009 cars only
Makes
🢒
Pontiac
🢒
2001
🢒
Sunfire
🢒 Power and Grounds
Power and Grounds
Power and Grounds
Master Electrical Component List
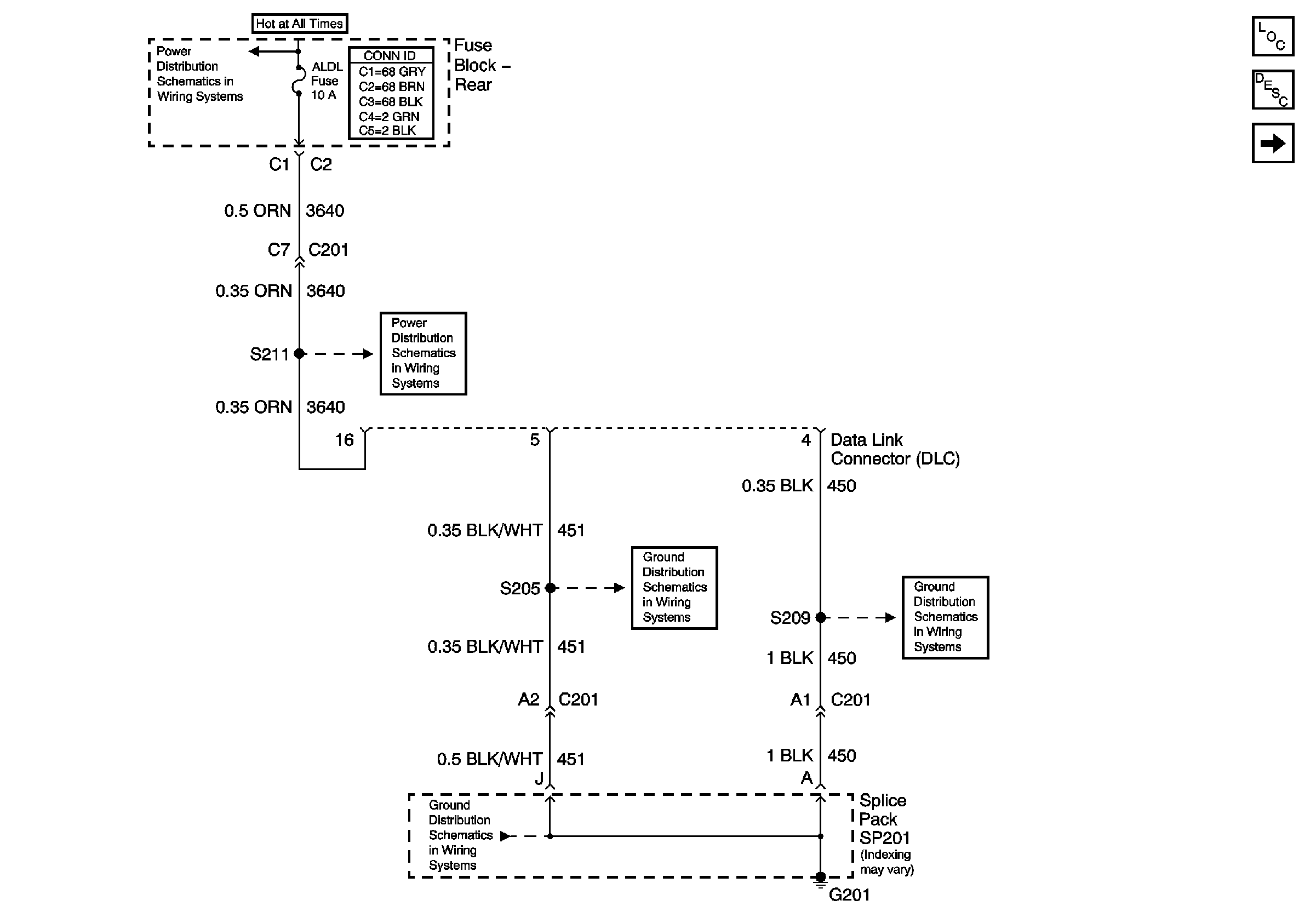
Data Link Communications Description and Operation
Serial Data Class 2
Battery Feed to the Fuse Block-Rear
HVAC BATT, DRVMDL, PASSMDL, RRDRMDL, ELC, RR DEFOG Fuses and ELC, RRDEFOG Relays (Fuse Block-Rear)
G201 (2 of 2)
G201 (1 of 2)
G201 (1 of 2)