GM Service Manual Online
For 1990-2009 cars only
Makes
🢒
Pontiac
🢒
2003
🢒
Sunfire
🢒
Body and Accessories
🢒
Wipers/Washer Systems
🢒 Wiper/Washer Schematics
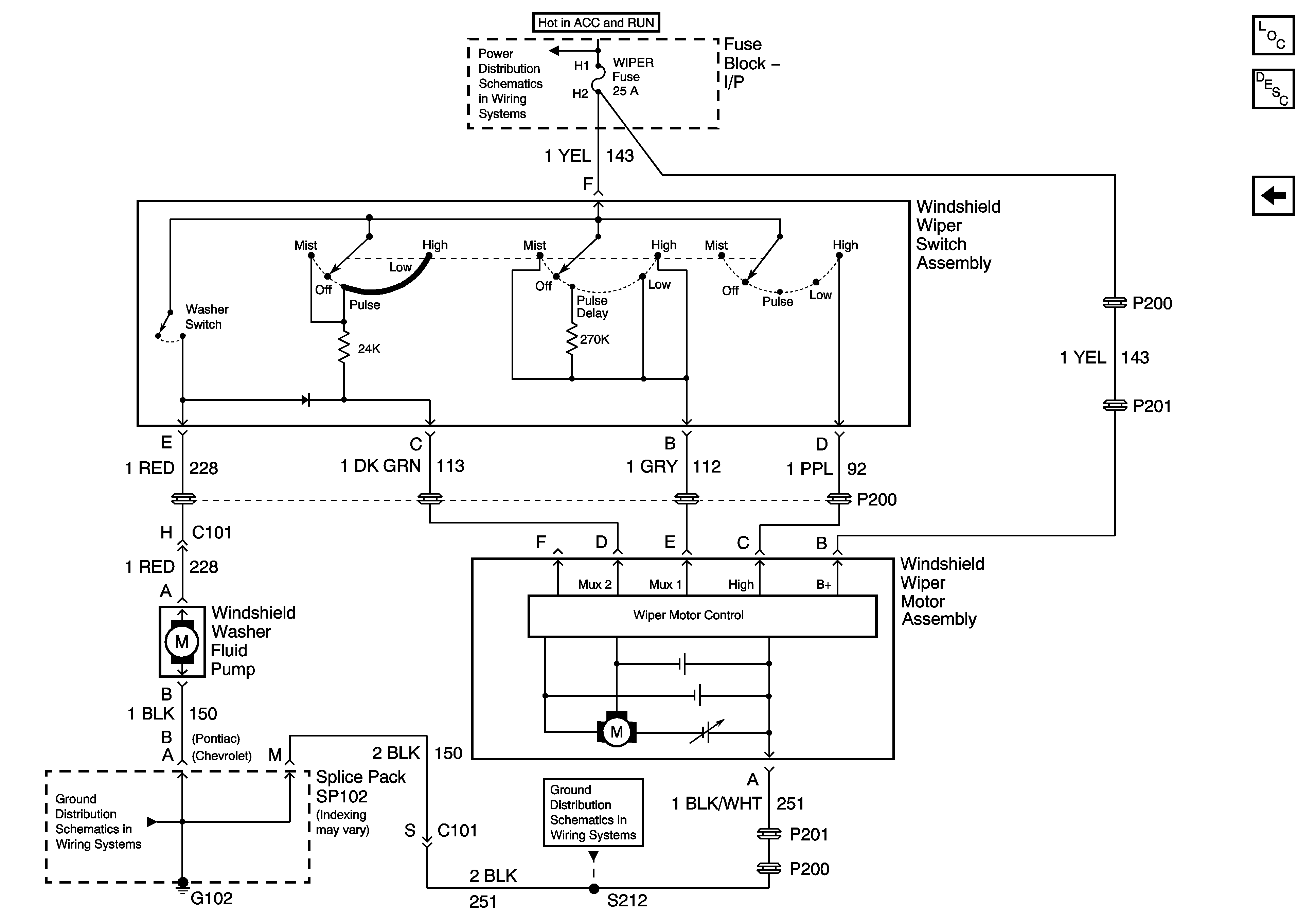
Figure
1:
Wipers w/CD4, Early Production
Master Electrical Component List
Interior Lighting Systems Description and Operation
Wiper/Washer w/o CD4, Early Production
Fuse Block-I/P BCM, WIPER, HVAC, 02 HTR, and PWR WDO Fuses
G102, G201, G303
Front Fog Lamps - Chevrolet, Early Production
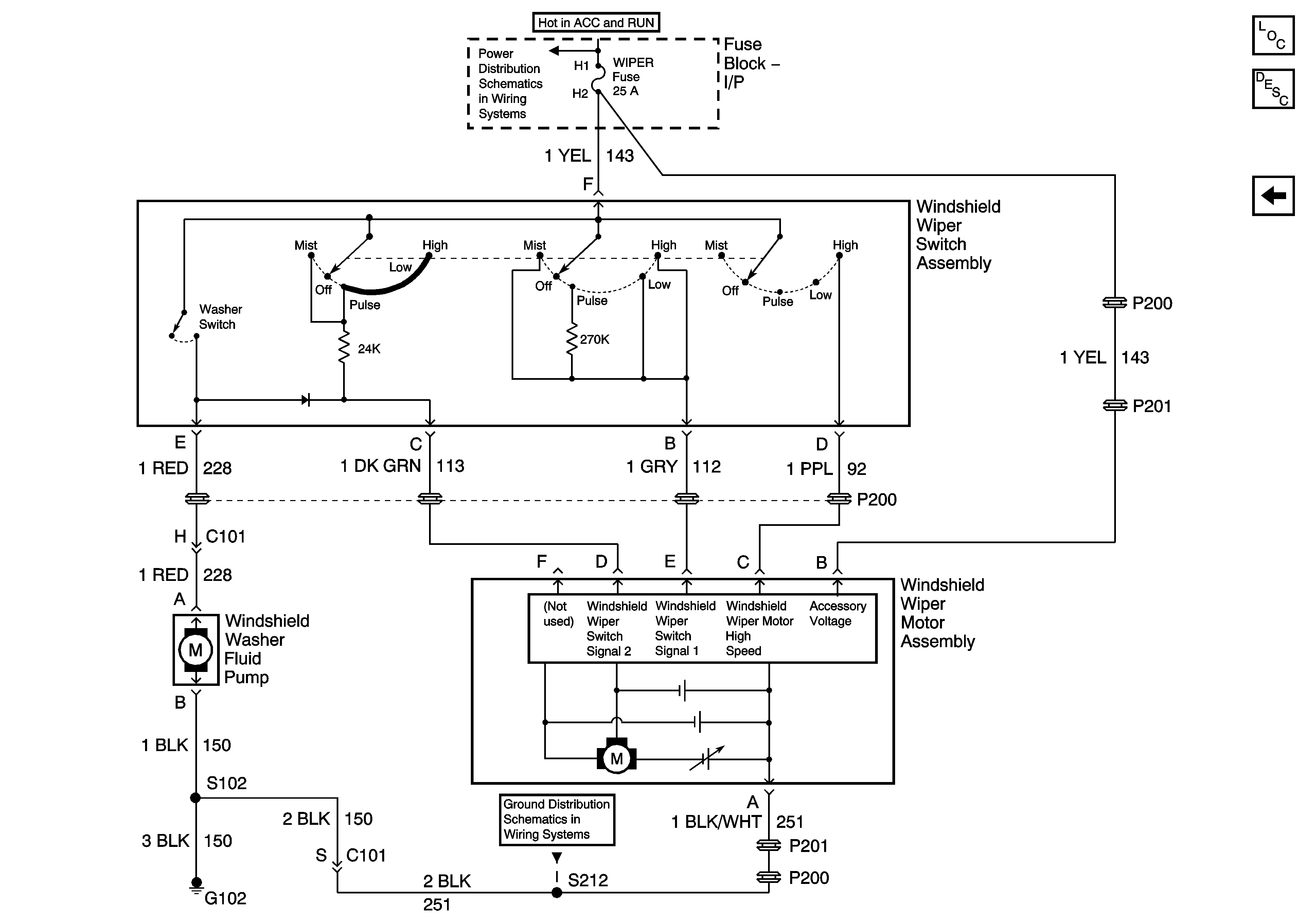
Figure
2:
Wipers w/CD4, Late Production
Master Electrical Component List
Interior Lighting Systems Description and Operation
Wiper/Washer w/o CD4, Early Production
Fuse Block-I/P BCM, WIPER, HVAC, 02 HTR, and PWR WDO Fuses
G102, G201, G303
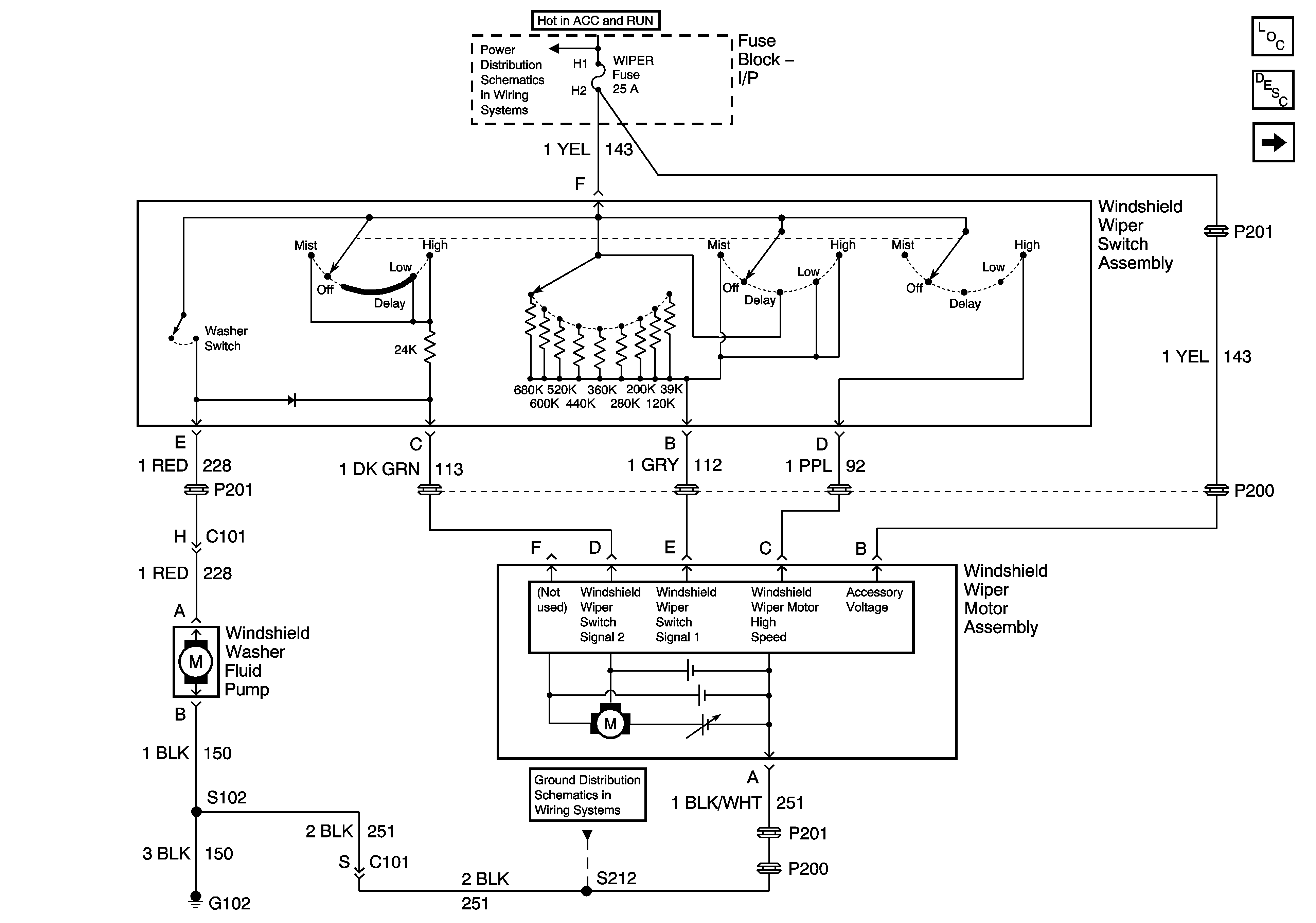
Figure
3:
Wipers w/o CD4, Early Production
Master Electrical Component List
Interior Lighting Systems Description and Operation
Wiper/Washer w/CD4, Early Production
Fuse Block-I/P BCM, WIPER, HVAC, 02 HTR, and PWR WDO Fuses
G102, G201, G303
Front Fog Lamps - Chevrolet, Early Production
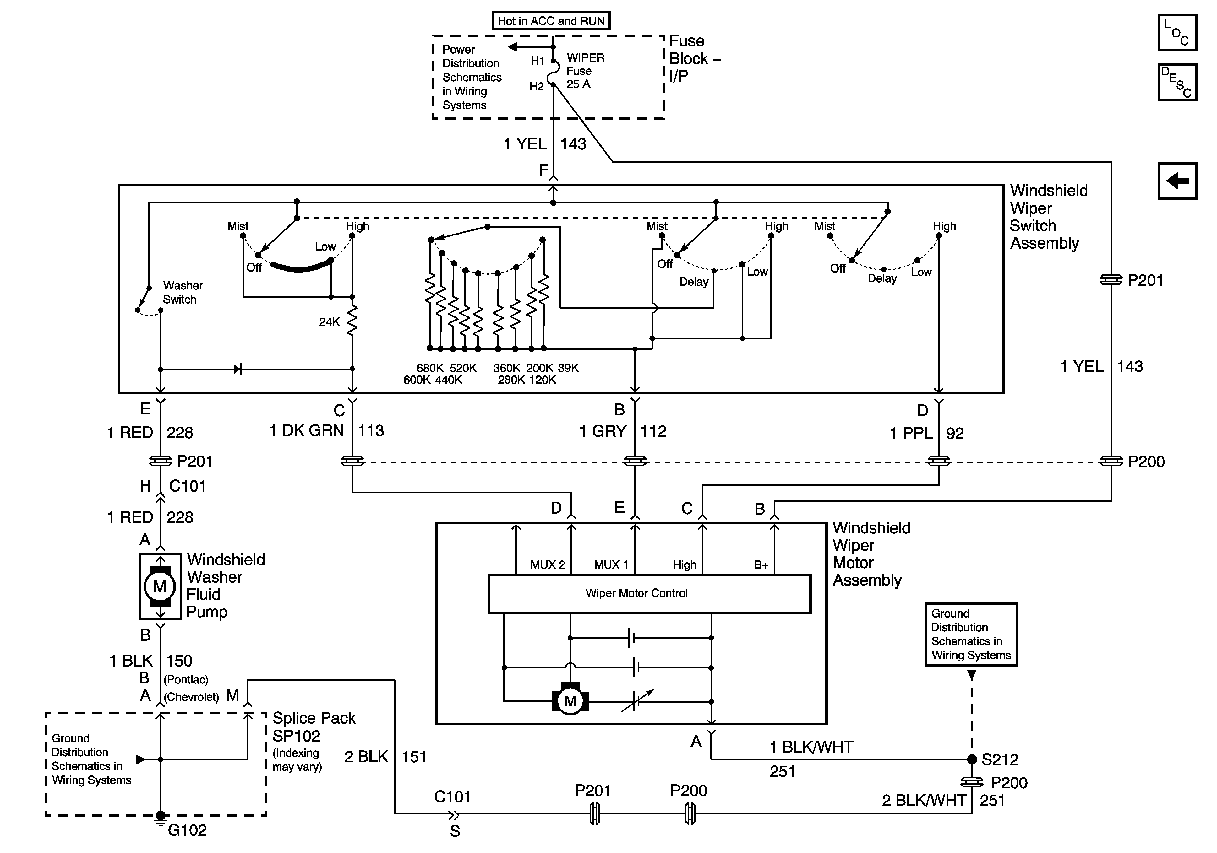
Figure
4:
Wipers w/o CD4, Late Production
Master Electrical Component List
Interior Lighting Systems Description and Operation
Wiper/Washer w/CD4, Late Production
Fuse Block-I/P BCM, WIPER, HVAC, 02 HTR, and PWR WDO Fuses
G102, G201, G303