GM Service Manual Online
For 1990-2009 cars only
Makes
🢒
Pontiac
🢒
2003
🢒
Sunfire
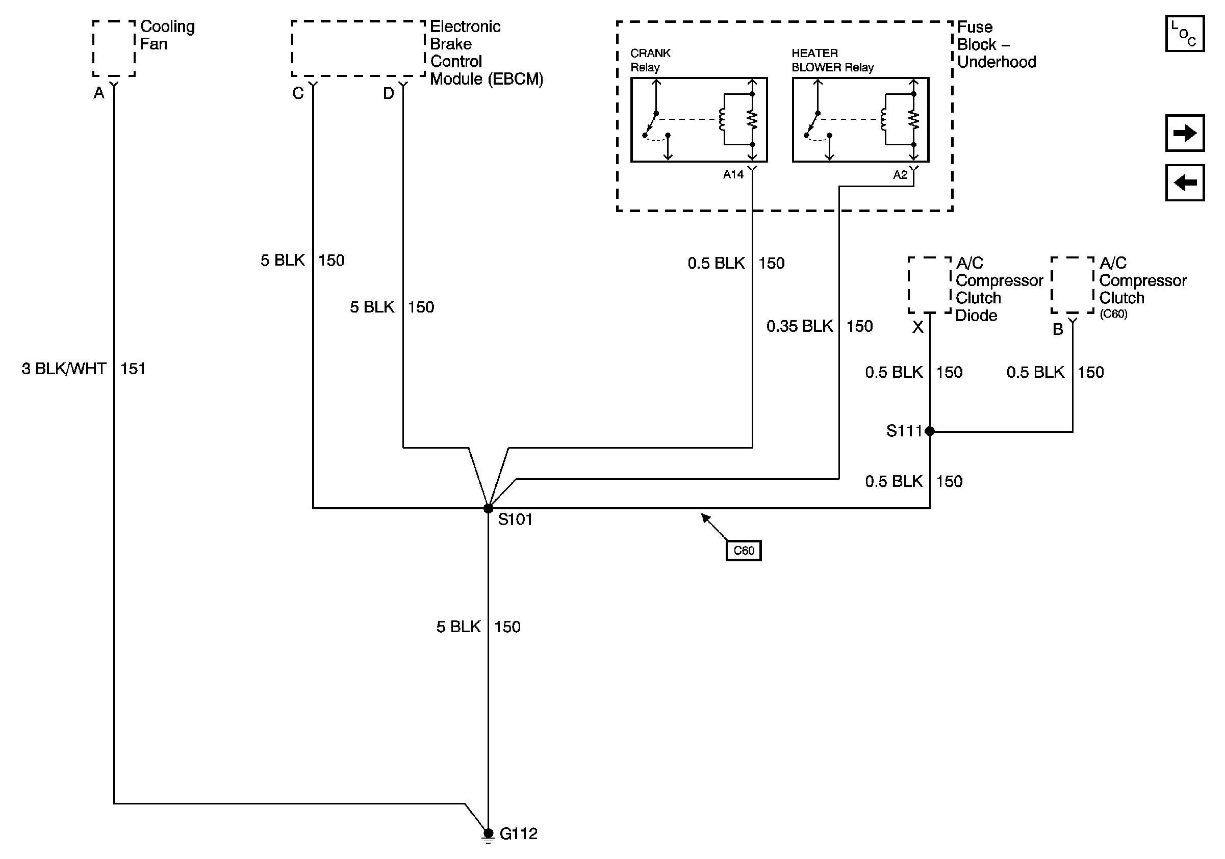
🢒 G112
G112
G112
Master Electrical Component List
G204 1 of 2
G110