GM Service Manual Online
For 1990-2009 cars only
Makes
🢒
Pontiac
🢒
2006
🢒
Torrent
🢒
Body
🢒
Wiring Systems
🢒 SIR Schematics
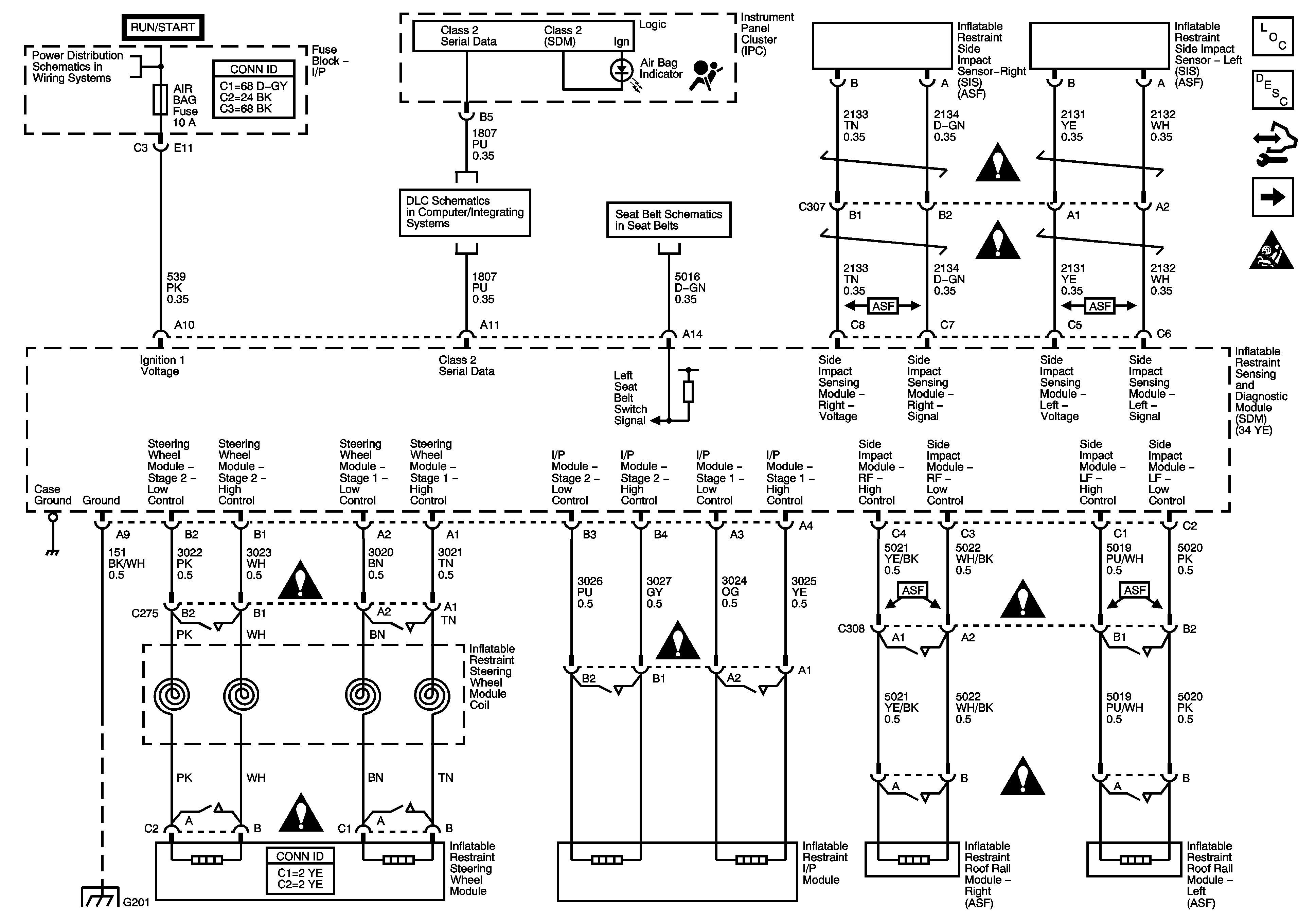
Figure
1:
SDM Power, Ground, Indicators, Inflator Modules
Master Electrical Component List
SIR System Description and Operation
Control Module References
Pretensioners, Front End Sensor
SIR Schematic Icons
IGN 1, BCM(IGN), AIR BAG, EPS and CRUISE Fuses
Data Link Communication (DLC) Schematic
Seat Belt Schematic
SIR Schematic Icons
SIR Schematic Icons
SIR Schematic Icons
SIR Schematic Icons
SIR Schematic Icons
G201
SIR Schematic Icons
SIR Schematic Icons
Figure
2:
Pretensioners, Front End Sensor
Master Electrical Component List
SIR System Description and Operation
Control Module References
SDM Power, Ground, Indicators, Inflator Modules
SIR Schematic Icons