GM Service Manual Online
For 1990-2009 cars only
Makes
🢒
Pontiac
🢒
2007
🢒
Torrent
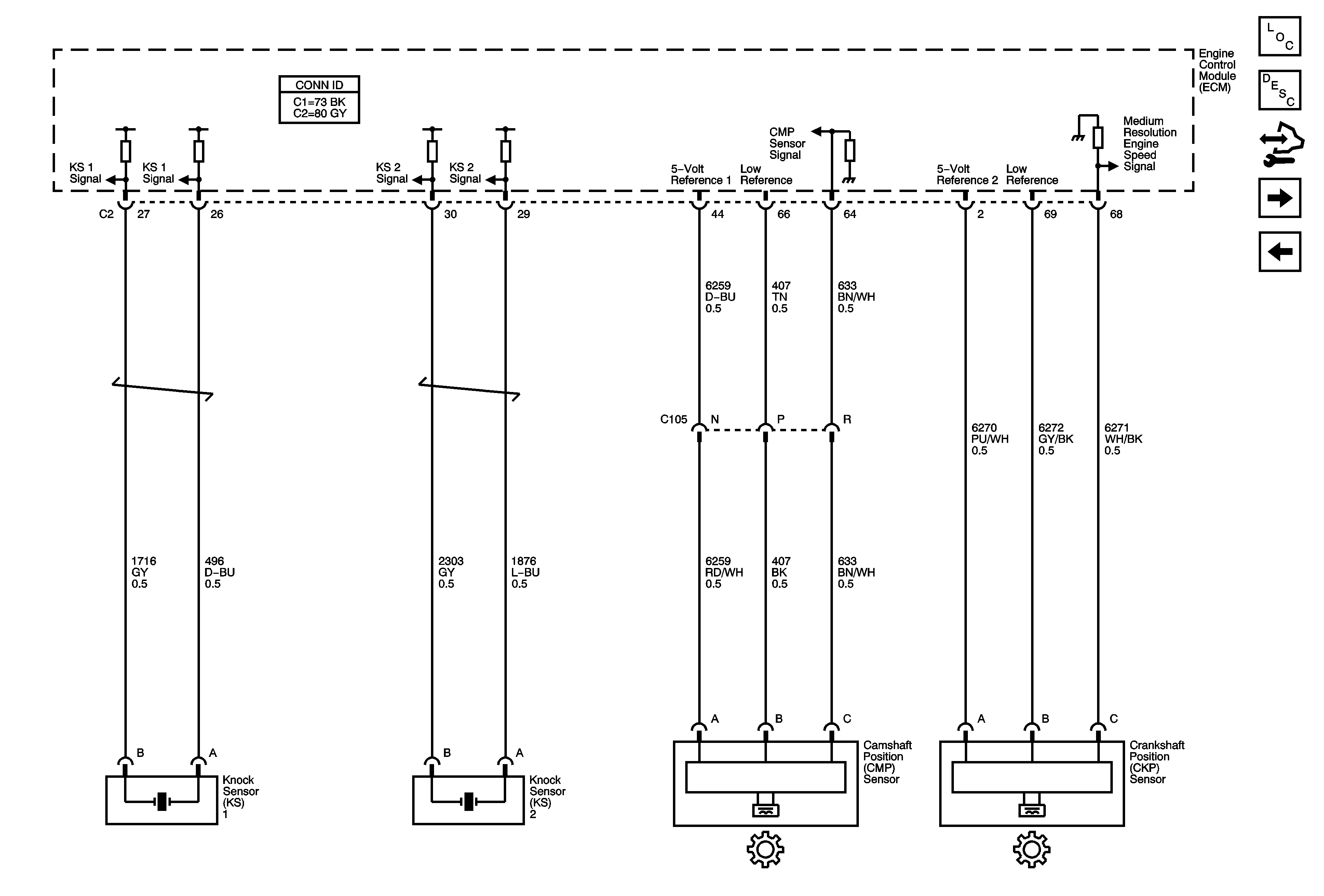
🢒 Knock, Camshaft, and Crankshaft Sensors
Knock, Camshaft, and Crankshaft Sensors
Knock, Camshaft, and Crankshaft Sensors
Master Electrical Component List
Engine Control Module Description
Control Module References
Fuel Injectors and Fuel Pump
Ignition Control Module