GM Service Manual Online
For 1990-2009 cars only
Makes
🢒
Pontiac
🢒
1997
🢒
Trans Sport Ext.
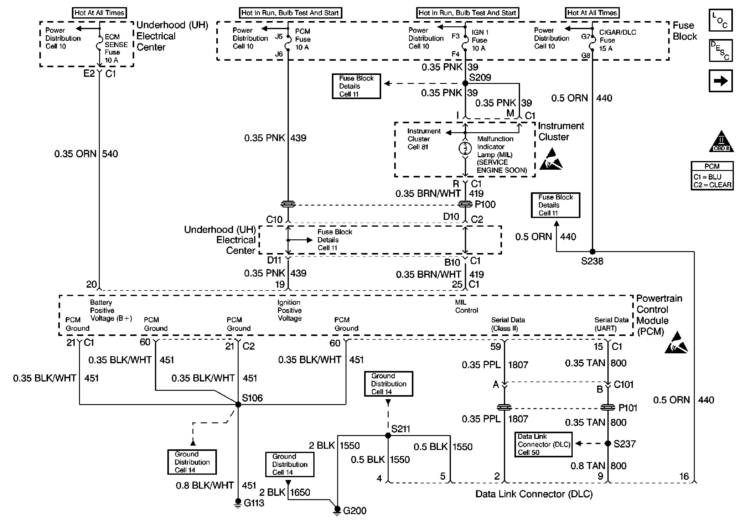
🢒 Power, Ground, MIL, DLC
Power, Ground, MIL, DLC
Power, Ground, MIL, DLC
Handling ESD Sensitive Parts Notice
Handling ESD Sensitive Parts Notice
Information Sensors
Engine Controls Components
OBD II Symbol Description Notice
Ignition System, Knock Sensor