GM Service Manual Online
For 1990-2009 cars only
Makes
🢒
Pontiac
🢒
1998
🢒
Trans Sport Ext.
🢒 Cell 34
Cell 34
Cell 34
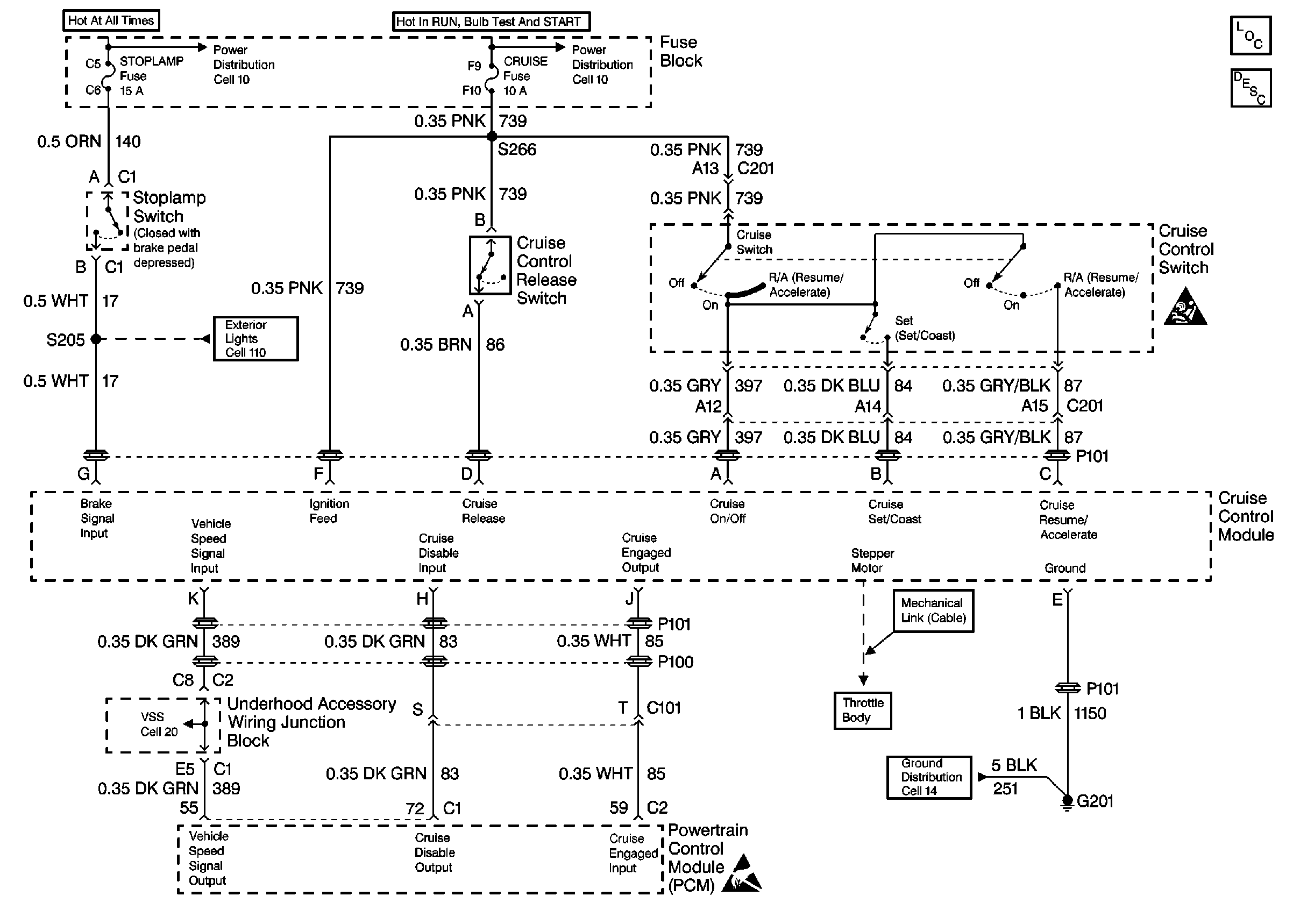
Cruise Control Components
Cruise Control System Circuit Description
SIR Handling Caution
Cell 14: G200 and G201
Handling ESD Sensitive Parts Notice
Cell 11: ABS MOD BATT, Hazard, PWR Lock, RR PWR SCKT and Stop Lamp Fuses
Cell 11: Cruise, SIR and T/SIG Fuses
Cell 110: Stoplamp Switch, Center High Mounted Stop Lamp