GM Service Manual Online
For 1990-2009 cars only
Makes
🢒
Pontiac
🢒
2005
🢒
Wave
🢒 Left Front Door
Left Front Door
Left Front Door
Master Electrical Component List
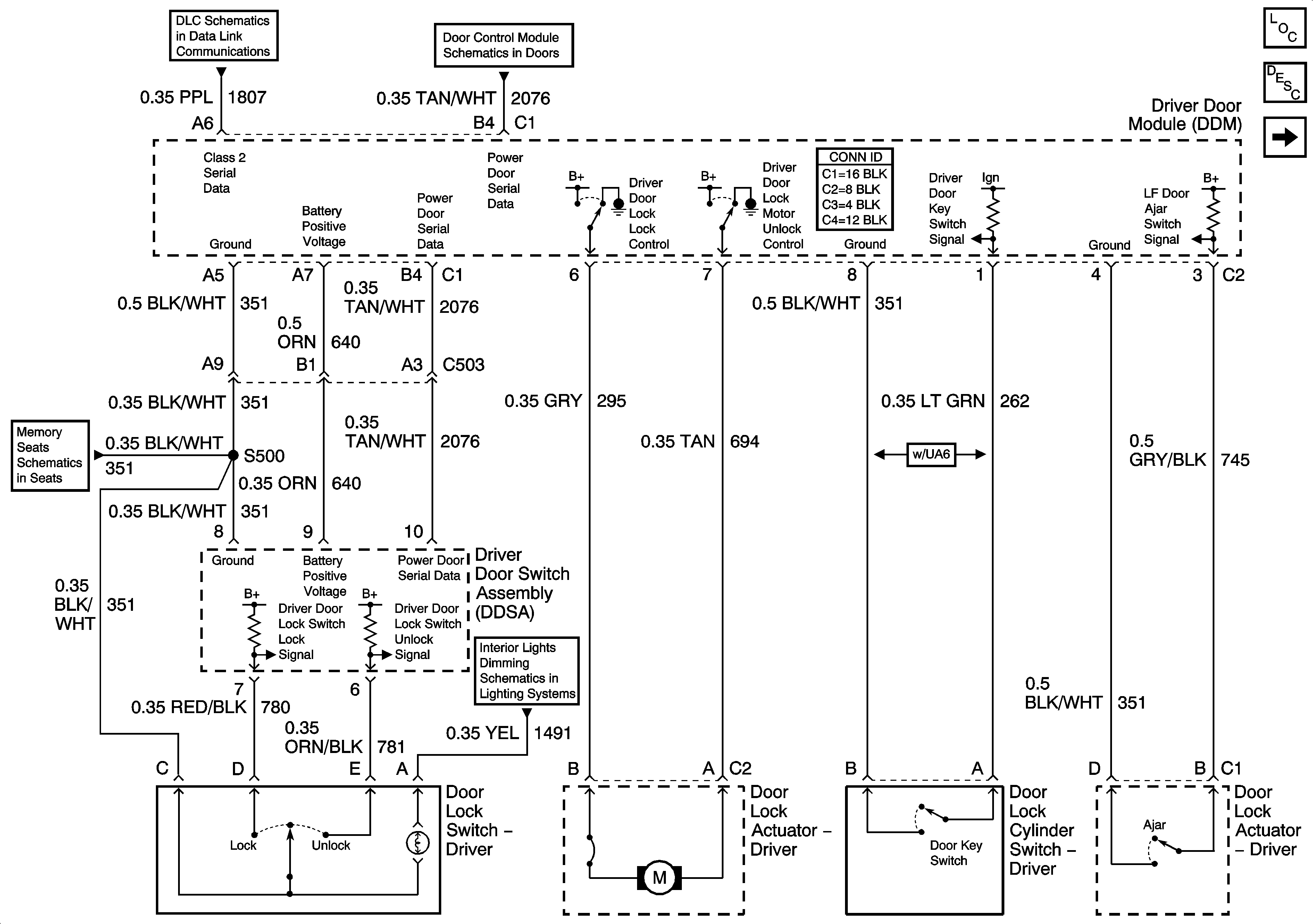
Power Door Locks Description and Operation
Right Front Door
Serial Data Class 2
Simple Bus Interface (SBI)
Memory Function Switch Controls
Front Floor Lamps, and Heated Seat Dimming