GM Service Manual Online
For 1990-2009 cars only
Makes
🢒
Pontiac
🢒
2005
🢒
Wave
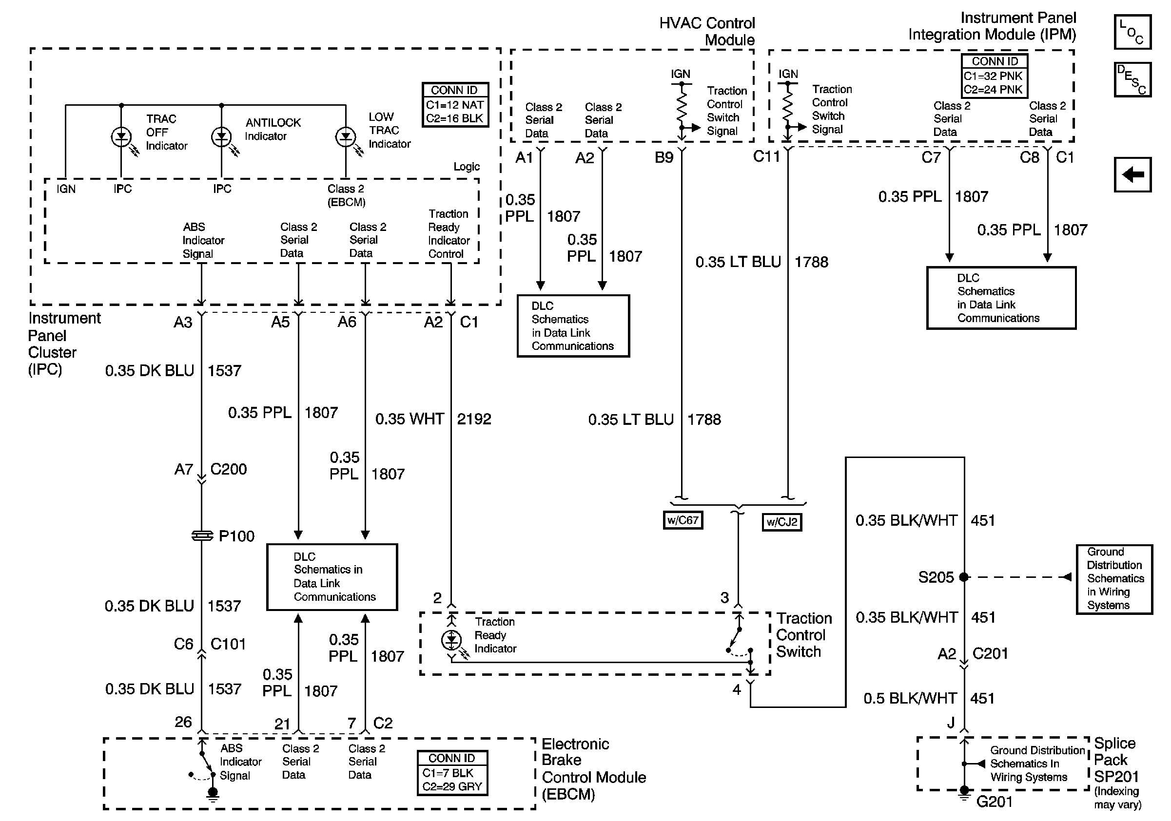
🢒 Indicators and the Traction Control Switch
Indicators and the Traction Control Switch
Indicators and the Traction Control Switch
Master Electrical Component List
ABS Description and Operation
Traction Control (NW9)
Serial Data Class 2
Serial Data Class 2
Serial Data Class 2
G201 - 2 of 2
G201 - 2 of 2