GM Service Manual Online
For 1990-2009 cars only
Makes
🢒
Pontiac
🢒
2005
🢒
Wave
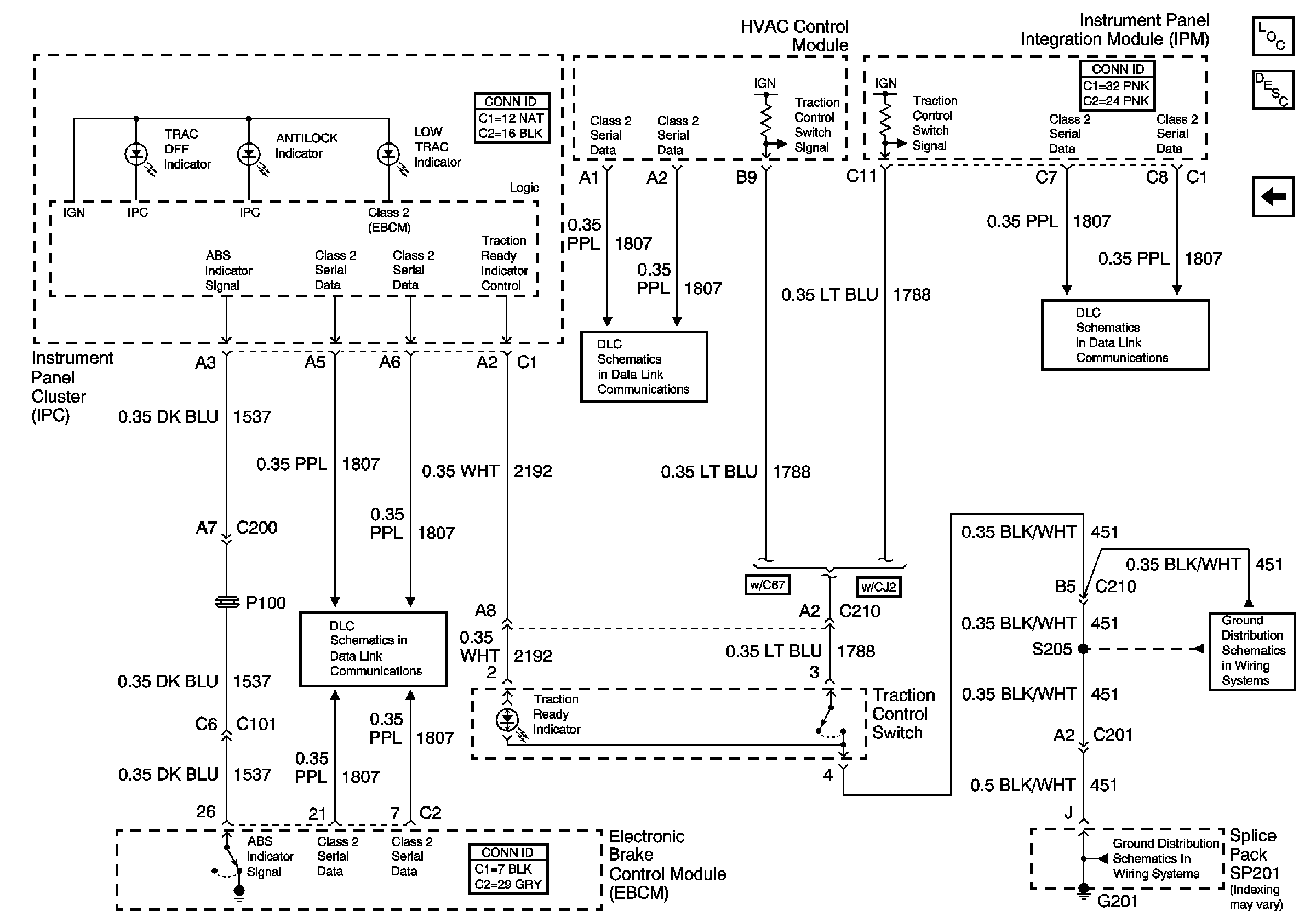
🢒 Indicators and the Traction Control Switch
Indicators and the Traction Control Switch
Indicators and the Traction Control Switch
Serial Data Class 2
Serial Data Class 2
Serial Data Class 2
G201 (2 of 2)
G201 (2 of 2)
Master Electrical Component List
Traction Control (NW9)