GM Service Manual Online
For 1990-2009 cars only
Makes
🢒
Pontiac
🢒
2005
🢒
Wave
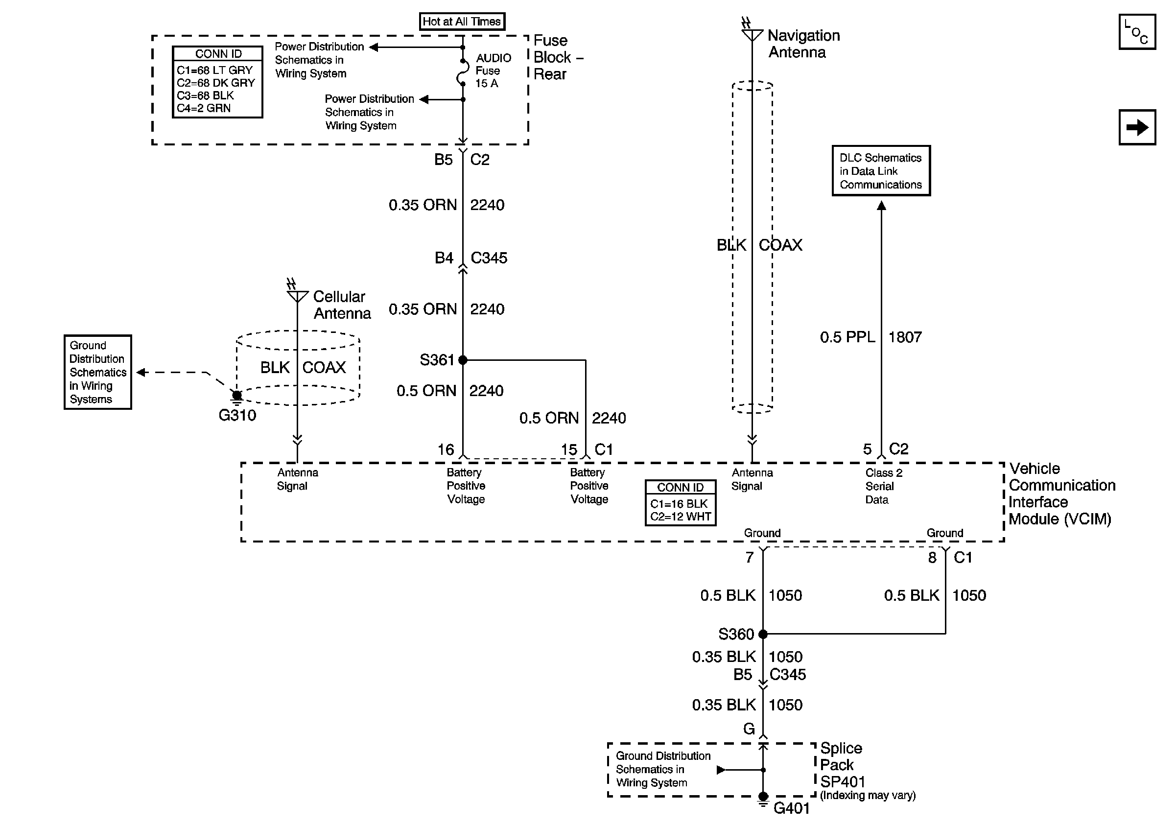
🢒 Power Ground and Class 2
Power Ground and Class 2
Power Ground and Class 2
Master Electrical Component List
Battery Voltage to the Rear Fuse Block
TSIG/HAZ, STOP LP, AUDIO, and CD Fuses (Fuse Block Rear)
G401 (1 of 2)
G303, G305, G310, and G404
Serial Data Class 2
Keypad Controls