GM Service Manual Online
For 1990-2009 cars only
Makes
🢒
Pontiac
🢒
2007
🢒
Wave
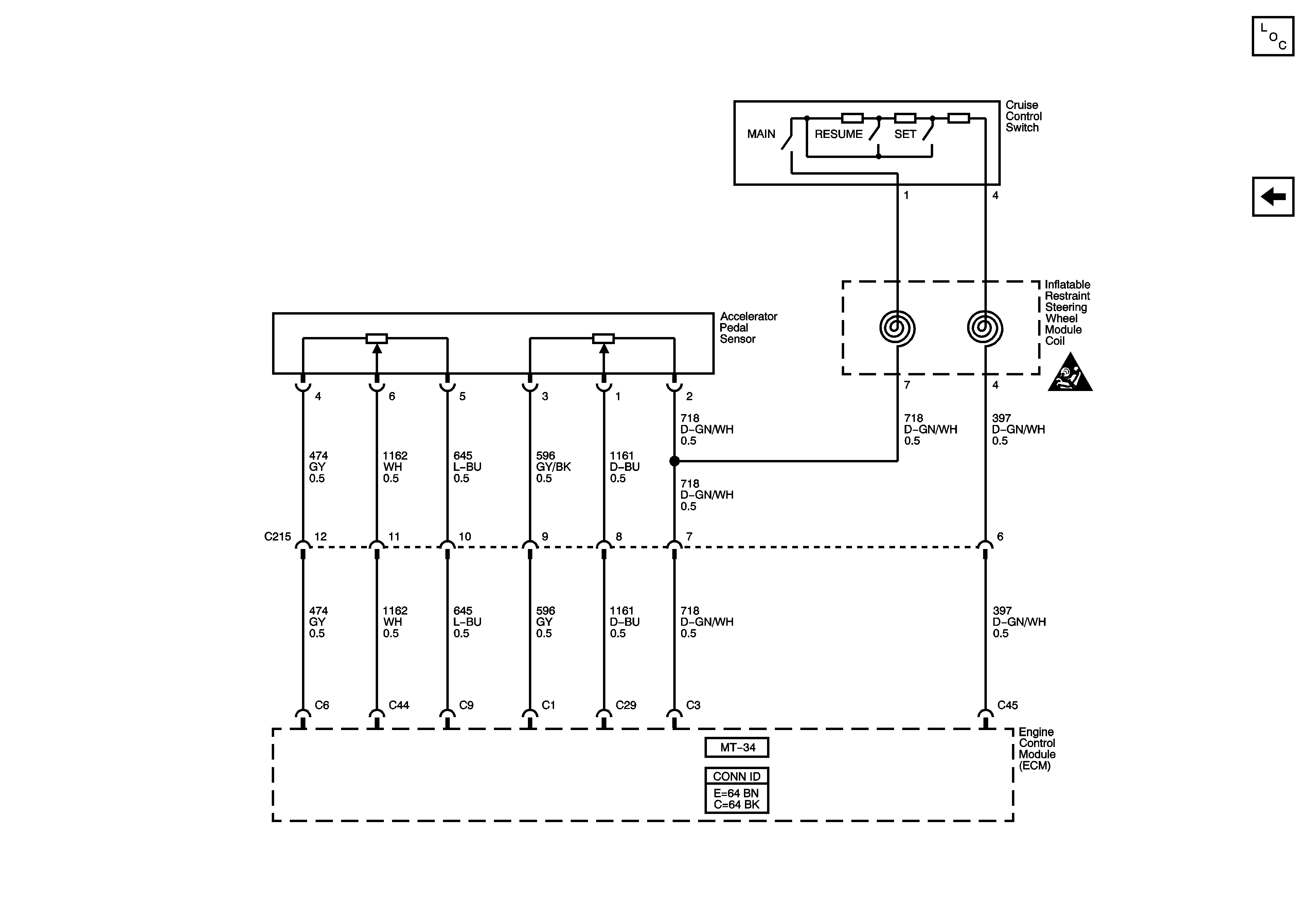
🢒 Accelerator Pedal Sensor and Cruise Switch
Accelerator Pedal Sensor and Cruise Switch
Accelerator Pedal Sensor and Cruise Switch
Master Electrical Component List (Hatchback)
Stop Lamp Switch and Cruise Indicator
SIR Caution for Zoning