GM Service Manual Online
For 1990-2009 cars only
Makes
🢒
Saab
🢒
2007
🢒
9-7x
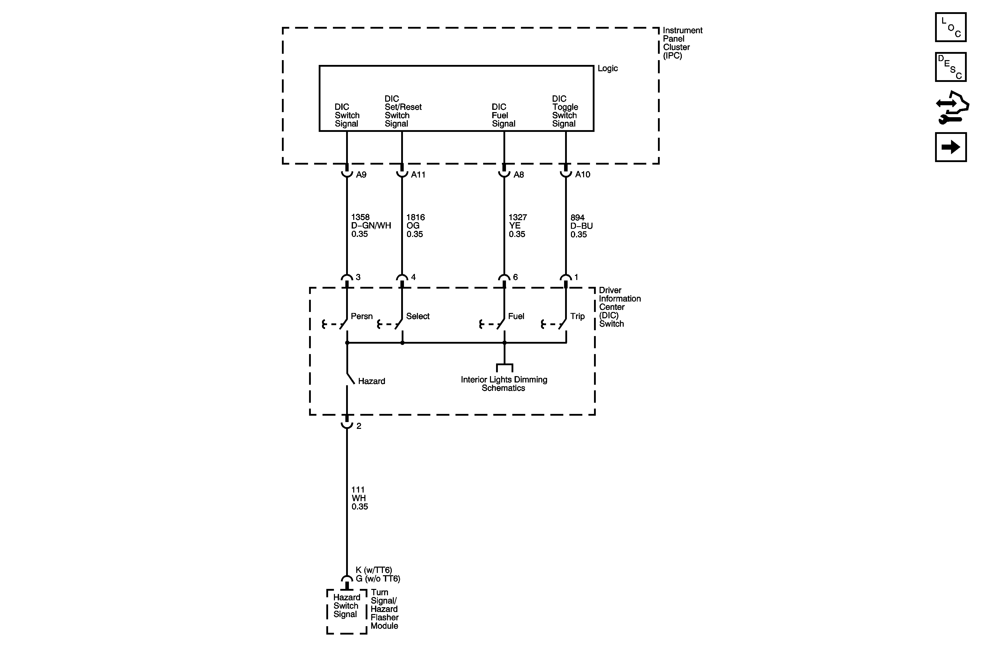
🢒 Driver Information Center (DIC) Switch
Driver Information Center (DIC) Switch
Driver Information Center (DIC) Switch
Master Electrical Component List
Driver Information Center (DIC) Description and Operation
Control Module References
Inside Rearview Mirror
I/P Dimming Supply - 1 of 2