GM Service Manual Online
For 1990-2009 cars only
Makes
🢒
Saturn
🢒
2007
🢒
AURA
🢒 Ignition System
Ignition System
Ignition System
Master Electrical Component List
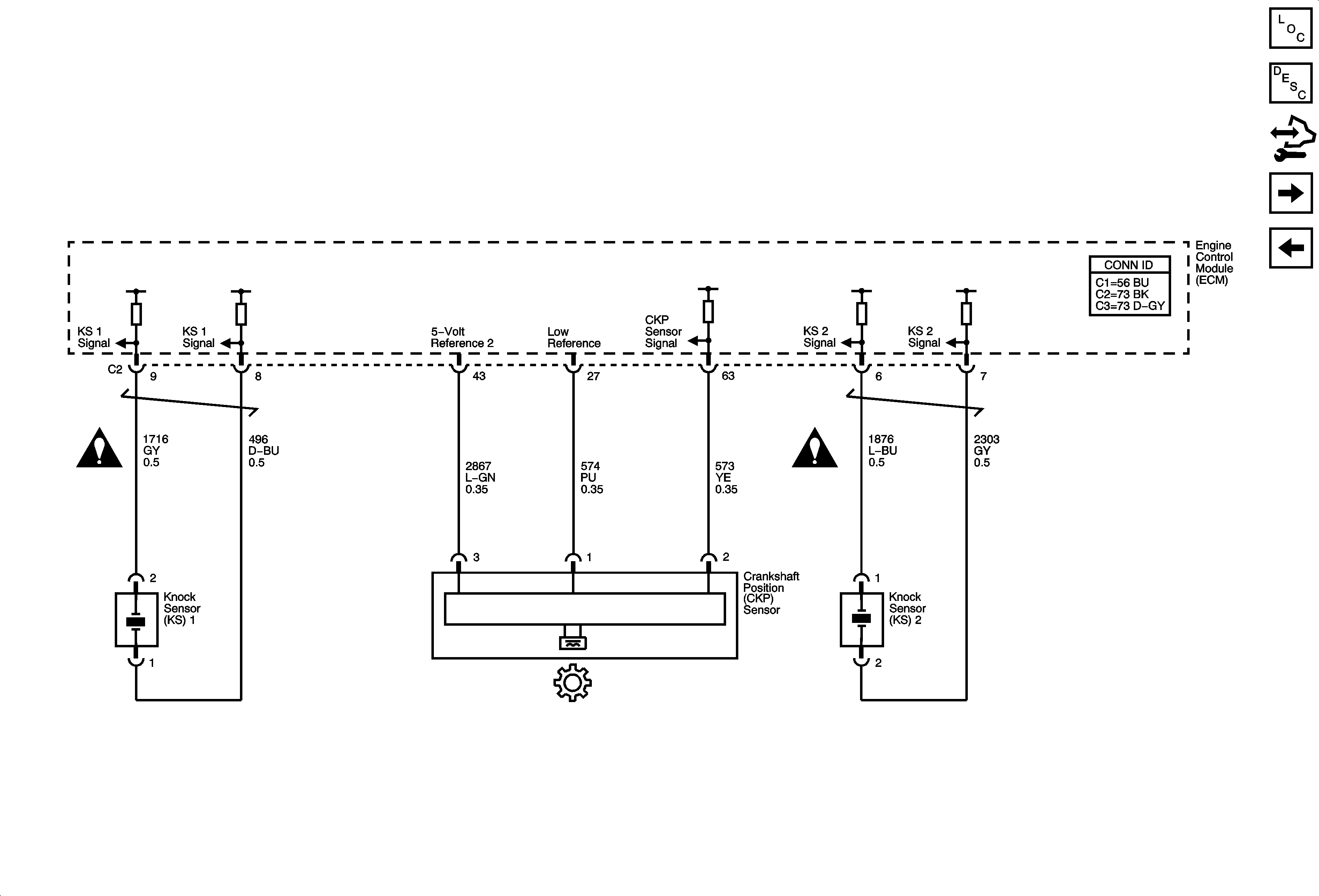
Engine Control Module Description
Control Module References
Bank 1 Ignition Coils
Electronic Throttle Controls
Engine Controls Schematic Icons
Engine Controls Schematic Icons