GM Service Manual Online
For 1990-2009 cars only
Makes
🢒
Saturn
🢒
2004
🢒
ION
🢒 Driver Controls
Driver Controls
Driver Controls
Master Electrical Component List
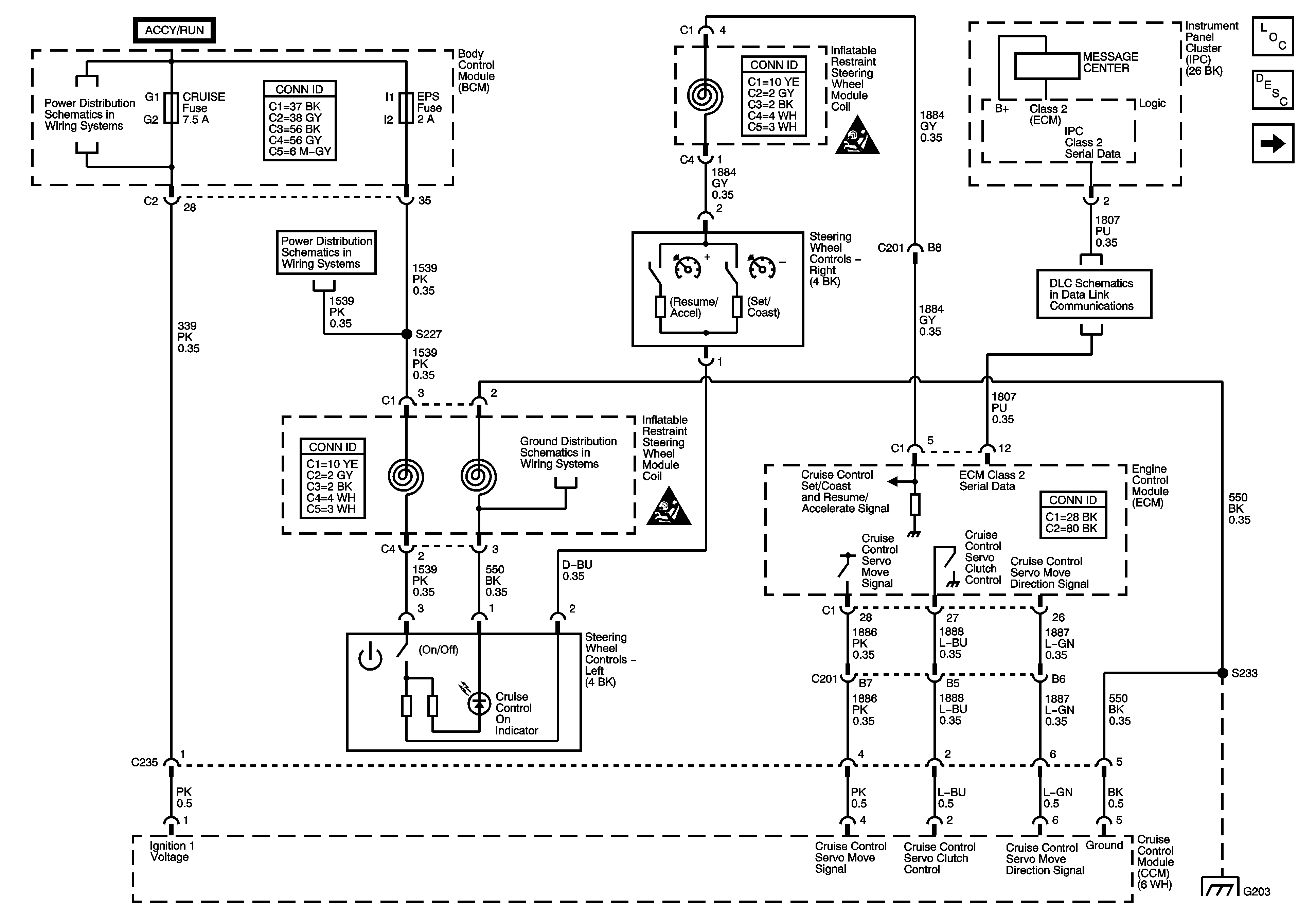
Cruise Control Description and Operation 2.2L
Stop Lamp Switches
Fuse Block-Underhood Fuses: ERLS, and INJECTORS, BCM Fuses: AIR BAG, CRUISE, and EPS
Fuse Block-Underhood Fuses: ERLS, and INJECTORS, BCM Fuses: AIR BAG, CRUISE, and EPS
SIR Caution for Zoning
Data Link Connector (DLC) Schematics
SIR Caution for Zoning
G203