GM Service Manual Online
For 1990-2009 cars only

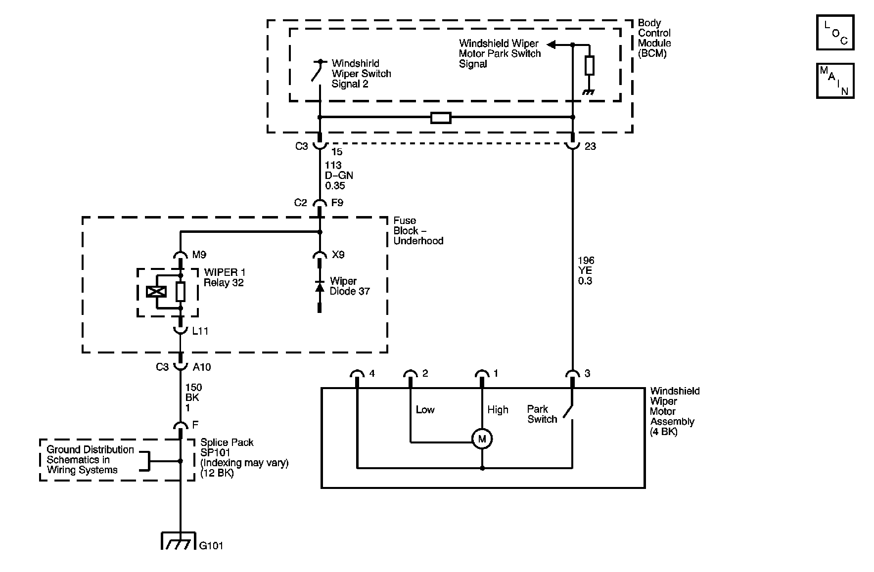
Object Number: 880703  Size: MF
Master Electrical Component List
Wiper/Washer Schematics

Circuit Description

The body control module (BCM) monitors the supply voltage circuit of the Wiper 1 relay. The voltage should be low while the Wiper 1 relay is de-energized. The voltage will be near system voltage when the BCM energizes the Wiper 1 relay. The supply voltage circuit of the Wiper 1 relay is shared with the signal circuit of the windshield wiper motor park switch internally in the BCM. The BCM monitors the signal circuit of the windshield wiper motor park switch to determine if the windshield wiper motor is operating when commanded. The voltage on the signal circuit of the windshield wiper motor park switch should be near system voltage while the wipers are active. This is the result of the windshield wiper motor park switch being open. The voltage is pulled low when wipers are in or return to the Park position. The windshield wiper motor park switch will be closed, pulling the circuit to ground.

Conditions for Running the DTC

    • The ignition is ON.
    • Windshield wiper motor commanded on.

Conditions for Setting the DTCs

The following conditions will cause these DTCs to set:

    • B3715, the signal circuit of the windshield wiper motor park switch has not transition from a high to low state when the windshield wiper motor was commanded on.
    • B3717 or B3719, the BCM detects a low voltage level or open on the supply circuit of the Wiper 1 relay when the relay is energized.
    • B3718, the BCM detects a high voltage level on the supply circuit of the Wiper 1 relay when the relay is energized.

Action Taken When the DTC Sets

The windshield wipers will be disabled until the conditions mentioned above are no longer present.

Conditions for Clearing the DTC

    • This DTC will change from current to history when the fault is no longer present.
    • A history DTC will clear after 100 consecutive ignition cycles if the condition for the malfunction is no longer present.

Test Description

The numbers below refer to the step numbers on the diagnostic table.

  1. Listen for an audible click when the Wiper 1 relay operates. Command both the ON and OFF states. Repeat the commands as necessary.

  2. Verifies that the BCM is providing voltage to the Wiper 1 relay.

Step

Action

Values

Yes

No

Schematic Reference: Wiper/Washer Schematics

Connector End View Reference: Wiper/Washer Connector End Views

1

Did you perform the Wiper/Washer Diagnostic System Check?

--

Go to Step 2

Go to Diagnostic System Check - Wiper/Washer

2

  1. Turn ON the ignition, with the engine OFF.
  2. Operate the windshield wiper/washer switch through all the switch positions.

Does the windshield wiper/washer system operate normally?

--

Go to Testing for Intermittent Conditions and Poor Connections in Wiring Systems

Go to Step 3

3

Are the wipers always on?

--

Go to Step 28

Go to Step 4

4

Operate the windshield wiper/washer switch through all the switch positions.

Do the windshield wipers park correctly?

--

Go to Step 5

Go to Step 8

5

Turn the wiper/washer switch to the High position.

Do the windshield wipers operate?

--

Go to Step 8

Go to Step 6

6

  1. With a scan tool, observe the Wiper Switch State Data parameter in the body control module (BCM) Wiper/Washer data list.
  2. Operate the windshield wiper/washer switch through all the switch positions.

Does the scan tool indicate that Off, Delay 1, Delay 2, Delay 3, and Mist/Hi/Lo is correctly displayed each wiper/washer switch position?

--

Go to Step 10

Go to Step 7

7

  1. Turn OFF the ignition.
  2. Disconnect the harness connector of the wiper/washer switch at the BCM.
  3. Operate the windshield wiper/washer switch through all the switch positions.
  4. Measure the resistance of the windshield wiper switch from the accessory voltage circuit to the signal circuit of the windshield wiper switch.

Is the resistance within the specified range?

560-7900 ohms

Go to Step 19

Go to Step 24

8

  1. With a scan tool, observe the Wiper Park Switch Data parameter from the BCM Wiper/Washer Data list.
  2. Disconnect the harness connector of the windshield wiper motor.

Does the Wiper Park Switch Data parameter display Off?

--

Go to Step 20

Go to Step 9

9

While observing the Wiper Park Switch Data parameter, connect a 3 ampere fused jumper wire from the signal circuit of the windshield wiper motor park switch to good ground.

Does the Wiper Park Switch Data parameter display On?

--

Go to Step 26

Go to Step 21

10

  1. Select from miscellaneous test, the wiper from the BCM output controls.
  2. Place the wiper/washer switch in the Low speed position.
  3. With the scan tool, command the Wiper 1 relay ON and OFF.

Do you hear a click from the Wiper 1 relay in the underhood fuse block, when you command the relay ON and OFF?

--

Go to Step 13

Go to Step 11

11

  1. Turn OFF the ignition.
  2. Disconnect the Wiper 1 relay.
  3. Turn ON the ignition, with the engine OFF.
  4. Connect a test lamp from the supply voltage circuit to the ground circuit of the Wiper 1 relay coil.
  5. Place the wiper/washer switch in the Low speed position.
  6. With the scan tool, command the Wiper 1 relay ON.

Does the test lamp illuminate?

--

Go to Step 25

Go to Step 12

12

  1. Connect a test lamp from the supply voltage circuit of the Wiper 1 relay coil to a good ground.
  2. Place the wiper/washer switch in the Low speed position.
  3. With the scan tool, command the Wiper 1 relay ON.

Does the test lamp illuminate?

--

Go to Step 29

Go to Step 22

13

  1. Turn OFF the ignition.
  2. Disconnect the Wiper 1 relay.
  3. Turn ON the ignition, with the engine OFF.
  4. Connect a test lamp from the battery voltage circuit of the Wiper 1 relay switched input to a good ground.

Does the test lamp illuminate?

--

Go to Step 14

Go to Step 23

14

Connect a 10-ampere fused jumper wire from the Wiper 1 relay switched input to the switched output to voltage circuit of the Wiper 2 relay switched input.

Does the wiper motor operate at low speed?

--

Go to Step 25

Go to Step 15

15

  1. Turn OFF the ignition.
  2. Disconnect the Wiper 2 relay.
  3. Turn ON the ignition, with the engine OFF.
  4. Connect a test lamp from the battery voltage circuit supplied from the Wiper 1 relay to the Wiper 2 relay switched input to a good ground.

Does the test lamp illuminate?

--

Go to Step 16

Go to Step 31

16

Connect a 10-ampere fused jumper wire from the Wiper 2 relay switched input to the relay switched output to the low speed circuit of the windshield wiper motor.

Does the wiper motor operate?

--

Go to Step 25

Go to Step 17

17

  1. Turn OFF the ignition.
  2. Disconnect the harness connector of the wiper motor.
  3. Turn ON the ignition, with the engine OFF.
  4. Connect a test lamp from the low speed circuit to the ground circuit of the wiper motor.

Does the test lamp illuminate?

--

Go to Step 26

Go to Step 18

18

Connect a test lamp from the low speed circuit of the wiper motor to a good ground.

Does the test lamp illuminate?

--

Go to Step 33

Go to Step 32

19

Test the signal circuit of the wiper/washer switch for an open or a short to ground. Refer to Circuit Testing and Wiring Repairs in Wiring Systems.

Did you find and correct the condition?

--

Go to Step 38

Go to Step 27

20

Test the signal circuit of the wiper motor park switch for a short to ground. Refer to Circuit Testing and Wiring Repairs in Wiring Systems.

Did you find and correct the condition?

--

Go to Step 38

Go to Step 27

21

Test the signal circuit of the wiper motor park switch for an open or a short to voltage. Refer to Circuit Testing and Wiring Repairs in Wiring Systems.

Did you find and correct the condition?

--

Go to Step 38

Go to Step 27

22

Test the supply voltage circuit of the Wiper 1 relay coil for an open or a short to ground. Refer to Circuit Testing and Wiring Repairs in Wiring Systems.

Did you find and correct the condition?

--

Go to Step 38

Go to Step 27

23

Test the battery voltage circuit of the Wiper 1 relay switched input for an open or high resistance. Refer to Circuit Testing and Wiring Repairs in Wiring Systems.

Did you find and correct the condition?

--

Go to Step 38

Go to Step 30

24

Inspect for poor connections at the harness connector of the windshield wiper/washer switch. Refer to Testing for Intermittent Conditions and Poor Connections and Connector Repairs in Wiring Systems.

Did you find and correct the condition?

--

Go to Step 38

Go to Step 34

25

Inspect for poor connections at the inoperative wiper relay. Refer to Testing for Intermittent Conditions and Poor Connections and Connector Repairs in Wiring Systems.

Did you find and correct the condition?

--

Go to Step 38

Go to Step 35

26

Inspect for poor connections at the harness connector of the windshield wiper motor. Refer to Testing for Intermittent Conditions and Poor Connections and Connector Repairs in Wiring Systems.

Did you find and correct the condition?

--

Go to Step 38

Go to Step 36

27

Inspect for poor connections at the harness connector of the BCM. Refer to Testing for Intermittent Conditions and Poor Connections and Connector Repairs in Wiring Systems.

Did you find and correct the condition?

--

Go to Step 38

Go to Step 37

28

Repair a short to voltage in the supply voltage circuits of the Wiper 1 and Wiper 2 relay coils. Refer to Wiring Repairs or Connector Repairs in Wiring Systems.

Did you complete the repair?

--

Go to Step 38

--

29

Repair an open or high resistance in the ground circuit of the Wiper 1 relay coil. Refer to Wiring Repairs or Connector Repairs in Wiring Systems.

Did you complete the repair?

--

Go to Step 38

--

30

Repair a short to ground on the low or high speed circuit of the windshield wiper motor. Refer to Wiring Repairs or Connector Repairs in Wiring Systems.

Did you complete the repair?

--

Go to Step 38

--

31

Repair an open or high resistance in the battery voltage circuit of the Wiper 2 relay switched input. Refer to Wiring Repairs or Connector Repairs in Wiring Systems.

Did you complete the repair?

--

Go to Step 38

--

32

Repair an open or high resistance in the low speed circuit of the windshield wiper motor. Refer to Wiring Repairs or Connector Repairs in Wiring Systems.

Did you complete the repair?

--

Go to Step 38

--

33

Repair an open or high resistance in the ground circuit of the windshield wiper motor. Refer to Wiring Repairs or Connector Repairs in Wiring Systems.

Did you complete the repair?

--

Go to Step 38

--

34

Replace the windshield wiper/washer switch. Refer to Windshield Wiper and Washer Switch Replacement .

Did you complete the replacement?

--

Go to Step 38

--

35

Replace the inoperative wiper relay.

Did you complete the replacement?

--

Go to Step 38

--

36

Replace the windshield wiper motor. Refer to Windshield Wiper Motor Replacement .

Did you complete the replacement?

--

Go to Step 38

--

37

Important: Perform the programming or setup procedure for the control module if required.

Replace the BCM. Refer to Body Control Module Replacement in Body Control System.

Did you complete the replacement?

--

Go to Step 38

--

38

  1. Use the scan tool to clear the DTCs.
  2. Operate the vehicle within the Conditions for Running the DTC as specified in the supporting text.

Does the DTC reset?

--

Go to Step 2

System OK