GM Service Manual Online
For 1990-2009 cars only
Makes
🢒
Saturn
🢒
2005
🢒
ION
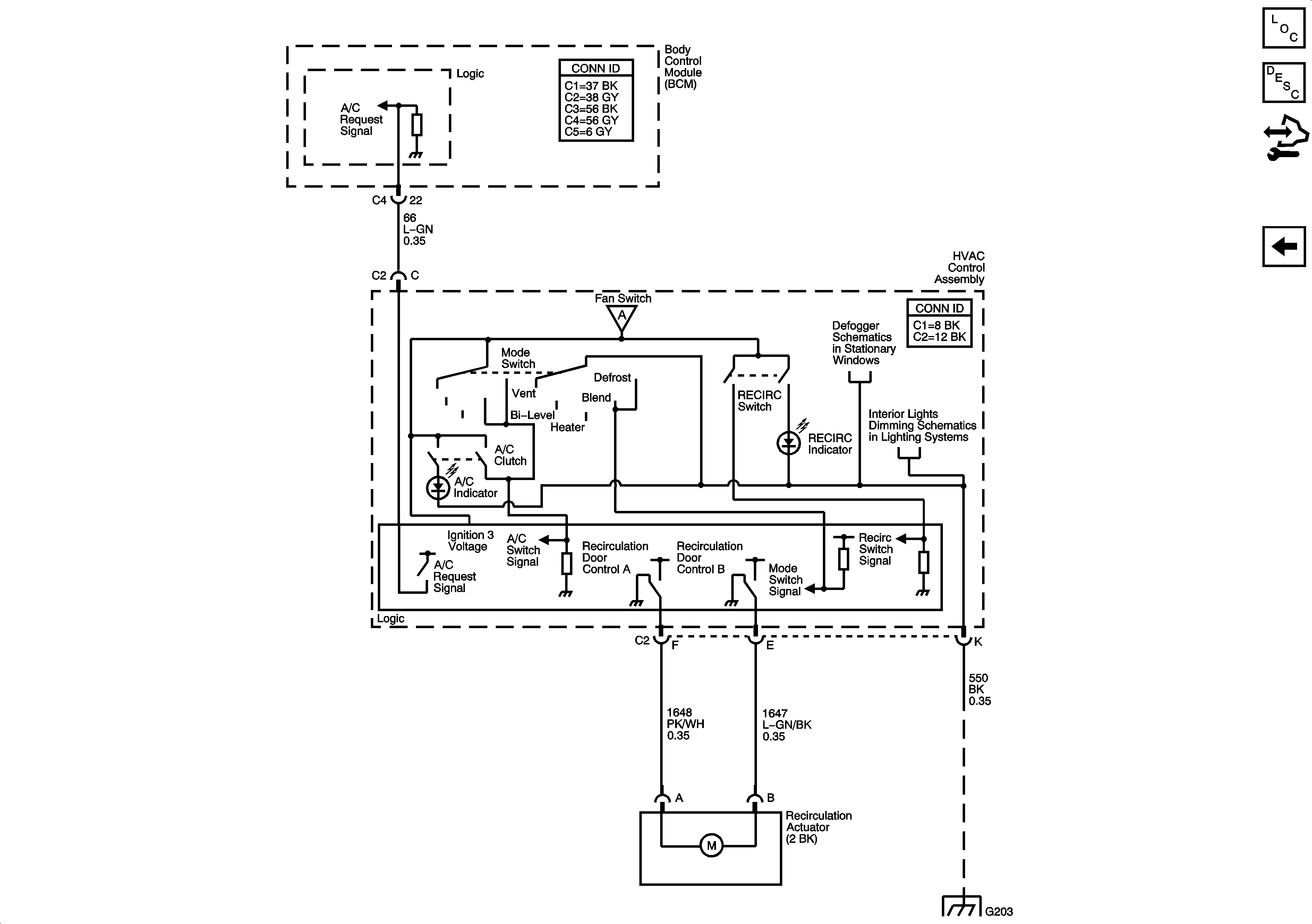
🢒 Air Recirculation Controls - C60
Air Recirculation Controls - C60
Air Recirculation Controls - C60
Master Electrical Component List
Air Delivery Description and Operation
Control Module References
A/C Compressor Controls - C60
Blower Controls
Defogger
Controls and Lamps (1 of 2)
G203