GM Service Manual Online
For 1990-2009 cars only

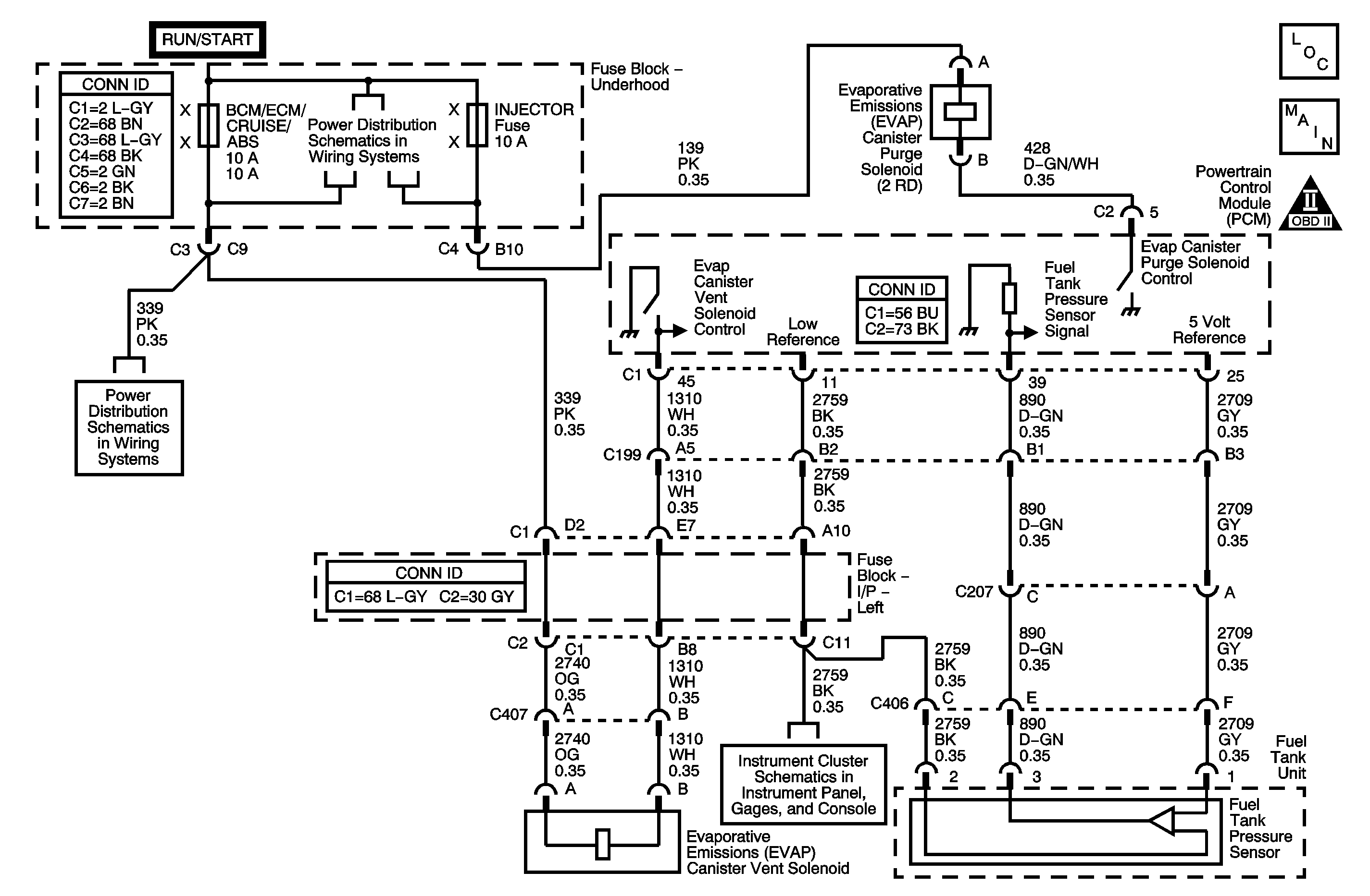
Object Number: 1246333  Size: MF
Engine Controls Component Views
Engine Controls Schematics

System Description

The evaporative emission (EVAP) system is used to store fuel vapors to reduce the amount of unburned fuel from escaping into the atmosphere. The EVAP system consists of the EVAP canister, the fuel tank pressure (FTP) sensor, the EVAP lines and hoses, the EVAP purge solenoid which is normally closed, the EVAP service port, the EVAP vent solenoid which is normally open, the fuel tank, and the powertrain control module (PCM). The PCM monitors the EVAP system for circuit faults in the FTP sensor, the EVAP purge solenoid and the EVAP vent solenoid circuits. The PCM also monitors the EVAP system for small and large leaks. During the DTC P0446 diagnostic, the EVAP purge solenoid is commanded to a fixed duty cycle and the EVAP vent solenoid is commanded ON, closed, in order to build vacuum. Once vacuum is obtained, the EVAP vent solenoid is commanded OFF, open, and the vacuum should decrease rapidly. DTC P0446 sets when the vacuum decay is too slow, indicating a blocked vent system.

Conditions for Running the DTC

    • DTCs P0105, P0107, P0108, P0112, P0113, P0116, P0117, P0118, P0122, P0123, P0125, P0131, P0132, P0133, P0134, P0135, P0452, P0453, P0502, P0503, P0601, P0602, P1621, P1624, P1683 are not set.
    • The EVAP vent solenoid is commanded OFF, open.
    • The EVAP purge solenoid is commanded to open to a fixed duty cycle.
    • The fuel level is between 15-85%.
    • The engine coolant temperature (ECT) and the intake air temperature (IAT) are between 4-30°C (30-86°F) at engine startup.
    • The throttle position (TP) angle is between 10-35%.
    • The DTC P0446 diagnostic is run once, usually for 30 seconds if no faults exist, during the EVAP diagnostic test after the above conditions have been met.

Conditions for Setting the DTC

    • If the FTP sensor voltage is less than 0.70 volts during the DTC P0446 diagnostic test indicating a blocked vent system, DTC P0446 will set.
    • The above condition exists for longer than 1 minute and 40 seconds.

Action Taken When the DTC Sets

    • The control module illuminates the malfunction indicator lamp (MIL) when the diagnostic runs and fails.
    • The control module records the operating conditions at the time the diagnostic fails. The control module stores this information in the Freeze Frame/Failure Records.

Conditions for Clearing the MIL/DTC

    • The control module turns OFF the malfunction indicator lamp (MIL) after 3 consecutive ignition cycles that the diagnostic runs and does not fail.
    • A current DTC, Last Test Failed, clears when the diagnostic runs and passes.
    • A history DTC clears after 40 consecutive warm-up cycles, if no failures are reported by this or any other emission related diagnostic.
    • Clear the MIL and the DTC with a scan tool.

Diagnostic Aids

    • A short to ground causing the EVAP vent solenoid ON will cause the vent valve to close. This will cause DTC P0446 to set.
    • The PCM uses the FTP sensor to detect the amount of vacuum pulled on the EVAP system during the leak diagnostic tests. Ensure that the fuel pressure sensor is not skewed by verifying the FTP sensor on the scan tool is between 2.35-2.85 volts with the ignition ON and the fuel cap removed.
    • Inspect the following for causes of a blocked vent system:
       - The EVAP vent solenoid blocked or a stuck valve
       - A vent hose plugged, kinked, or pinched
       - The EVAP canister restricted

Step

Action

Values

Yes

No

Schematic Reference: Evaporative Emissions Hose Routing Diagram and Engine Controls Schematics

Connect End View Reference: Powertrain Control Module Connector End Views or Engine Controls Connector End Views

1

Did you perform the Diagnostic System Check-Engine Controls?

--

Go to Step 2

Go to Diagnostic System Check - Engine Controls

2

Inspect the evaporative emission (EVAP) system for the following conditions:

    • A damaged EVAP vent solenoid--Refer to Evaporative Emission Canister Vent Solenoid Valve Replacement .
    • A pinched EVAP vent hose
    • A damaged EVAP canister--Refer to Evaporative Emission Canister Replacement .

Did you find and correct the condition?

--

Go to Step 17

Go to Step 3

3

Command the EVAP vent solenoid ON and OFF with a scan tool.

Do you hear or feel the EVAP vent solenoid click when commanded ON and OFF?

--

Go to Step 4

Go to Step 8

4

  1. Turn OFF the ignition.
  2. Disconnect the EVAP purge line from the EVAP purge solenoid.
  3. Turn ON the ignition, with the engine OFF.

Is the Fuel Tank Pressure Sensor parameter within the specified range?

2.35-2.85 V

Go to Step 5

Go to Step 10

5

Important: Do not exceed the specified value in this step. Exceeding the specified value may produce incorrect test results.

  1. Turn OFF the ignition.
  2. Connect the EVAP purge pipe.
  3. Connect the J 41413-200 (J 41413-100) Evaporative Emissions System Tester (EEST) power supply clips to a known good 12-volt source.
  4. Install the J 41415-40 Fuel Fill Cap Adapter to the fuel fill pipe.
  5. Connect the fuel fill cap to the J 41415-40 .
  6. Connect the J 41413-200 (J 41413-100) nitrogen/smoke supply hose to the J 41415-40 .
  7. Turn ON the ignition, with the engine OFF.
  8. Command the EVAP vent solenoid closed with a scan tool.
  9. Turn the nitrogen/smoke valve on the J 41413-200 (J 41413-100) control panel to NITROGEN.
  10. Use the remote switch to pressurize the EVAP system to the first specified value; on the gage of the J 41413-200 (J 41413-100).
  11. Observe the Fuel Tank Pressure Sensor parameter with a scan tool.
  12. Command the EVAP vent solenoid open with a scan tool.

Is the Fuel Tank Pressure Sensor parameter within the second specified value?

5 in H2O

2.35-2.85 V

Go to Diagnostic Aids

Go to Step 6

6

Disconnect the EVAP vent hose from the EVAP vent solenoid.

Is the Fuel Tank Pressure Sensor parameter within the specified value?

2.35-2.85 V

Go to Step 13

Go to Step 7

7

Disconnect the EVAP vent hose from the EVAP canister.

Is the Fuel Tank Pressure Sensor parameter less than the specified value?

2.35-2.85 V

Go to Step 12

Go to Step 14

8

  1. Disconnect the EVAP vent solenoid.
  2. Probe the control circuit of the EVAP vent solenoid with a test lamp that is connected to battery voltage. Refer to Probing Electrical Connectors in Wiring Systems.

Does the test lamp illuminate?

--

Go to Step 9

Go to Step 13

9

Test the EVAP vent solenoid control circuit for a short to ground. Refer to Testing for Short to Ground and Wiring Repairs in Wiring Systems.

Did you find and correct the condition?

--

Go to Step 17

Go to Step 11

10

Test for an intermittent and for a poor connection at the fuel tank pressure (FTP) sensor. Refer to Testing for Intermittent Conditions and Poor Connections and Connector Repairs in Wiring Systems.

Did you find and correct the condition?

--

Go to Step 17

Go to Step 15

11

Test for an intermittent and for a poor connection at the control module. Refer to Testing for Intermittent Conditions and Poor Connections and Connector Repairs in Wiring Systems.

Did you find and correct the condition?

--

Go to Step 17

Go to Step 16

12

Repair the pinched or restricted EVAP vent hose.

Did you complete the repair?

--

Go to Step 17

--

13

Replace the EVAP vent solenoid. Refer to Evaporative Emission Canister Vent Solenoid Valve Replacement .

Did you complete the replacement?

--

Go to Step 17

--

14

Replace the EVAP canister. Refer to Evaporative Emission Canister Replacement .

Did you complete the replacement?

--

Go to Step 17

--

15

Replace the FTP sensor. Refer to Fuel Tank Pressure Sensor Replacement .

Did you complete the replacement?

--

Go to Step 17

--

16

Replace the control module. Refer to Powertrain Control Module Replacement .

Did you complete the replacement?

--

Go to Step 17

--

17

Important: Do not exceed the specified value in this step. Exceeding the specified value may produce incorrect test results.

  1. Turn OFF the ignition.
  2. Connect all disconnected components.
  3. Connect the J 41413-200 (J 41413-100) to the fuel fill pipe.
  4. Turn ON the ignition, with the engine OFF
  5. Command the EVAP vent solenoid closed with a scan tool.
  6. Turn the nitrogen/smoke valve on the J 41413-200 (J 41413-100) control panel to NITROGEN.
  7. Use the remote switch to pressurize the EVAP system to the first specified value; on the gage of the J 41413-200 (J 41413-100).
  8. Observe the Fuel Tank Pressure Sensor parameter with a scan tool.
  9. Command the EVAP vent solenoid open with a scan tool.

Is the Fuel Tank Pressure Sensor parameter within the second specified value?

5 in H2O

2.35-2.85 V

Go to Step 18

Go to Step 2

18

Observe the Capture Info with a scan tool.

Are there any DTCs that have not been diagnosed?

--

Go to Diagnostic Trouble Code (DTC) List

System OK