GM Service Manual Online
For 1990-2009 cars only

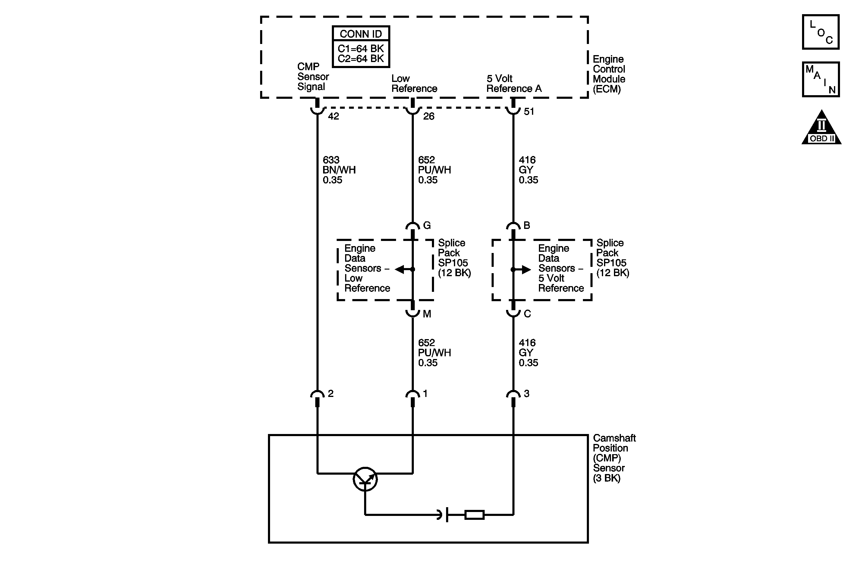
Object Number: 1254432  Size: MF
Engine Controls Component Views
Engine Controls Schematics

Circuit Description

The camshaft position (CMP) sensor is a hall effect switching device that works in conjunction with a single tooth reluctor wheel used to determine the position of the bank 2 exhaust camshaft. The engine control module (ECM) expects the CMP sensor signal to be low, 0 volts, as the single tooth in the reluctor wheel passes the sensor, and high, 12 volts, during the remainder of the reluctor wheel rotation. The ECM supplies a 12-volt pull up voltage on the CMP sensor signal circuit. The ECM expects to see one transition from high to low every two crankshaft revolutions. This signal, when combined with the crankshaft position (CKP) sensor signal, enables the ECM to properly synchronize ignition timing, fuel delivery, and knock control. As long as the CKP signal is available, the engine can start and run. The ECM will default to a non-sequential fuel injector operation even if there is no CMP sensor signal. If the ECM detects continuously low signal transitions within a certain number of crankshaft revolutions, DTC P0342 sets.

The CMP sensor has the following circuits:

    • The ignition 1 voltage circuit
    • The low reference circuit
    • The CMP sensor signal circuit

Conditions for Running the DTC

The engine is running.

Conditions for Setting the DTC

The CMP sensor signal is continuously low for eight or more crankshaft revolutions while the engine speed is more than 20 RPM.

Action Taken When the DTC Sets

    • The control module illuminates the malfunction indicator lamp (MIL) on the second consecutive ignition cycle that the diagnostic runs and fails.
    • The control module records the operating conditions at the time the diagnostic fails. The first time the diagnostic fails, the control module stores this information in the Failure Records. If the diagnostic reports a failure on the second consecutive ignition cycle, the control module records the operating conditions at the time of the failure. The control module writes the operating conditions to the Freeze Frame and updates the Failure Records.

Conditions for Clearing the MIL/DTC

    • The control module turns OFF the malfunction indicator lamp (MIL) after 3 consecutive ignition cycles that the diagnostic runs and does not fail.
    • A current DTC, Last Test Failed, clears when the diagnostic runs and passes.
    • A history DTC clears after 40 consecutive warm-up cycles, if no failures are reported by this or any other emission related diagnostic.
    • Clear the MIL and the DTC with a scan tool.

Diagnostic Aids

    • The following conditions may cause this DTC to set:
       - Camshaft reluctor wheel damage
       - Incorrect sensor installation
       - The sensor coming in contact with the reluctor wheel
       - Excessive air gap between the reluctor wheel and the sensor magnet
       - A cracked or damaged sensor
       - Foreign material passing between the sensor and the reluctor wheel
    • The CMP sensor low reference circuit is shared with the mass air flow (MAF) sensor and the engine coolant temperature (ECT) sensor.
    • If an intermittent condition exists, refer to Intermittent Conditions .

Test Description

The numbers below refer to the step numbers on the diagnostic table.

  1. This step verifies that the fault is present.

  2. This step tests the CMP sensor signal circuit. Applying a ground causes the CMP signal Active Counter to increment when its touched if the circuit and the ECM are operating properly.

Step

Action

Values

Yes

No

Schematic Reference Engine Controls Schematics

Connector End View Reference: Engine Control Module Connector End Views or Engine Controls Connector End Views

1

Did you perform the Diagnostic System Check-Engine Controls?

--

Go to Step 2

Go to Diagnostic System Check - Engine Controls

2

  1. Start the engine.
  2. Monitor the CMP Active Counter parameter with the scan tool.

Does the CMP Active Counter increment?

--

Go to Step 3

Go to Step 4

3

  1. Observe the Freeze Frame/Failure Records for this DTC.
  2. Turn OFF the ignition for 30 seconds.
  3. Start the engine.
  4. Operate the vehicle within the Conditions for Running the DTC. You may also operate the vehicle within the conditions that you observed from the Freeze Frame/Failure Records.

Did the DTC fail this ignition?

--

Go to Step 4

Go to Diagnostic Aids

4

  1. Turn OFF the ignition.
  2. Disconnect the camshaft position (CMP) sensor.
  3. Turn ON the ignition, with the engine OFF.
  4. Probe the ignition 1 voltage circuit of the CMP sensor with a test lamp that is connected to a good ground. Refer to Probing Electrical Connectors in Wiring Systems.

Does the test lamp illuminate?

 

Go to Step 5

Go to Step 6

5

  1. Disconnect the CMP sensor.
  2. Momentarily and repeatedly probe the CMP sensor signal circuit at the CMP harness connector with a test lamp connected to a good ground.

Does the CMP Active Counter increment each time the test lamp contacts the circuit?

--

Go to Step 8

Go to Step 7

6

Test the ignition 1 voltage circuit for an open or for high resistance. Refer to Circuit Testing and Wiring Repairs in Wiring Systems.

Did you find and correct the condition?

--

Go to Step 14

Go to Step 9

7

Important:: Disconnecting the engine control module (ECM) may remove the short from the circuit.

Test the CMP sensor signal circuit for a short to ground. Refer to Circuit Testing and Wiring Repairs in Wiring Systems.

Did you find and correct the condition?

--

Go to Step 14

Go to Step 9

8

Test for an intermittent and for a poor connection at the CMP sensor. Refer to Testing for Intermittent Conditions and Poor Connections and Connector Repairs in Wiring Systems.

Did you find and correct the condition?

--

Go to Step 14

Go to Step 10

9

Test for an intermittent and for a poor connection at the ECM. Refer to Testing for Intermittent Conditions and Poor Connections and Connector Repairs in Wiring Systems.

Did you find and correct the condition?

--

Go to Step 14

Go to Step 13

10

  1. Remove the CMP sensor. Refer to Camshaft Position Sensor Replacement .
  2. Inspect the sensor for signs of physical damage.

Did you find and correct the condition?

--

Go to Step 14

Go to Step 11

11

  1. Inspect the reluctor wheel for damage or looseness. Refer to Diagnostic Aids.
  2. If you find damage to the reluctor wheel, refer to Camshaft Replacement - Left Side in Engine Mechanical.

Did you find and correct the condition?

--

Go to Step 14

Go to Step 12

12

Replace the CMP sensor. Refer to Camshaft Position Sensor Replacement .

Did you complete the replacement?

--

Go to Step 14

--

13

Replace the ECM. Refer to Engine Control Module Replacement .

Did you complete the replacement?

--

Go to Step 14

--

14

  1. Clear the DTCs with a scan tool.
  2. Turn OFF the ignition for 30 seconds.
  3. Start the engine.
  4. Operate the vehicle within the Conditions for Running the DTC. You may also operate the vehicle within the conditions that you observed from the Freeze Frame/Failure Records.

Did the DTC fail this ignition?

--

Go to Step 2

Go to Step 15

15

Observe the Capture Info with a scan tool.

Are there any DTCs that have not been diagnosed?

--

Go to Diagnostic Trouble Code (DTC) List

System OK