GM Service Manual Online
For 1990-2009 cars only

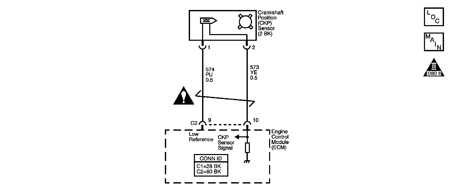
Object Number: 891263  Size: SF

Circuit Description

The crankshaft position (CKP) system variation learn feature is used to calculate reference period errors caused by slight tolerance variations in the crankshaft, and the CKP sensor. The calculated error allows the engine control module (ECM) to accurately compensate for reference period variations. This enhances the ability of the ECM to detect misfire events over a wider range of engine speed and load.

The ECM stores the CKP system variation values after a learn procedure has been performed. If the actual crankshaft position variation is not within the CKP system variation compensating values stored in the ECM, DTC P0300 may set. If the ECM detects that the CKP system variation values are not stored in the ECM memory, DTC P1336 sets.

Conditions for Running the DTC

    • DTCs P0336, P0340, P0341 are not set.
    • The engine coolant temperature (ECT) is more than 70°C (158°F).
    • The A/C is OFF.
    • The brake is applied.
    • The transmission is in Park or Neutral.
    • The vehicle speed equals 0 km/h (0 mph).

Conditions for Setting the DTC

The CKP system variation values are not stored in the ECM memory.

Action Taken When the DTC Sets

    • The control module illuminates the malfunction indicator lamp (MIL) when the diagnostic runs and fails.
    • The control module records the operating conditions at the time the diagnostic fails. The control module stores this information in the Freeze Frame/Failure Records.

Conditions for Clearing the MIL/DTC

    • The control module turns OFF the malfunction indicator lamp (MIL) after 3 consecutive ignition cycles that the diagnostic runs and does not fail.
    • A current DTC, Last Test Failed, clears when the diagnostic runs and passes.
    • A history DTC clears after 40 consecutive warm-up cycles, if no failures are reported by this or any other emission related diagnostic.
    • Clear the MIL and the DTC with a scan tool.

Step

Action

Yes

No

Schematic Reference: Engine Controls Schematics

Connector End View Reference: Engine Controls Connector End Views or Engine Control Module Connector End Views

1

Did you perform the Diagnostic System Check-Engine Controls?

Go to Step 2

Go to Diagnostic System Check - Engine Controls

2

Perform the CKP system variation learn procedure. Refer to Crankshaft Position System Variation Learn .

Does the scan tool display Learned This Ignition?

Go to Step 4

Go to Step 3

3

If the CKP system variation learn procedure cannot be performed successfully, inspect for the following conditions:

    • Any worn crankshaft main bearings
    • A damaged reluctor wheel
    • Excessive crankshaft runout
    • A damaged crankshaft

Refer to Crankshaft and Bearing Cleaning and Inspection in Engine Mechanical.

    • Electromagnetic interference (EMI) in the signal circuit of the CKP sensor
    • The ignition switch is in the ON position until the battery is drained
    • An ECM power disconnect with the ignition ON may erase the stored value and set the DTC P1336
    • Any debris between the CKP sensor and the reluctor wheel

Did you complete the inspection?

Go to Step 4

--

4

  1. Clear the DTCs with a scan tool.
  2. Turn OFF the ignition for 30 seconds.
  3. Start the engine.
  4. Operate the vehicle within the Conditions for Running the DTC. You may also operate the vehicle within the conditions that you observed from the Freeze Frame/Failure Records.

Did the DTC fail this ignition?

Go to Step 2

Go to Step 5

5

Observe the Capture Info with a scan tool.

Are there any DTCs that have not been diagnosed?

Go to Diagnostic Trouble Code (DTC) List

System OK