GM Service Manual Online
For 1990-2009 cars only

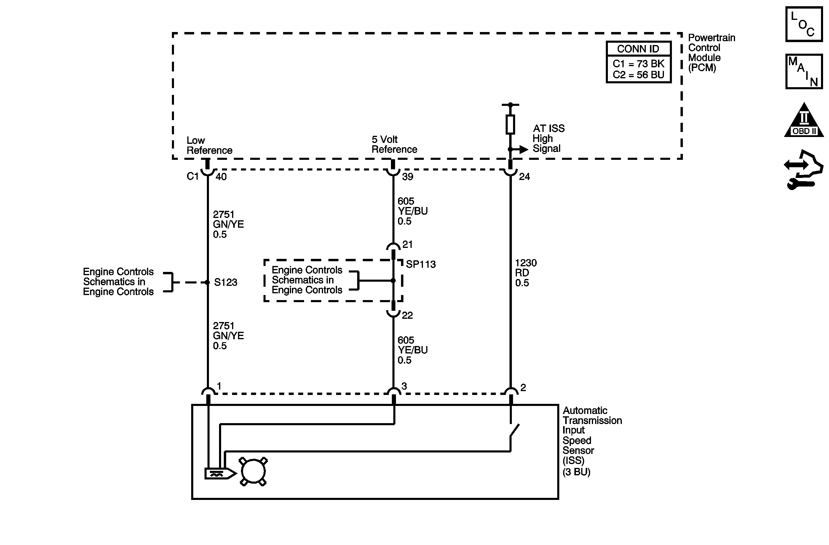
Object Number: 1466935  Size: MF
Master Electrical Component List
Automatic Transmission Controls Schematics
OBD II Symbol Description Notice
Control Module References

Circuit Description

The automatic transmission input shaft speed (AT ISS) sensor is a three-wire magnetic pick-up sensor that is mounted externally to the transmission. The AT ISS utilizes the main idler gear teeth, located on the mainshaft, to generate a voltage signal of varying frequency that corresponds to the rotational speed of the output shaft. The AT ISS signal is sent to the powertrain control module (PCM) and is used to calculate the vehicle speed. Simultaneously, the automatic transmission output speed shaft (AT OSS) sensor signal is used to calculate the vehicle speed. The PCM compares the vehicle speed calculated from both speed sensors and uses this comparison for diagnosis of the speed sensors.

If the PCM detects the OSS calculated vehicle speed is 6 times or greater than the ISS calculated vehicle speed, DTC P0716 sets. DTC P0716 is a type A DTC.

DTC Descriptor

This diagnostic procedure supports the following DTC:

DTC P0716 Input Speed Sensor Performance

Conditions for Running the DTC

    • No VSS DTCs P0501 or P0502.
    • No TR Switch DTCs P0705 or P0706.
    • No ISS DTC P0717.
    • No Clutch PC Solenoid 1 DTCs P0962 or P0963.
    • No Clutch PC Solenoid 2 DTCs P0966 or P0967.
    • No SS 1 DTCs P0973 or P0974.
    • No SS 2 DTCs P0976 or P0977.
    • No SS 3 DTCs P0979 or P0980.
    • No TCC PC Solenoid DTCs P2763 or P2764.
    • No TCC Enable Solenoid DTCs P2769 or P2770.
    • The system voltage is 11 volts or greater.
    • The vehicle speed is 20 km/h (13 mph) or greater.
    • The transmission is not shifting.

Conditions for Setting the DTC

The ratio of the vehicle speed calculated from the OSS signal, divided by the vehicle speed calculated from the ISS signal is 6.0 or greater for 10 seconds.

Action Taken When the DTC Sets

    • The PCM illuminates the malfunction indicator lamp (MIL).
    • The PCM limits the transmission shift to 2nd and 3rd gears.
    • The PCM records the operating conditions when the Conditions for Setting the DTC are met. The PCM stores this information as Freeze Frame and Failure Records.
    • The PCM stores DTC P0716 in PCM history.

Conditions for Clearing the MIL/DTC

    • The PCM turns OFF the MIL during the third consecutive trip in which the diagnostic test runs and passes.
    • A scan tool can clear the MIL/DTC.
    • The PCM clears the DTC from PCM history if the vehicle completes 40 warm-up cycles without an emission related diagnostic fault occurring.

Diagnostic Aids

    • Inspect the connectors at the PCM, the AT ISS, and all other circuit connecting points for an intermittent condition. Refer to Testing for Intermittent Conditions and Poor Connections in Wiring Systems.
    • Inspect the circuit wiring for an intermittent condition. Refer to Testing for Electrical Intermittents in Wiring Systems.
    • Inspect for a disconnected AT ISS connector.
    • Inspect for an open or shorted AT ISS wire.
    • Inspect for a faulty AT ISS.
    • Inspect for an internal fault of the PCM.

Step

Action

Values

Yes

No

1

Did you perform the Diagnostic System Check - Vehicle?

--

Go to Step 2

Go to Diagnostic System Check - Vehicle in Vehicle DTC Information

2

  1. Install a scan tool.
  2. Turn ON the ignition with the engine OFF.
  3. Important: Before clearing the DTCs, use the scan tool in order to record the Freeze Frame and Failure Records for reference. The Clear Info function will erase the data.

  4. Record the DTC Freeze Frame and Failure Records.
  5. Clear the DTCs.
  6. Start and idle the engine.
  7. Monitor the Transmission ISS parameter on the scan tool.

Does the scan tool indicate a Transmission ISS parameter increase while the engine speed increases?

--

Go to Diagnostic System Check - Vehicle in Vehicle DTC Information

Go to Step 3

3

  1. Turn OFF the ignition.
  2. Disconnect the AT ISS.
  3. Turn the ignition ON, with the engine OFF.
  4. Using the DMM, measure the voltage of the AT ISS 5 volt reference circuit to ground.

Does the voltage measure near the specified value?

5 V

Go to Step 4

Go to Step 7

4

Measure the voltage from the AT ISS 5 volt reference circuit to the AT ISS low reference circuit.

Does the voltage measure near the specified value?

5 V

Go to Step 5

Go to Step 8

5

Measure the voltage from the ISS high signal circuit to the ISS low reference circuit.

Does the voltage measure near the specified value?

5 V

Go to Step 9

Go to Step 6

6

Test the AT ISS high signal circuit for the following conditions:

    • An open
    • A short to ground
    • A short to voltage

Refer to Circuit Testing and Wiring Repairs in Wiring Systems.

Did you find and correct the condition?

--

Go to Step 12

Go to Step 11

7

Important: The condition that affects this circuit may exist in other connecting branches of the circuit. Refer to Power Distribution Schematics in Wiring Systems for complete circuit distribution.

Test the AT ISS 5 volt reference circuit for the following conditions:

    • An open
    • A short to ground
    • A short to voltage

Refer to Circuit Testing and Wiring Repairs in Wiring Systems.

Did you find and correct the condition?

--

Go to Step 12

Go to Step 11

8

Test the AT ISS low reference circuit for an open or a short to voltage. Refer to Circuit Testing and Wiring Repairs in Wiring Systems.

Did you find and correct the condition?

--

Go to Step 12

Go to Step 11

9

  1. Remove the AT ISS sensor. Refer to Input Speed Sensor Replacement .
  2. Inspect the AT ISS and the transmission for the following conditions:
  3. • An incorrect AT ISS
    • A damaged AT ISS
    • Incorrect AT ISS installation
    • AT ISS rotor damage
  4. Repair any of the above conditions as necessary.

Did you find and correct the condition?

--

Go to Step 12

Go to Step 10

10

Replace the AT ISS. Refer to Input Speed Sensor Replacement .

Did you complete the replacement?

--

Go to Step 12

--

11

Replace the PCM. Refer to Control Module References in Computer/Integrating Systems for replacement, setup, and programming.

Did you complete the replacement?

--

Go to Step 12

--

12

Perform the following procedure In order to verify the repair:

  1. Select DTC.
  2. Select Clear Info.
  3. Drive the vehicle.
  4. Ensure the vehicle speed is greater than 20 km/h (13 mph) for at least 10 seconds.
  5. Select specific DTC.
  6. Enter DTC P0716.

Has the test run and passed?

--

Go to Step 13

Go to Step 2

13

With the scan tool, observe the stored information, capture info and DTC info.

Does the scan tool display any DTCs that you have not diagnosed?

--

Go to Diagnostic Trouble Code (DTC) List - Vehicle in Vehicle DTC Information

System OK