GM Service Manual Online
For 1990-2009 cars only

DTC P0742 Non-Hybrid


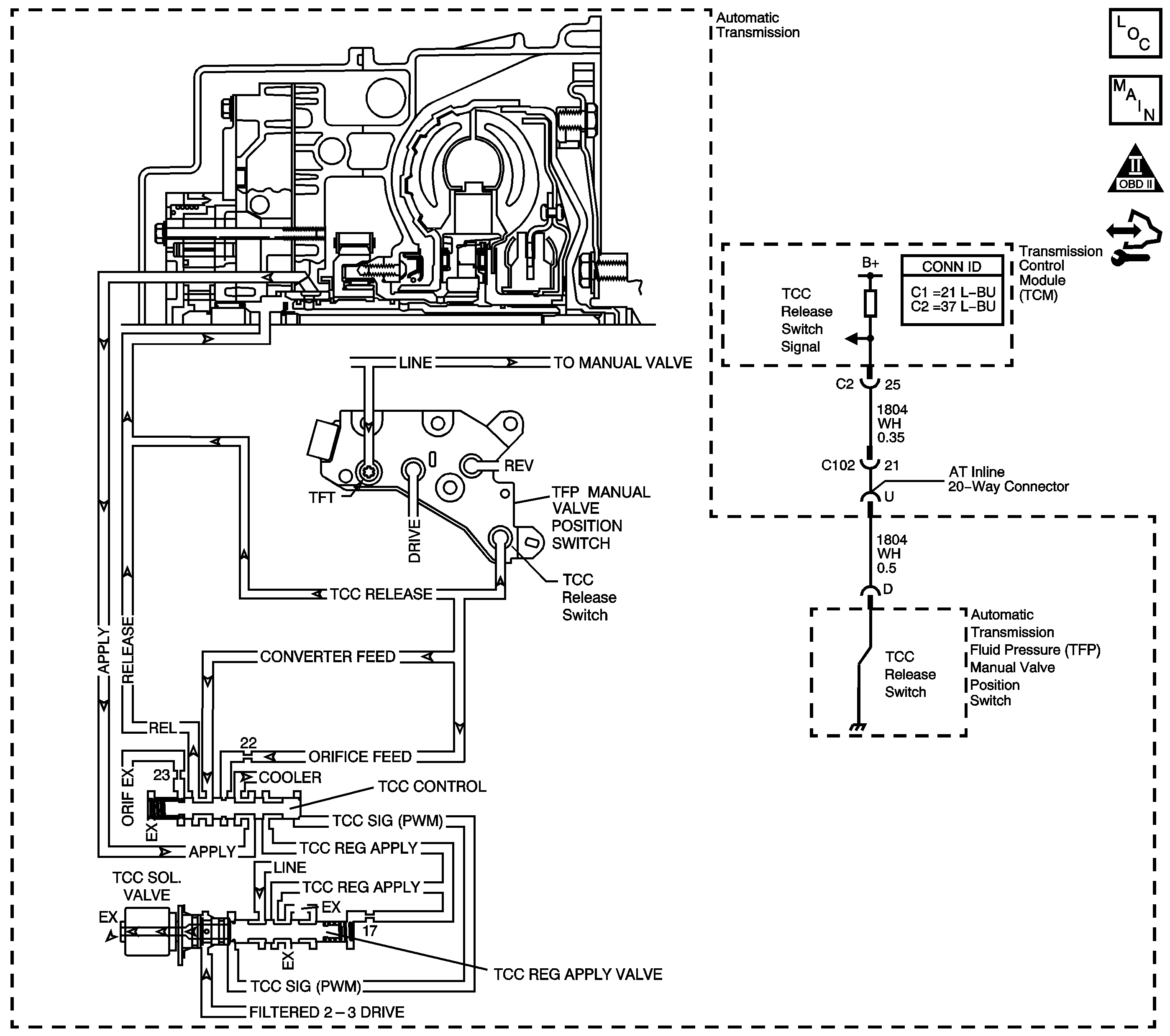
Object Number: 1842085  Size: LF
Master Electrical Component List
Automatic Transmission Controls Schematics
OBD II Symbol Description Notice
Control Module References

Circuit Description

The torque converter clutch (TCC) solenoid valve is a pulse width modulation (PWM) solenoid. When vehicle operating conditions are appropriate for TCC application, the transmission control module (TCM) begins the TCC duty cycle at approximately 42 percent. The TCM then increases the duty cycle up to 90 percent, in order to achieve full TCC-apply pressure.

When the TCC PWM solenoid valve is de-energized, the solenoid blocks filtered 2-3 drive fluid, and allows TCC signal fluid to exhaust. When energized, the solenoid modulates fluid into the TCC signal fluid circuit. When fully energized, modulation stops, and the solenoid blocks both 2-3 drive fluid and TCC signal fluid exhaust.

The TCC release switch is part of the automatic transmission fluid pressure (TFP) manual valve position switch. The TFP manual valve position switch is attached to the control valve body.

The TCC release switch is a normally-closed switch. The switch signals the TCM that the TCC is released. Torque converter release fluid pressure acts on the switch contact, opening the signal circuit. When the voltage on the circuit is high, the TCM recognizes that the TCC is no longer engaged.

When the TCM detects that the TCC release switch is closed when the TCC is commanded OFF, DTC P0742 sets. DTC P0742 is a type B DTC.

DTC Descriptor

This diagnostic procedure supports the following DTC:

DTC P0742 Torque Converter Clutch (TCC) System - Stuck On

Conditions for Running the DTC

    • No MAP DTCs P0107 or P0108.
    • No TP DTCs P0120 or P0220.
    • No TCC release switch DTC P1887.
    • No TCC electrical DTC P2761.
    • The engine is running for 5 seconds and not in fuel cut off.
    • The transmission fluid temperature (TFT) is 20-130°C (68-266°F).
    • The TP angle is between 8 and 90 percent.
    • The engine torque is greater than 50 N·m (37 lb ft).
    • The TCC is commanded OFF.
    • The gear ratio is 0.63:1 to 3.16:1.
    • The vehicle speed is greater than 16 km/h (10 mph).
    • The time since the last range change is greater than 6 seconds.

Conditions for Setting the DTC

The TCC release switch is closed, release fluid pressure not present, for 8 seconds, 2 times during the same trip.

Action Taken When the DTC Sets

    • The TCM requests the engine control module (ECM) to illuminate the malfunction indicator lamp (MIL) during the second consecutive trip in which the Conditions for Setting the DTC are met.
    • The TCM commands maximum line pressure.
    • The TCM commands the TCC ON in 2nd, 3rd, and 4th.
    • The TCM freezes transmission adaptive functions.
    • The ECM records the operating conditions when the Conditions for Setting the DTC are met. The ECM stores this information as Freeze Frame and Failure Records.
    • The TCM records the operating conditions when the Conditions for Setting the DTC are met. The TCM stores this information as Failure Records.
    • The TCM stores DTC P0742 in TCM history during the second consecutive trip in which the Conditions for Setting the DTC are met.

Conditions for Clearing the MIL/DTC

    • The ECM turns OFF the MIL after the third consecutive drive trip in which the TCM does not send a MIL illumination request.
    • A scan tool can clear the MIL/DTC.
    • The TCM clears the DTC from TCM history if the vehicle completes 40 warm-up cycles without an emission-related diagnostic fault occurring.
    • The TCM cancels the DTC default actions when the ignition switch is OFF long enough in order to power down the TCM.

Diagnostic Aids

    • Rapid fluctuation in line pressure could set DTC P0742.
    • Inspect for a pressure regulator condition.
    • Inspect for abnormal high or low line pressure.
    • Inspect the connections at the TCM, the TFP manual valve position switch and all other circuit connecting points for an intermittent condition. Refer to Testing for Intermittent Conditions and Poor Connections.
    • Inspect the circuit wiring for an intermittent condition. Refer to Testing for Electrical Intermittents.
    • The customer may notice an engine stalling condition.
    • It is possible for an internal TCM failure which may not allow sufficient current to operate the solenoids. Verify TCM functionality by commanding the suspected solenoid ON/OFF using the scan tool and listen for a click.

Test Description

The numbers below refer to the step numbers on the diagnostic table.

  1. This step tests for a TCC release switch status change when the engine is running. If TCC release oil is present, the switch should be open.

  2. If you disconnect the AT inline 20-way connector, the TCM should recognize an open TCC release switch. This indicates the wiring from the AT inline 20-way connector to the TCM is good.

  3. This step ensures that the TCC release switch is in proper operating condition.

  4. This step tests the TCC circuit for a mechanical or hydraulic condition.

Step

Action

Yes

No

1

Did you perform the Diagnostic System Check - Vehicle?

Go to Step 2

Go to Diagnostic System Check - Vehicle

2

  1. Install a scan tool.
  2. Turn ON the ignition, with the engine OFF.
  3. Important: Before clearing the DTC, use the scan tool in order to record the Freeze Frame and Failure Records. Using the Clear Info function erases the Freeze Frame and Failure Records from both the ECM and the TCM.

  4. Record the DTC Freeze Frame and Failure Records.
  5. Clear the DTC.
  6. Select TCC Release Pressure on the scan tool.

Does the scan tool indicate TCC release pressure is present?

Go to Diagnostic Aids

Go to Step 3

3

Start the engine.

Does the scan tool indicate TCC release pressure is present?

Go to Step 8

Go to Step 4

4

  1. Turn OFF the ignition.
  2. Disconnect the AT inline 20-way connector. Additional DTCs may set.
  3. Turn ON the ignition, with the engine OFF.

Does the scan tool indicate TCC release pressure is present?

Go to Step 6

Go to Step 5

5

Test the signal circuit of the TCC release switch for a short to ground between the TCM connector C2 and the AT inline 20-way connector. Refer to Testing for Short to Ground and Wiring Repairs.

Did you find and correct the condition?

Go to Step 12

Go to Step 11

6

Test the signal circuit of the TCC release switch for a short to ground between the AT inline 20-way connector and the TFP manual valve position switch. Refer to Testing for Short to Ground and Wiring Repairs.

Did you find the condition?

Go to Step 10

Go to Step 7

7

  1. Remove the TFP manual valve position switch.
  2. Inspect the TCC release switch for the following conditions:
  3. • A damaged or leaking seal
    • Sediment or debris in the switch
    • Damaged switch contacts
    • Stuck switch contacts

Did you find a condition?

Go to Step 9

Go to Step 8

8

  1. Inspect for the following conditions:
  2. • The TCC PWM solenoid valve for the fluid exhaust being restricted
    • The TCC regulated apply valve for being stuck in the TCC apply position
    • The TCC control valve for being stuck in the TCC apply position
    • The pressure regulator valve for being stuck
    • The TCC fluid circuits for leaks
  3. Repair any of the above conditions as necessary. Refer to Control Valve Body Disassemble.

Did you complete the repair?

Go to Step 12

--

9

Replace the TFP manual valve position switch. Refer to Transmission Fluid Pressure Manual Valve Position Switch Replacement.

Did you complete the replacement?

Go to Step 12

--

10

Replace the automatic transmission wiring harness. Refer to Wiring Harness Replacement.

Did you complete the replacement?

Go to Step 12

--

11

Replace the TCM. Refer to Control Module References for replacement, setup, and programming.

Did you complete the replacement?

Go to Step 12

--

12

Perform the following procedure in order to verify the repair:

  1. Select DTC.
  2. Select Clear Info.
  3. Operate the vehicle under the following conditions:
  4. • Start the engine.
    • TCC release pressure must be present for 3 seconds.
  5. Select Specific DTC.
  6. Enter DTC P0742.

Has the test run and passed?

Go to Step 13

Go to Step 2

13

With the scan tool, observe the stored information, capture info and DTC info.

Does the scan tool display any DTCs that you have not diagnosed?

Go to Diagnostic Trouble Code (DTC) List - Vehicle

System OK

DTC P0742 Hybrid


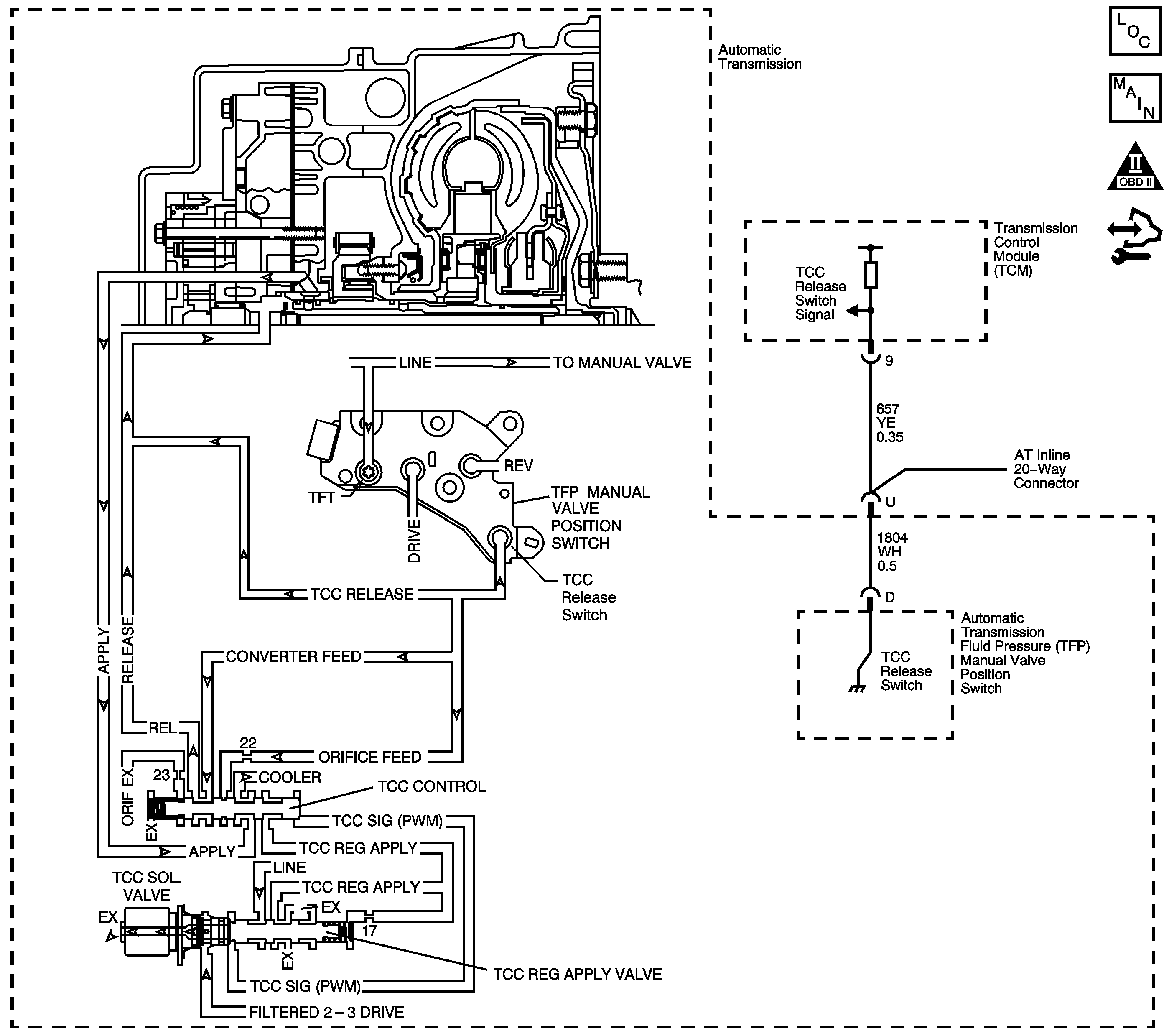
Object Number: 1842086  Size: LF
Master Electrical Component List
Automatic Transmission Controls Schematics
OBD II Symbol Description Notice
Control Module References

Circuit Description

The torque converter clutch (TCC) solenoid valve is a pulse width modulation (PWM) solenoid. When vehicle operating conditions are appropriate for TCC application, the transmission control module (TCM) begins the TCC duty cycle at approximately 42 percent. The TCM then increases the duty cycle up to 90 percent, in order to achieve full TCC-apply pressure.

When the TCC PWM solenoid valve is de-energized, the solenoid blocks filtered 2-3 drive fluid, and allows TCC signal fluid to exhaust. When energized, the solenoid modulates fluid into the TCC signal fluid circuit. When fully energized, modulation stops, and the solenoid blocks both 2-3 drive fluid and TCC signal fluid exhaust.

The TCC release switch is part of the automatic transmission fluid pressure (TFP) manual valve position switch. The TFP manual valve position switch is attached to the control valve body.

The TCC release switch is a normally-closed switch. The switch signals the TCM that the TCC is released. Torque converter release fluid pressure acts on the switch contact, opening the signal circuit. When the voltage on the circuit is high, the TCM recognizes that the TCC is no longer engaged.

When the TCM detects that the TCC release switch is closed when the TCC is commanded OFF, then DTC P0742 sets. DTC P0742 is a type B DTC.

DTC Descriptor

This diagnostic procedure supports the following DTC:

DTC P0742 Torque Converter Clutch (TCC) System - Stuck On

Conditions for Running the DTC

    • No MAP DTCs P0107 or P0108.
    • No TP DTCs P0120 or P0220.
    • No ISS DTCs P0716 or P0717.
    • No OSS DTCs P0722 or P0723.
    • No TCC stuck OFF DTC P0741.
    • The engine is running for 2 seconds.
    • The transmission fluid temperature (TFT) is 20-130°C (68-266°F).
    • The Calc. Throttle Position is between 8 percent and 90 percent.
    • The engine torque is greater than 50 N·m (37 lb ft).
    • The vehicle speed is greater than 16 km/h (10 mph).
    • The TCC is commanded OFF.
    • The gear ratio is between 0.63:1 and 1.74:1.

Conditions for Setting the DTC

The TCC slip speed is -20 RPM to +40 RPM, for 5 seconds, 3 times during the same trip.

Action Taken When the DTC Sets

    • The TCM illuminates the malfunction indicator lamp (MIL) during the second consecutive trip in which the Conditions for Setting the DTC are met.
    • The TCM commands maximum line pressure.
    • The TCM commands TCC engagement.
    • The Hybrid control module (HCM) inhibits Hybrid operation.
    • The TCM freezes transmission adaptive functions.
    • The TCM records the operating conditions when the Conditions for Setting the DTC are met. The TCM stores this information as Freeze Frame and Failure Records.
    • The TCM stores DTC P0742 in TCM history during the second consecutive trip in which the Conditions for Setting the DTC are met.

Conditions for Clearing the MIL/DTC

    • The TCM turns OFF the MIL during the third consecutive trip in which the diagnostic test runs and passes.
    • A scan tool can clear the MIL/DTC.
    • The TCM clears the DTC from TCM history if the vehicle completes 40 warm-up cycles without an emission related diagnostic fault occurring.
    • The TCM cancels the DTC default actions when the ignition switch is OFF long enough in order to power down the TCM.

Diagnostic Aids

    • Rapid fluctuation in line pressure could set DTC P0742.
    • Inspect for a pressure regulator condition.
    • Inspect for abnormal high or low line pressure.
    • Inspect the connections at the TCM, the TFP manual valve position switch and all other circuit connecting points for an intermittent condition. Refer to Testing for Intermittent Conditions and Poor Connections.
    • Inspect the circuit wiring for an intermittent condition. Refer to Testing for Electrical Intermittents.
    • The customer may notice an engine stalling condition.
    • It is possible for an internal TCM failure which may not allow sufficient current to operate the solenoids. Verify TCM functionality by commanding the suspected solenoid ON/OFF using the scan tool and listen for a click.

Test Description

The numbers below refer to the step numbers on the diagnostic table.

  1. This step tests for a TCC release switch status change when the engine is running. If TCC release oil is present, the switch should be open.

  2. If you disconnect the AT inline 20-way connector, the TCM should recognize an open TCC release switch. This indicates the wiring from the AT inline 20-way connector to the TCM is good.

  3. This step ensures that the TCC release switch is in good working condition.

  4. This step tests the TCC circuit for a mechanical or hydraulic condition.

Step

Action

Yes

No

1

Did you perform the Diagnostic System Check - Vehicle?

Go to Step 2

Go to Diagnostic System Check - Vehicle

2

  1. Install a scan tool.
  2. Turn ON the ignition, with the engine OFF.
  3. Important: Before clearing the DTC, use the scan tool in order to record the Freeze Frame and Failure Records. Using the Clear Info function erases the Freeze Frame and Failure Records from the TCM.

  4. Record the DTC Freeze Frame and Failure Records.
  5. Clear the DTC.
  6. Select TCC Release Pressure on the scan tool.

Does the scan tool indicate TCC release pressure is present?

Go to Diagnostic Aids

Go to Step 3

3

Start the engine.

Does the scan tool indicate TCC release pressure is present?

Go to Step 8

Go to Step 4

4

  1. Turn OFF the ignition.
  2. Disconnect the AT inline 20-way connector. Additional DTCs may set.
  3. Turn ON the ignition, with the engine OFF.

Does the scan tool indicate TCC release pressure is present?

Go to Step 6

Go to Step 5

5

Test the signal circuit of the TCC release switch for a short to ground between the TCM connector and the AT inline 20-way connector.

Refer to Testing for Short to Ground and Wiring Repairs.

Did you find and correct the condition?

Go to Step 12

Go to Step 11

6

Test the signal circuit of the TCC release switch for a short to ground between the AT inline 20-way connector and the TFP manual valve position switch.

Refer to Testing for Short to Ground and Wiring Repairs.

Did you find the condition?

Go to Step 10

Go to Step 7

7

  1. Remove the TFP manual valve position switch.
  2. Inspect the TCC release switch for the following conditions:
  3. • A damaged or leaking seal
    • Sediment or debris in the switch
    • Damaged switch contacts
    • Stuck switch contacts

Did you find a condition?

Go to Step 9

Go to Step 8

8

  1. Inspect for the following conditions:
  2. • The TCC PWM solenoid valve for the fluid exhaust being restricted
    • The TCC regulated apply valve for being stuck in the TCC apply position
    • The TCC control valve for being stuck in the TCC apply position
    • The pressure regulator valve for being stuck
    • The TCC fluid circuits for leaks
  3. Repair any of the above conditions as necessary.

Refer to Control Valve Body Disassemble.

Did you complete the repair?

Go to Step 12

--

9

Replace the TFP manual valve position switch.

Refer to Transmission Fluid Pressure Manual Valve Position Switch Replacement.

Did you complete the replacement?

Go to Step 12

--

10

Replace the automatic transmission wiring harness.

Refer to Wiring Harness Replacement.

Did you complete the replacement?

Go to Step 12

--

11

Replace the TCM.

Refer to Control Module References for replacement, setup, and programming.

Did you complete the replacement?

Go to Step 12

--

12

Perform the following procedure in order to verify the repair:

  1. Select DTC.
  2. Select Clear Info.
  3. Operate the vehicle under the following conditions:
  4. • the vehicle speed is above 72 km/h (45 mph).
    • TCC slip speed is between 150 and 1,500 RPM for 5 seconds.
  5. Select Specific DTC.
  6. Enter DTC P0742.

Has the test run and passed?

Go to Step 13

Go to Step 2

13

With the scan tool, observe the stored information, capture info and DTC info.

Does the scan tool display any DTCs that you have not diagnosed?

Go to Diagnostic Trouble Code (DTC) List - Vehicle

System OK