GM Service Manual Online
For 1990-2009 cars only
Makes
🢒
Buick
🢒
2000
🢒
LeSabre
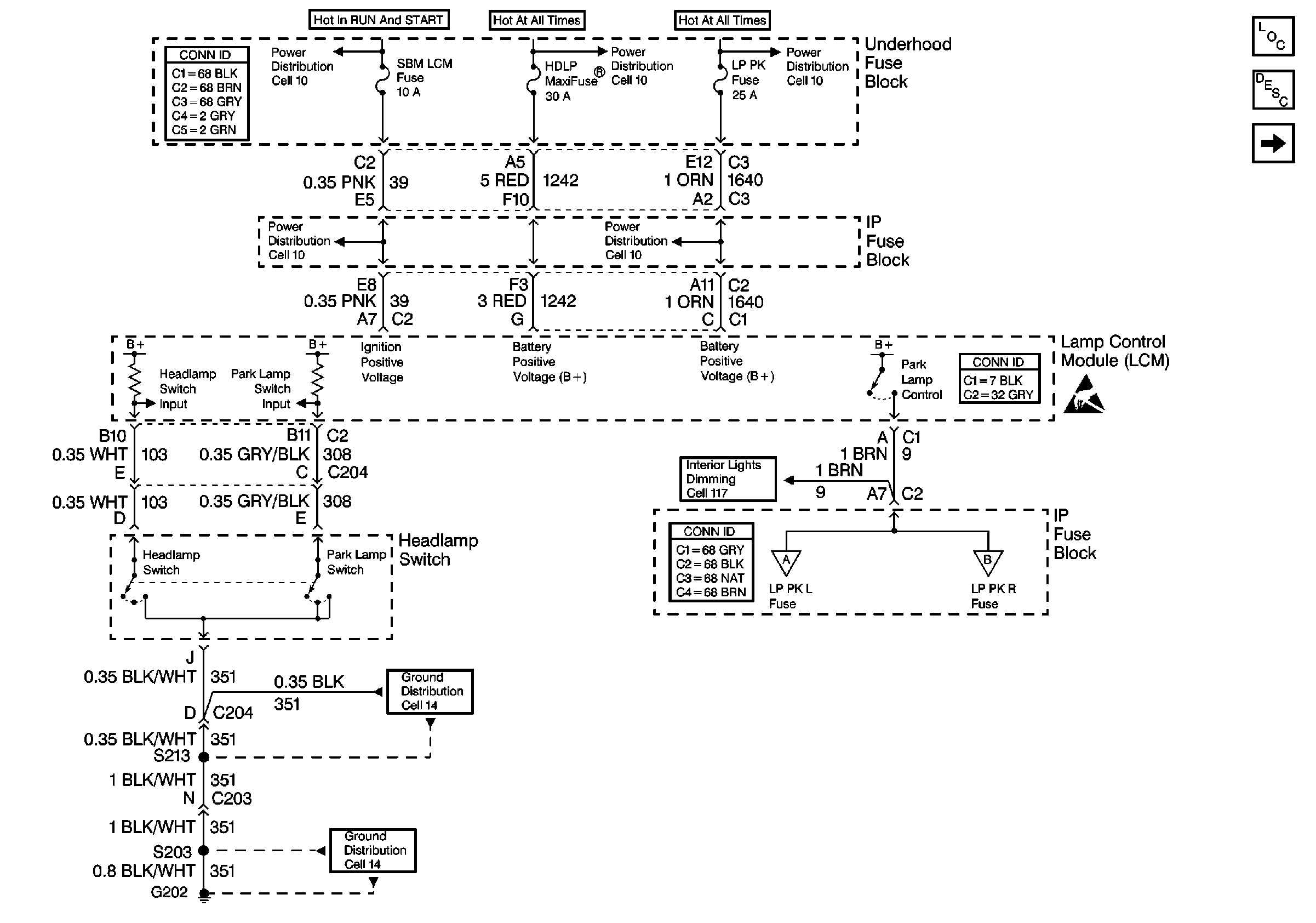
🢒 Cell 110: Headlamp Switch, Park Lamp Control
Cell 110: Headlamp Switch, Park Lamp Control
Cell 110: Headlamp Switch, Park Lamp Control
Lighting Systems Components
Exterior Lights Circuit Description
Cell 110: LH Park Lamps
Handling ESD Sensitive Parts Notice
Cell 117: Dimming Control, Passenger Temperature Control, Ashtray, and Heated Seat Switches Backlighting
Ground Distribution Schematics
Ground Distribution Schematics
Cell 110: LH Park Lamps
Cell 110: RH Park Lamps
Power Distribution Schematics
Power Distribution Schematics
Power Distribution Schematics
Power Distribution Schematics
Power Distribution Schematics
Lighting Systems Connector End Views
Power and Grounding Connector End Views
Power and Grounding Connector End Views