GM Service Manual Online
For 1990-2009 cars only
Makes
🢒
Buick
🢒
2000
🢒
LeSabre
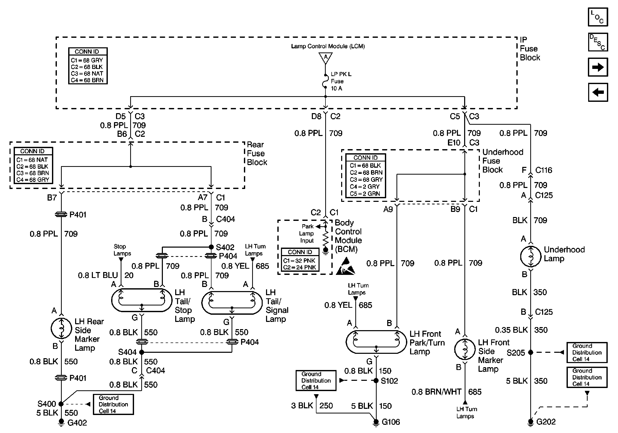
🢒 Cell 110: LH Park Lamps
Cell 110: LH Park Lamps
Cell 110: LH Park Lamps
Lighting Systems Components
Exterior Lights Circuit Description
Cell 110: RH Park Lamps
Cell 110: Headlamp Switch, Park Lamp Control
Cell 110: Headlamp Switch, Park Lamp Control
Cell 110: Stoplamps
Cell 110: LH Turn Lamps
Cell 110: LH Turn Lamps
Cell 110: LH Turn Lamps
Handling ESD Sensitive Parts Notice
Ground Distribution Schematics
Ground Distribution Schematics
Ground Distribution Schematics
Ground Distribution Schematics
Body Control System Connector End Views
Power and Grounding Connector End Views
Power and Grounding Connector End Views
Power and Grounding Connector End Views