GM Service Manual Online
For 1990-2009 cars only
Makes
🢒
Buick
🢒
2000
🢒
LeSabre
🢒 Cell 81: Power Distribution
Cell 81: Power Distribution
Cell 81: Power Distribution
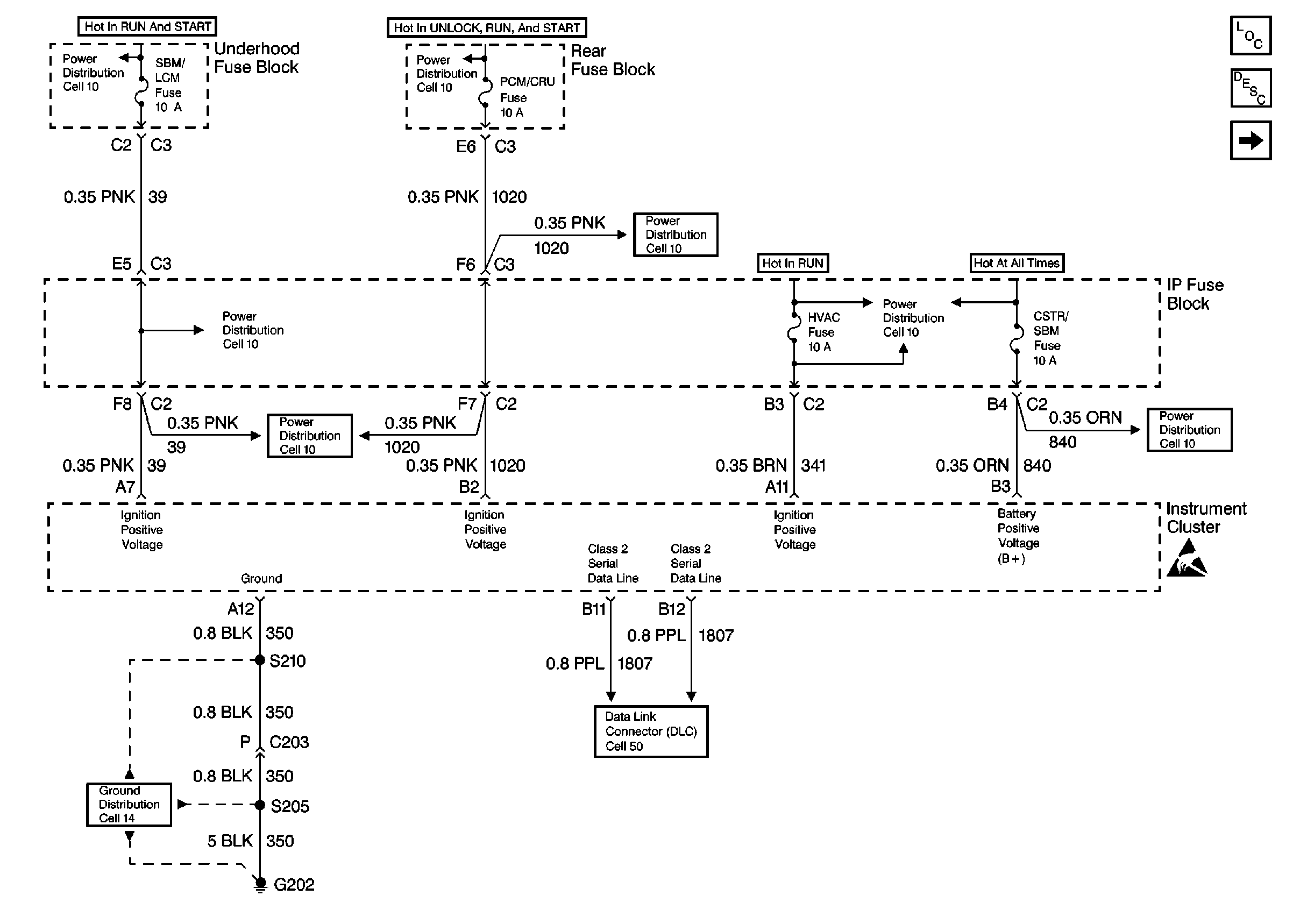
Instrument Cluster and HUD Components
Instrument Cluster Description
Cell 81: Brake, Fuel, Oil, Cruise, Volt and Airbag Indicators
Cell 10: IGNFD, T/SIG, OXY SEN, and SBM LCM Fuses
Cell 10: IGN, RUN/CRK, RUN, SBM, and PDM/CRU Fuses
Cell 10: IGN, RUN/CRK, RUN, SBM, and PDM/CRU Fuses
Power Distribution Schematics
Cell 10: WSW, WSW/RFA, HUD, ELC, CR CONT, A/C and HVAC Fuses
Power Distribution Schematics
Cell 10: BATT 1, RDM, C/LTR, DDM, HTDST L, TRK REL, PDM, SBM, and CSTR/SBM Fuses
Handling ESD Sensitive Parts Notice
Ground Distribution Schematics
Cell 81: Driver Information and Head Up Display
Cell 50: Class 2 Serial Data Line