GM Service Manual Online
For 1990-2009 cars only
Makes
🢒
Buick
🢒
2000
🢒
LeSabre
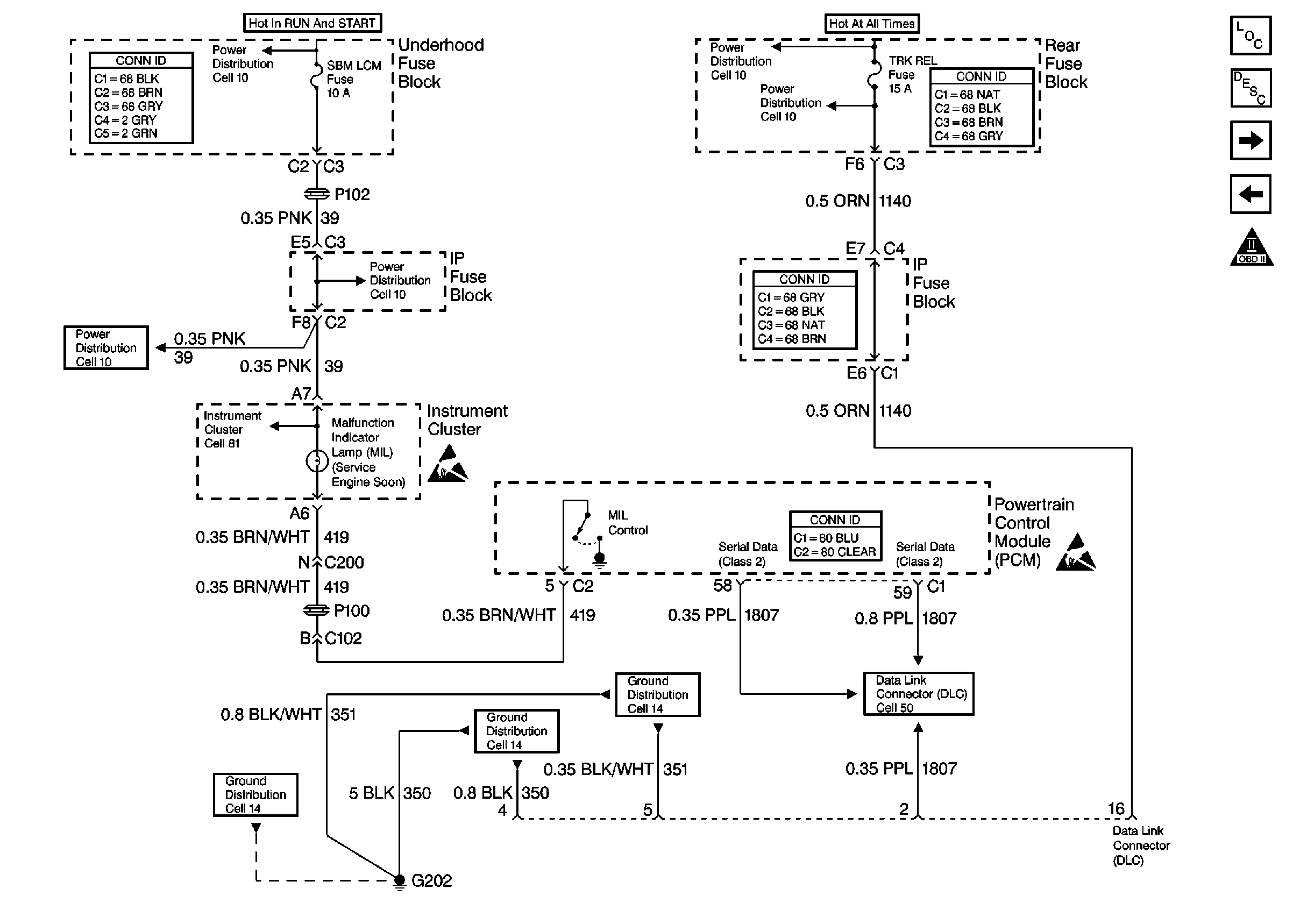
🢒 Cell 20: MIL and Data Link Connector (DLC)
Cell 20: MIL and Data Link Connector (DLC)
Cell 20: MIL and Data Link Connector (DLC)
Engine Controls Components
Powertrain Control Module Description
Cell 20: Ignition Control
Cell 20: PCM Power and Ground
OBDII Symbol Description Notice
Handling ESD Sensitive Parts Notice
Handling ESD Sensitive Parts Notice
Cell 10: IGNFD, T/SIG, OXY SEN, and SBM LCM Fuses
Cell 10: BATT 1, RDM, C/LTR, DDM, HTDST L, TRK REL, PDM, SBM, and CSTR/SBM Fuses
Cell 10: IGNFD, T/SIG, OXY SEN, and SBM LCM Fuses
Cell 10: IGNFD, T/SIG, OXY SEN, and SBM LCM Fuses
Cell 10: BATT 1, RDM, C/LTR, DDM, HTDST L, TRK REL, PDM, SBM, and CSTR/SBM Fuses
Cell 10: BATT 1, RDM, C/LTR, DDM, HTDST L, TRK REL, PDM, SBM, and CSTR/SBM Fuses
Cell 81: Power Distribution
Cell 14: G202 (CKT 350)
Cell 14: G202 (CKT 350)
Cell 14: G202 (CKT 351 2 of 2)
Data Link Connector Schematics
Powertrain Control Module Connector End Views
Power and Grounding Connector End Views
Power and Grounding Connector End Views
Power and Grounding Connector End Views