GM Service Manual Online
For 1990-2009 cars only
Makes
🢒
Buick
🢒
2000
🢒
LeSabre
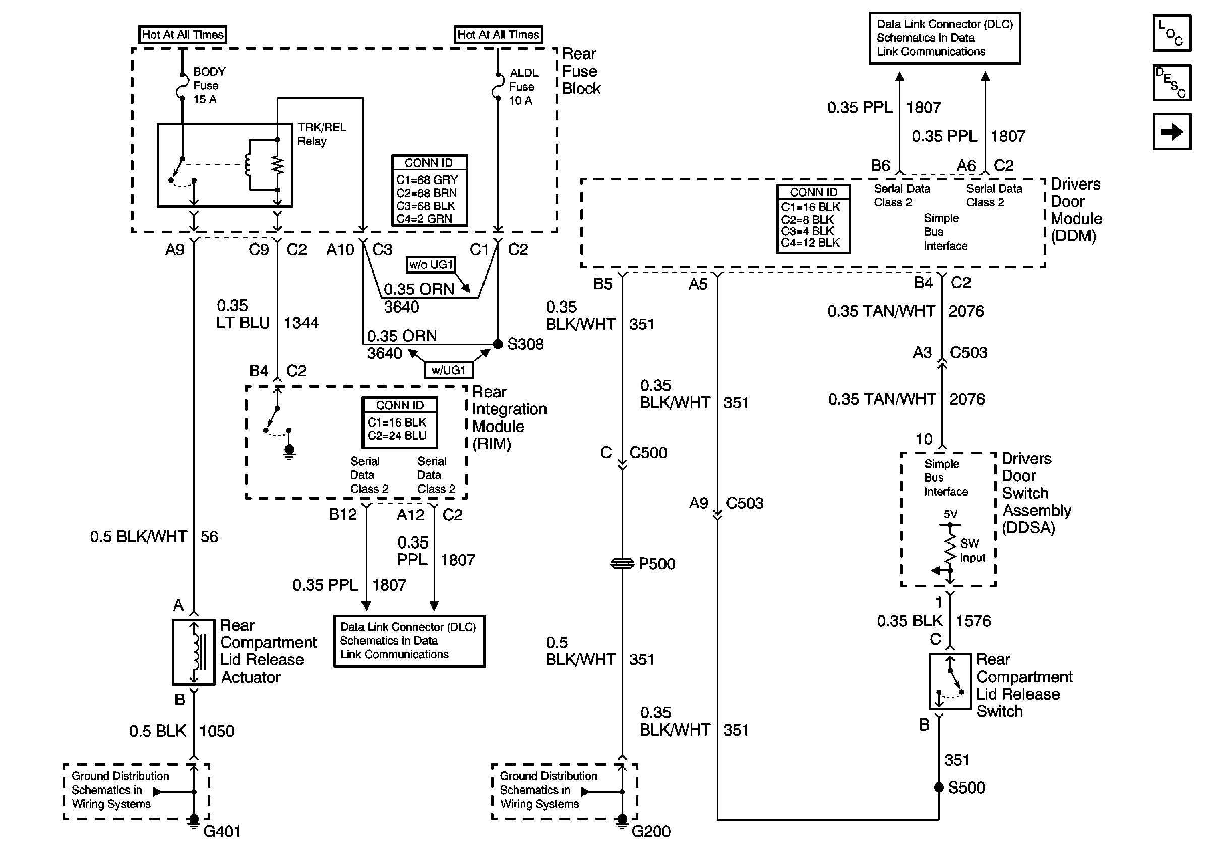
🢒 Rear Compartment Lid Release
Rear Compartment Lid Release
Rear Compartment Lid Release
Body Rear End Components
Rear Compartment Lid Release Circuit Description
Instrument Panel Cluster (DIC Messages)
G401 (2 of 2)
Serial Data Class 2
Serial Data Class 2