GM Service Manual Online
For 1990-2009 cars only
Makes
🢒
Buick
🢒
2000
🢒
LeSabre
🢒 LH Front Door
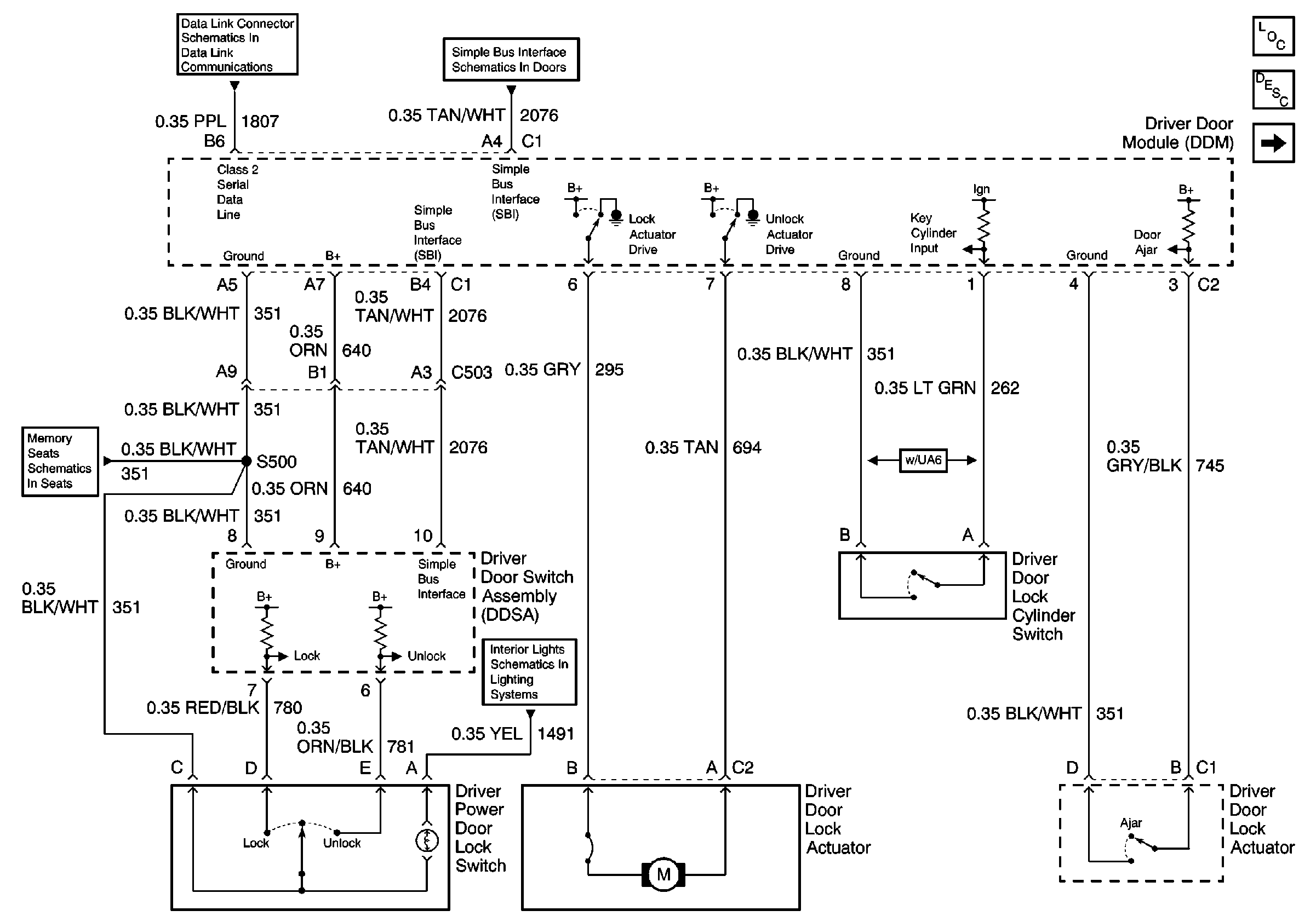
LH Front Door
LH Front Door
Power Door Locks Operation
Power Door Systems Components
RH Front Door
Serial Data Class 2
Simple Bus Interface
G200 (2 of 2)
Front Door Dimming