GM Service Manual Online
For 1990-2009 cars only
Makes
🢒
Buick
🢒
2000
🢒
LeSabre
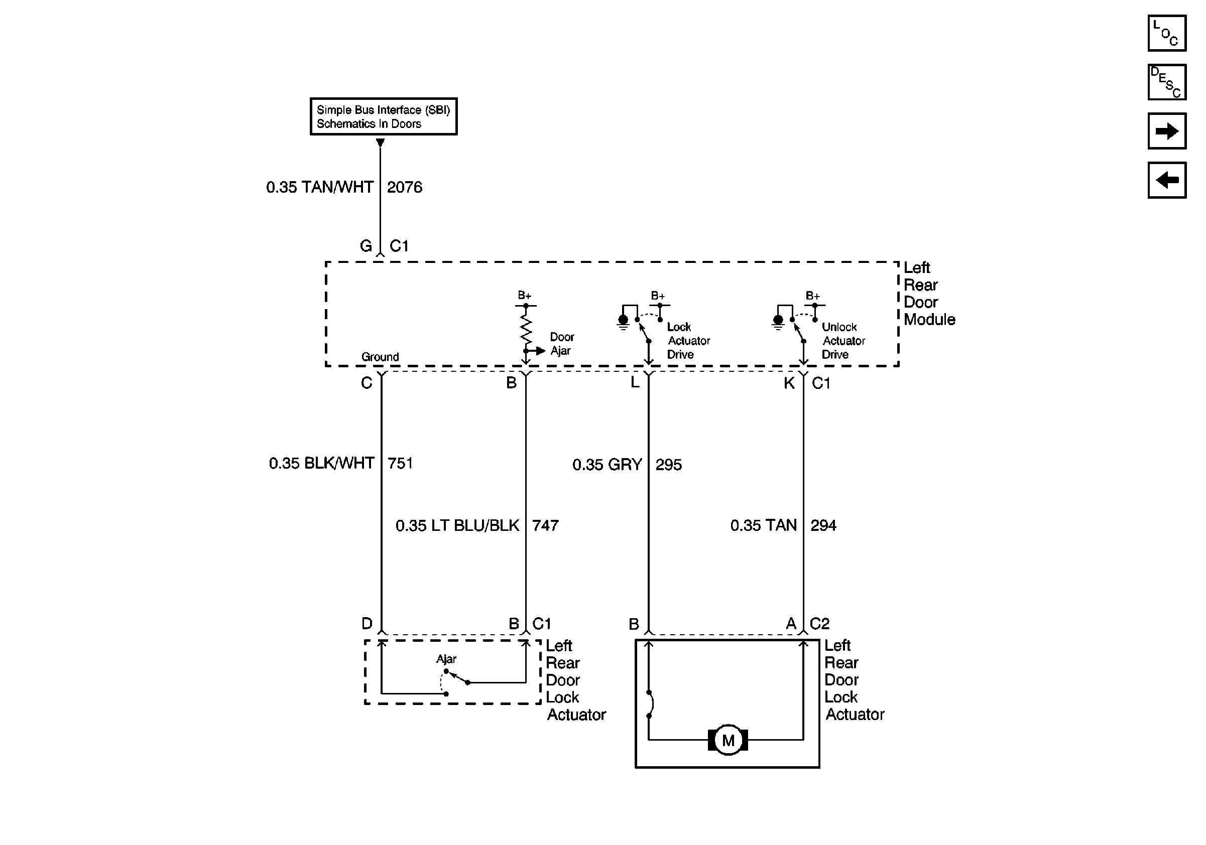
🢒 LH Rear Door
LH Rear Door
LH Rear Door
Power Door Locks Operation
Power Door Systems Components
RH Rear Door
RH Front Door
Simple Bus Interface